Operation CHARM: Car repair manuals for everyone.
Manuals through 2025 now available!

Our trusted friends have launched a new website named LEMON, which has newer manuals. It also contains all the CHARM manuals.

LEMON is the spiritual successor to CHARM, I recommend you try it!

Link: lemon-manuals.la or lemon-manuals.org.ua

(Some people have issue connecting. LEMON is investigating. For now, use Firefox or change your DNS server)

Or, hide this message: temporarily or permanently

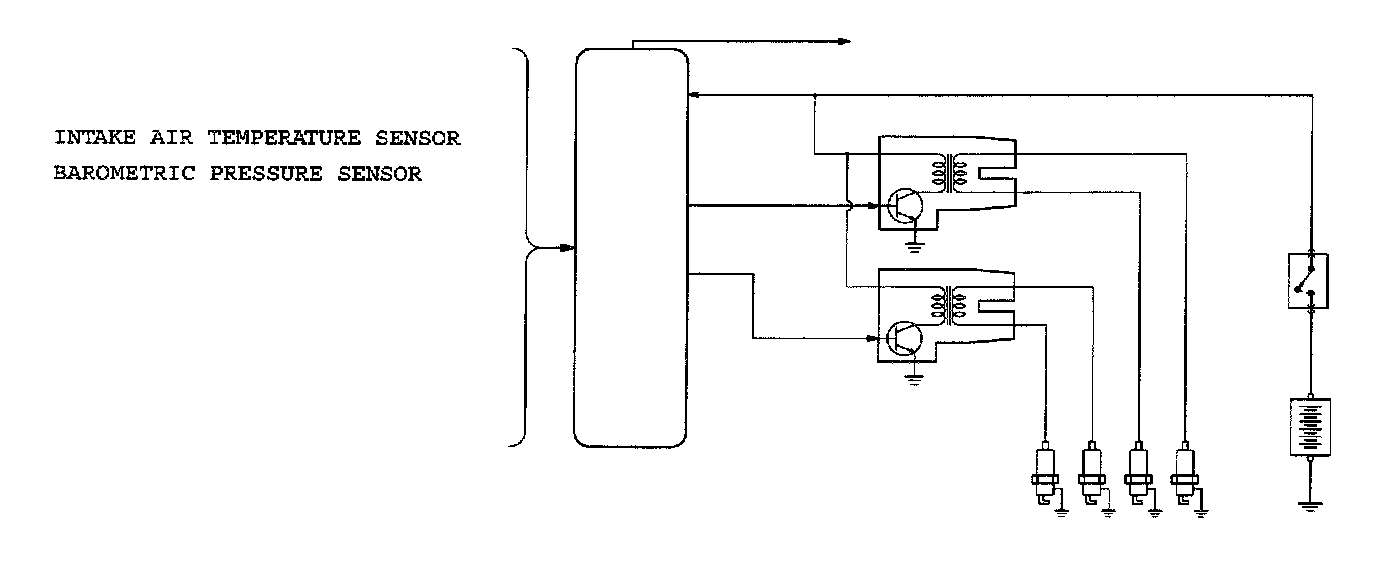
Ignition System: Description and Operation

GENERAL DESCRIPTION




This system is provided with two ignition coils (A and B) with built-in ignition power transistors for the number 1 and number 4 cylinders, and number 2 and number 3 cylinders respectively.

Interruption of the primary current flowing in the primary side of ignition coil A generates a high voltage in the secondary side of ignition coil A.

The high voltage thus generated is applied to the spark plugs of number 1 and number 4 cylinders to generate sparks. At the time that the sparks are generated at both spark plugs, if one cylinder is at the compression stroke, the other cylinder is at the exhaust stroke, so that ignition of the compressed air/fuel mixture occurs only for the cylinder which is at the compression stroke.

In the same way, when the primary current flowing in ignition coil B is interrupted, the high voltage thus generated is applied to the spark plugs of number 2 and number 3 cylinders.

The engine control module controls the two ignition power transistors to turn them alternately ON and OFF. This causes the primary currents in the ignition coils to be alternately interrupted and allowed to flow to fire the cylinders in the order 1-3-4-2.

The engine control module determines which ignition coil should be controlled by means of the signals from the camshaft position sensor which is incorporated in the camshaft and from the crankshaft position sensor which is incorporated in the crankshaft.

It also detects the crankshaft position in order to provide ignition at the most appropriate timing in response to the engine operation conditions. When the engine is cold or operated at high altitudes, the ignition timing is slightly advanced to provide optimum performance.