Operation CHARM: Car repair manuals for everyone.
Manuals through 2025 now available!

Our trusted friends have launched a new website named LEMON, which has newer manuals. It also contains all the CHARM manuals.

LEMON is the spiritual successor to CHARM, I recommend you try it!

Link: lemon-manuals.la or lemon-manuals.org.ua

(Some people have issue connecting. LEMON is investigating. For now, use Firefox or change your DNS server)

Or, hide this message: temporarily or permanently

Computers and Control Systems: Description and Operation

Overview

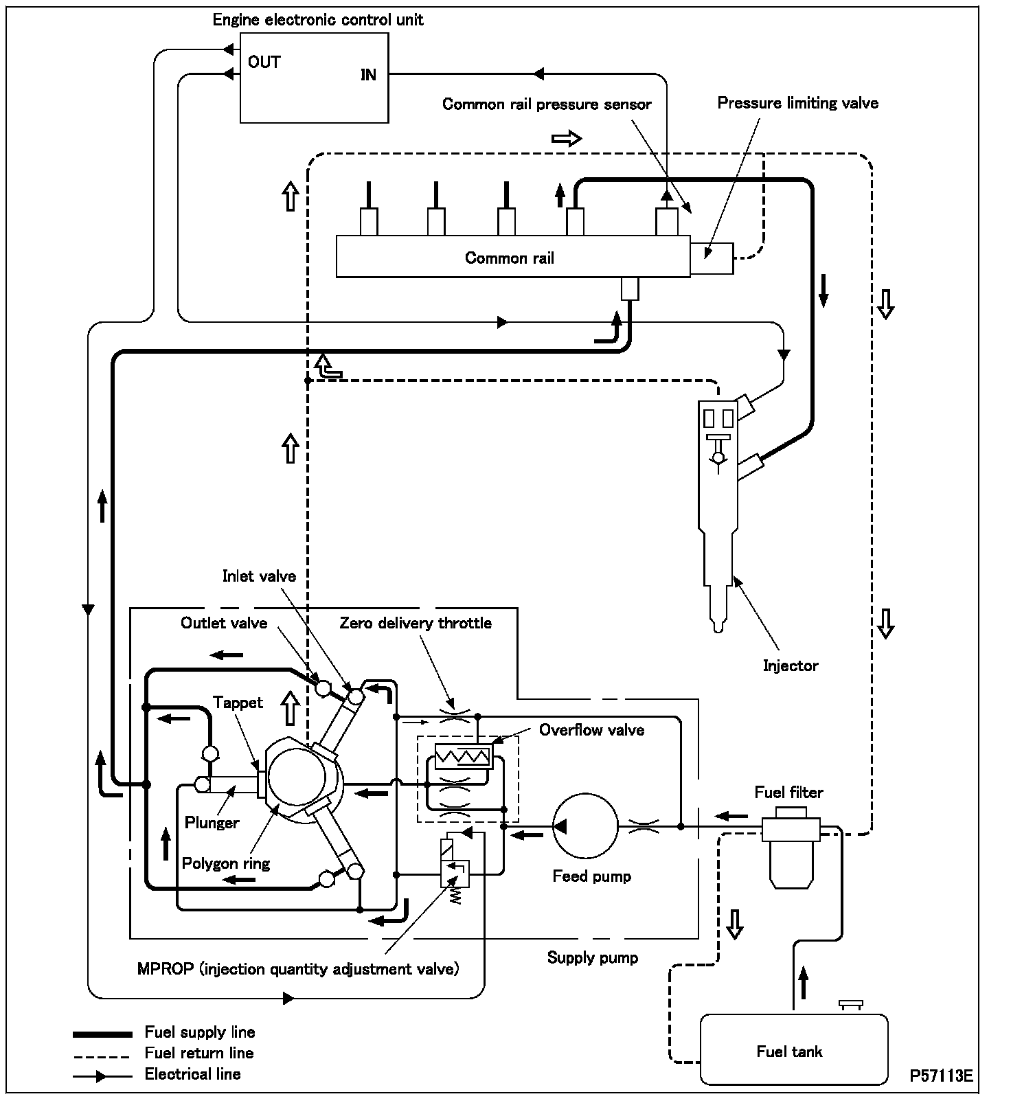
- In the common rail system, an electronic control unit monitors various aspects of the engine (engine speed, throttle opening, coolant temperature, etc.) using information from sensors. In accordance with these data, the electronic control unit effects control over the fuel injection quantity, fuel injection timing, and fuel injection pressure in order to optimize the engine's operation.
- The electronic control unit has a diagnosis function that enables it to recognize abnormalities in the common rail system's major components and alert the driver to them.
- The common rail system consists mainly of an electronically controlled supply pump; injectors; a common rail; and the electronic control unit and sensors that are used to control the other components.







- When the engine is cranked by means of the starter switch, the feed pump (this is located inside the supply pump) simultaneously draws fuel from the fuel tank and feeds it via the fuel filter to the MPROP (injection quantity adjustment valve). A quantity of fuel metered by the MPROP is supplied via the inlet valves to the plunger chambers.
- The fuel in the plunger chambers is pressurized. The outlet valves are then opened, and the fuel is fed under pressure to the common rail.
- The pressurized fuel is held in the common rail and then uniformly fed to the injectors.
- In response to signals from the engine electronic control unit, a magnetic valve in each injector causes the injector to inject fuel into the relevant combustion chamber at the optimal timing and in the optimal quantity.

1.1 Supply pump










CAUTION: Be sure to connect the MPROP (injection quantity adjustment valve) connector to the engine harness before starting the engine. If the engine were started with the MPROP connector not connected, control of the supply pump by the engine electronic control unit would not be possible and a fault would ensue.

- The supply pump pressurizes fuel and supplies it in a highly pressurized state.
- Fuel drawn from the fuel tank by the feed pump is not supplied directly to the plungers. It is supplied first to the MPROP (injection quantity adjustment valve), which controls the amount of fuel reaching the plungers.
- If the fuel pressure exceeds a certain level, the overflow valve returns fuel to the inlet side of the feed pump. This operation keeps the fuel pressure constant.
- Rotation of the eccentric drive shaft causes (via the tappets) up-down movement of the plungers. Fuel in the plunger chambers is thus highly pressurized.







1. MPROP (injection quantity adjustment valve)
- The MPROP receives fuel from the feed pump and feeds fuel toward the plungers of the supply pump in such a quantity that the fuel pressure corresponds to that required by the engine electronic control unit.
- When the MPROP is not operating, i.e., when current is not flowing, fuel flows at its maximum rate. When current flows, the piston in the MPROP is pressed down such that fuel is not fed toward the plungers.

1.2 Common rail







- The common rail distributes to the injectors high-pressure fuel that has been fed from the supply pump.
- Each flow limiter prevents an abnormal outflow of fuel. It does so by blocking the fuel passage in the event of fuel leakage from the injection pipe or excessive injection of fuel from the injector.
- The common rail pressure sensor is used in feedback control. It senses the fuel pressure inside the common rail and feeds a corresponding signal to the electronic control unit.
- If the fuel pressure in the common rail exceeds a certain, set level, the piston in the pressure limiting valve pushes and compresses the spring such that fuel is able to escape. The pressure limiting valve thus prevents the fuel pressure from becoming higher than the set pressure.

Flow limiter
- During normal operation, the piston moves (thus pushing and compressing the spring) to the extent necessary for one injection quantity to pass through. The piston does not make contact with the seat at this time. When injection is complete, the piston is returned to its initial position by the spring.
- If the amount of fuel passing through the flow limiter becomes excessively great, the piston presses against the seat, thereby closing the fuel passage and preventing an abnormal outflow of fuel.
When the piston has pressed against the seat, it does not return to its original position until the engine has been stopped and the pressure in the common rail has come down.

1.3 Injector







- In accordance with electrical signals from the engine electronic control unit, each injector supplies high-pressure fuel from the common rail to the relevant combustion chamber of the engine at the optimal timing and in the optimal quantity.
- The valve body and valve piston together form the control chamber.
- The functional units of each injector can be broadly defined as follows:

1. Control section
- The control section consists of the control chamber, magnet, valve spring, armature plate, valve ball, valve body, valve piston, orifice A, and orifice Z. The valve piston is located between the control section and the injection section.

2. Injection section
- The injection section consists of the nozzle body, nozzle needle, nozzle spring, and nozzle nut.

3. Operation







3.1. Injection not taking place
- With the magnet not energized, the armature plate is pushed up by the valve spring such that the ball seat is closed.
- The high-pressure fuel acts upon the control chamber via orifice Z. The same pressure acts upon the nozzle needle.
- The fuel pressure acting on the nozzle needle cannot overcome the valve piston and nozzle spring, so the nozzle needle stays in its downward-pushed position and injection does not take place.







3.2. Start of injection
- When the magnet is energized, the resulting electromagnetic force draws the armature plate upward, causing the ball seat to open.
- Fuel in the control chamber passes through the ball seat and orifice A and flows to the fuel tank.
- With the pressure in the control chamber reduced, the fuel acting on the nozzle needle overcomes the valve piston and nozzle spring, pushing up the nozzle needle such that injection starts.
- If the magnet remains energized, the injection rate reaches its maximum level.







3.3. End of injection
- When energization of the magnet is stopped, the armature plate is pushed downward by the valve spring such that the ball seat closes. At this time, fuel flows into the control chamber via orifice Z, pushing down the valve piston and nozzle needle such that injection finishes.