Operation CHARM: Car repair manuals for everyone.
Manuals through 2025 now available!

Our trusted friends have launched a new website named LEMON, which has newer manuals. It also contains all the CHARM manuals.

LEMON is the spiritual successor to CHARM, I recommend you try it!

Link: lemon-manuals.la or lemon-manuals.org.ua

(Some people have issue connecting. LEMON is investigating. For now, use Firefox or change your DNS server)

Or, hide this message: temporarily or permanently

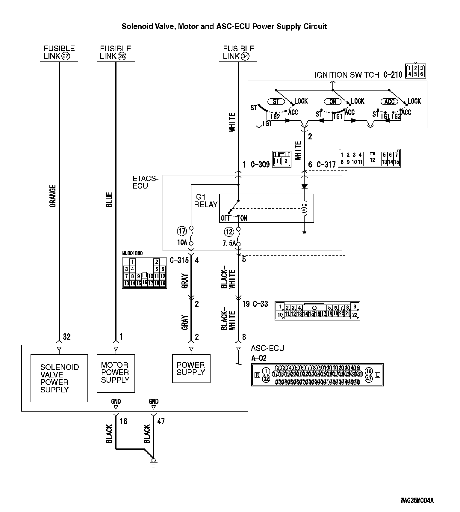
Inspection Procedure 13: ASC-ECU Power Supply Circuit System

INSPECTION PROCEDURE 13: ASC-ECU power supply circuit system














CAUTION
^ When the ASC-ECU power supply voltage becomes 9.7 ± 0.3 V or less, the ABS warning lamp, ASC warning display, and ASC OFF display illuminate, and the ABS, stability control, and TCL controls are prohibited.
^ If the battery terminal is not tightened properly, a dump surge may occur and the power supply voltage may become abnormally high for a short time.
^ If there is any problem in the CAN bus lines, an incorrect diagnosis code may be set. Prior to this diagnosis, diagnose the CAN bus lines (Refer to CAN Bus Diagnosis Table Diagnosis).
^ Whenever ECU is replaced, ensure that the CAN bus lines are normal.
^ When the hydraulic unit (integrated with ASC-ECU) is replaced, always carry out the calibration of the steering wheel sensor, the G and yaw rate sensor and brake fluid pressure sensor.


OPERATION
^ ASC-ECU contains the power supply circuit (terminal No. 32) for the solenoid valve. The solenoid valve is energized by the valve relay, which is incorporated in ASC-ECU.
^ ASC-ECU contains the power supply circuit (terminal No. 2) for ASC-ECU. The power is supplied from the fusible link No. 34 through the multi-purpose fuse No. 17.
^ ASC-ECU contains the power supply circuit (terminal No. 8) for ASC-ECU. When the ignition switch (IG1) is turned ON, the voltage is applied to the relay incorporated in ETACS-ECU to turn ON the relay, and the power is supplied from the fusible link No. 34 through multipurpose fuse No. 12.
^ ASC-ECU contains the power supply circuit (terminal No. 1) for the pump motor. The pump motor is energized by the motor switch, which is incorporated in ASC-ECU.
^ When malfunction occurs in ASC-ECU power supply, the communication with scan tool becomes unavailable.

PROBABLE CAUSES
^ Damaged wiring harness and connectors
^ Malfunction of fuse or fusible link
^ Improper tightening of battery terminal
^ Improper tightening of grounding bolt
^ Battery failure
^ Charging system failed
^ ASC-ECU malfunction

DIAGNOSIS

Required Special Tools:
^ MB991958: Scan Tool (M.U.T.-III Sub Assembly)
^ MB991824: Vehicle Communication Interface (V.C.I.)
^ MB991827: M.U.T.-III USB Cable
^ MB991910: M.U.T.-III Main Harness A
^ MB991997: ASC check harness

STEP 1. Battery check.
Refer to Battery Test Battery Test.
Q: Is the battery in good condition?
YES: Go to Step 3.
NO: Charge or replace the battery. Then go to Step 2.

STEP 2. Charging system check.
Refer to Charging System Charging System Diagnosis (2.4L engine) or Charging System Diagnosis (3.0L engine).
Q: Is the charging system in good condition?
YES: Go to Step 3.
NO: Repair or replace the charging system component(s).

STEP 3. Connector check: A-02 ASC-ECU connector, C-33 intermediate connector, C-317 ETACS-ECU connector, C-315 ETACS-ECU connector
Q: Is the check result normal?
YES: Go to Step 4.
NO: Repair the damaged connector.

STEP 4. Voltage measurement at the A-02 ASC-ECU connector





1. Disconnect the ASC-ECU connector, connect special tool ASC check harness (MB991997) to the harness-side connector, and then measure the voltage at the special tool connector side.

NOTE: Do not connect the special tool ASC check harness (MB991997) to ASC-ECU.

2. Measure the voltage between terminal No. 32 and body earth.
OK: Approximately battery positive voltage
Q: Is the check result normal?
YES: Go to Step 7.
NO: Go to Step 5.

STEP 5. Fusible link check: Check the fusible link No. 27.
Q: Is the check result normal?
YES: The open circuit may be present in the power supply circuit. Repair the wiring harness between the A-02 ASC-ECU connector terminal No. 32 and the fusible link No. 27. Then go to Step 20.
NO: Go to Step 6.

STEP 6. Resistance measurement at A-02 ASC-ECU connector





1. Removal the fusible link No. 27.
2. Disconnect the ASC-ECU connector, connect special tool ASC check harness (MB991997) to the harness-side connector, and then measure the resistance at the special tool connector side.

NOTE: Do not connect the special tool ASC check harness (MB991997) to ASC-ECU.

3. Measure the resistance between the terminal No. 32 and the body earth.
OK: No continuity
Q: Is the check result normal?
YES: Replace the fusible link No. 27. Then go to Step 20.
NO: The short circuit may be present in the power supply circuit. Repair the wiring harness between the A-02 ASC-ECU connector terminal No. 32 and the fusible link No. 27, and then replace the fusible link No. 27. Then go to Step 20.

STEP 7. Voltage measurement at the A-02 ASC-ECU connector





1. Disconnect the ASC-ECU connector, connect special tool ASC check harness (MB991997) to the harness-side connector, and then measure the voltage at the special tool connector side.

NOTE: Do not connect the special tool ASC check harness (MB991997) to ASC-ECU.

2. Measure the voltage between terminal No. 1 and body earth.
OK: Approximately battery positive voltage
Q: Is the check result normal?
YES: Go to Step 10.
NO: Go to Step 8.

STEP 8. Check the fusible link No. 26.
Q: Is the check result normal?
YES: The open circuit may be present in the power supply circuit. Repair the wiring harness between the A-02 ASC-ECU connector terminal No. 1 and the fusible link No. 26. Then go to Step 20.
NO: Go to Step 9.

STEP 9. Resistance measurement at A-02 ASC-ECU connector





1. Removal the fusible link No. 26.
2. Disconnect the ASC-ECU connector, connect special tool ASC check harness (MB991997) to the harness-side connector, and then measure the resistance at the special tool connector side.

NOTE: Do not connect the special tool ASC check harness (MB991997) to ASC-ECU.

3. Measure the resistance between the terminal No. 1 and the body earth.
OK: No continuity
Q: Is the check result normal?
YES: Replace the fusible link No. 26. Then go to Step 20.
NO: The short circuit may be present in the power supply circuit. Repair the wiring harness between the A-02 ASC-ECU connector terminal No. 1 and the fusible link No. 26, and then replace the fusible link No. 26. Then go to Step 20.

STEP 10. Voltage measurement at the A-02 ASC-ECU connector





1. Disconnect the ASC-ECU connector, connect special tool ASC check harness (MB991997) to the harness-side connector, and then measure the voltage at the special tool connector side.

NOTE: Do not connect the special tool ASC check harness (MB991997) to ASC-ECU.

2. Ignition switch: ON position.
3. Measure the voltage between terminal No. 8 and body earth.
OK: Approximately battery positive voltage
Q: Is the check result normal?
YES: Go to Step 14.
NO: Go to Step 11.

STEP 11. Check the fuse No. 12.
Visually check for open circuit in fuse No. 12.
Q: Is the check result normal?
YES: Go to Step 12.
NO: Go to Step 13.

STEP 12. Resistance measurement at A-02 ASC-ECU connector





1. Disconnect the C-317 ETACS-ECU connector.
2. Disconnect the A-02 ASC-ECU connector, connect special tool ASC check harness (MB991997) to the harness-side connector, and then measure the resistance at the special tool connector side.

NOTE: Do not connect the special tool ASC check harness (MB991997) to ASC-ECU.

3. Measure the resistance between the A-02 ASC-ECU connector terminal No. 8 and the C-317 ETACS-ECU connector terminal No. 5.
OK: Continuity exists (2 Ohms or less)
Q: Is the check result normal?
YES: The trouble can be an intermittent malfunction.
NO: The open circuit may be present in the power supply circuit. Repair the wiring harness between the A-02 ASC-ECU connector terminal No. 8 and the C-317 ETACS-ECU connector terminal No. 5. Then go to Step 20.

STEP 13. Resistance measurement at A-02 ASC-ECU connector





1. Disconnect the C-317 ETACS-ECU connector.
2. Disconnect the ASC-ECU connector, connect special tool ASC check harness (MB991997) to the harness-side connector, and then measure the resistance at the special tool connector side.

NOTE: Do not connect the special tool ASC check harness (MB991997) to ASC-ECU.

3. Measure the resistance between the terminal No. 8 and the body earth.
OK: No continuity
Q: Is the check result normal?
YES: Replace the fuse No. 12. Then go to Step 20.
NO: The short circuit may be present in the power supply circuit. Repair the wiring harness between the A-02 ASC-ECU connector terminal No. 8 and the C-317 ETACS-ECU connector terminal No. 5, and then replace the fuse No. 12. Then go to Step 20.

STEP 14. Voltage measurement at the A-02 ASC-ECU connector





1. Disconnect the ASC-ECU connector, connect special tool ASC check harness (MB991997) to the harness-side connector, and then measure the voltage at the special tool connector side.

NOTE: Do not connect the special tool ASC check harness (MB991997) to ASC-ECU.

2. Measure the voltage between terminal No. 2 and body earth.
OK: Approximately battery positive voltage
Q: Is the check result normal?
YES: Go to Step 18.
NO: Go to Step 15.

STEP 15. Check the fuse No. 17.
Visually check for open circuit in fuse No. 17.
Q: Is the check result normal?
YES: Go to Step 16.
NO: Go to Step 17.

STEP 16. Resistance measurement at A-02 ASC-ECU connector





1. Disconnect the C-315 ETACS-ECU connector.
2. Disconnect the A-02 ASC-ECU connector, connect special tool ASC check harness (MB991997) to the harness-side connector, and then measure the resistance at the special tool connector side.

NOTE: Do not connect the special tool ASC check harness (MB991997) to ASC-ECU.

3. Measure the resistance between the A-02 ASC-ECU connector terminal No. 2 and the C-315 ETACS-ECU connector terminal No. 4.
OK: Continuity exists (2 Ohms or less)
Q: Is the check result normal?
YES: The trouble can be an intermittent malfunction.
NO: The open circuit may be present in the power supply circuit. Repair the wiring harness between the A-02 ASC-ECU connector terminal No. 2 and the C-315 ETACS-ECU connector terminal No. 4. Then go to Step 20.

STEP 17. Resistance measurement at A-02 ASC-ECU connector





1. Disconnect the C-315 ETACS-ECU connector.
2. Disconnect the ASC-ECU connector, connect special tool ASC check harness (MB991997) to the harness-side connector, and then measure the resistance at the special tool connector side.

NOTE: Do not connect the special tool ASC check harness (MB991997) to ASC-ECU.

3. Measure the resistance between the terminal No. 2 and the body earth.
OK: No continuity
Q: Is the check result normal?
YES: Replace the fuse No. 17. Then go to Step 20.
NO: The short circuit may be present in the power supply circuit. Repair the wiring harness between the A-02 ASC-ECU connector terminal No. 2 and the C-315 ETACS-ECU connector terminal No. 4. and then replace the fuse No. 17. Then go to Step 20.

STEP 18. Resistance measurement at the A-02 ASC-ECU connector





1. Disconnect the ASC-ECU connector, connect special tool ASC check harness (MB991997) to the harness-side connector, and then measure the resistance at the special tool connector side.

NOTE: Do not connect the special tool ASC check harness (MB991997) to ASC-ECU.

2. Measure the resistance between terminal No. 16 and body earth, and between terminal No. 47 and body earth.
OK: Continuity exists (2 Ohms or less)
Q: Is the check result normal?
YES: Go to Step 19.
NO: An open circuit may be present in the earth circuit. Repair the wiring harness between the A-02 ASC-ECU connector terminal No. 16 and the body earth, and between the A-02 ASC-ECU connector terminal No. 47 and the body earth.

STEP 19. Retest the system.
Make sure that the scan tool cable is properly connected and the V.C.I. switch is ON.
Q: Is the communication with scan tool possible?
YES: Intermittent malfunction (Refer to How to Cope with Intermittent Malfunction).
NO: Replace the ASC-ECU. Then go to Step 20.

STEP 20. Retest the system.
Q: Is the communication with scan tool possible?
YES: Return to Step 1.
NO: The procedure is complete.