Operation CHARM: Car repair manuals for everyone.
Manuals through 2025 now available!

Our trusted friends have launched a new website named LEMON, which has newer manuals. It also contains all the CHARM manuals.

LEMON is the spiritual successor to CHARM, I recommend you try it!

Link: lemon-manuals.la or lemon-manuals.org.ua

(Some people have issue connecting. LEMON is investigating. For now, use Firefox or change your DNS server)

Or, hide this message: temporarily or permanently

Computers and Control Systems: Description and Operation




GENERAL DESCRIPTION

The Multiport Fuel Injection System consists of sensors which detect the engine conditions, the ENGINE CONTROL MODULE (ECM) [M/T] POWERTRAIN CONTROL MODULE (PCM) [A/T] which controls the system based on signals from these sensors, and actuators which operate under the control of the ECM [M/T] or the PCM [A/T].
The ECM [M/T] or the PCM [A/T] carries out activities such as fuel injection control, idle air control, and ignition timing control.
In addition, the ECM [M/T] or the PCM [A/T] is equipped with several diagnostic test modes which simplify troubleshooting when a problem develops.

FUEL INJECTION CONTROL

The injector drive times and injector timing are controlled so that the optimum air/fuel mixture is supplied to the engine to correspond to the continually-changing engine operation conditions.
A single injector is mounted at the intake port of each cylinder. Fuel is sent under pressure from the fuel tank to the fuel injectors by the fuel pump, with the pressure being regulated by the fuel pressure regulator. The regulated fuel is distributed to each of the injectors.
Fuel injection is normally carried out once for each cylinder for every two rotations of the crankshaft.
The firing order is 1-2-3-4-5-6. Each cylinder has a dedicated fuel injector. This is called multiport.
The ECM [M/T] or the PCM [A/T] provides a richer air/fuel mixture by carrying out "open-loop" control when the engine is cold or operating under high load conditions in order to maintain engine performance.In addition, when the engine is under normal operating temperature after warming-up, the ECM [M/T] or the PCM [A/T] controls the air/fuel mixture by using the heated oxygen sensor signal to carry out "closed-loop" control. The closed-loop control achieves the theoretical air/fuel mixture ratio where the catalytic converter can obtains the maximum cleaning performance.

THROTTLE VALVE OPENING CONTROL

This system electrically controls the opening of the throttle valve. The ECM [M/T] or the PCM [A/T] detects the amount of travel of the accelerator pedal via the accelerator pedal position sensor, and controls the actuation of the throttle actuator control motor, which is mounted on the throttle body, in order to attain the target throttle valve opening that has been predetermined in accordance with driving conditions.

IDLE AIR CONTROL

The idle speed is kept at the optimum speed by controlling the amount of air that passes through the throttle valve in accordance with changes in idling conditions and engine load during idling.
The ECM [M/T] or the PCM [A/T] drives the throttle actuator control motor to keep the engine running at the pre-set idle target speed in accordance with the engine coolant temperature and A/C and other electrical load. In addition, when the air conditioning switch is turned off and on while the engine is idling, the throttle actuator control motor adjusts the throttle valve pass-through air amount according to the engine load conditions to avoid fluctuations in the engine speed.

IGNITION TIMING CONTROL

The ignition power transistor located in the ignition primary circuit turns ON and OFF to control the primary current flow to the ignition coil. This controls the ignition timing to provide the optimum ignition timing with respect to the engine operating conditions. The ignition timing is determined by the ECM [M/T] or the PCM [A/T] from engine speed, intake air volume, engine coolant temperature, and atmospheric pressure.

DIAGNOSTIC TEST MODE

- When a fault is detected in one of the sensors or actuators related to emission control, the Malfunction Indicator Lamp (SERVICE ENGINE SOON or Check Engine Lamp) illuminates to warn the driver.
- When a fault is detected in one of the sensors or actuators, a diagnostic trouble code corresponding to the fault is stored in the ECM [M/T] or the PCM [A/T].
- The RAM data inside the ECM [M/T] or the PCM [A/T] that is related to the sensors and actuators can be read with the scan tool. In addition, the actuators can be controlled by scan tool MB991958 (M.U.T.-III sub assembly) under certain circumstances.

OTHER CONTROL FUNCTIONS

Fuel Pump Control

- Turns the fuel pump relay ON so that current is supplied to the fuel pump while the engine is cranking or running.
A/C Compressor Clutch Relay Control

- Turns the compressor clutch of the A/C ON and OFF.
Engine Oil Control Valve Control

The Mitsubishi Innovative Valve Timing Electronic Control System (MIVEC) has only one engine oil control valve installed to the cylinder head at the right bank side and the specification is changed, which switches the cams of the right and left banks.
Fan Control

- The radiator fan and condenser fan speeds are controlled in response to the engine coolant temperature and vehicle speed.
Generator Output Current Control

- Prevent generator output current from increasing suddenly and idle speed from dropping at times such as when the headlights are turned on.
Evaporative Emission Purge Control

- Description and Operation.)
EGR Control

- Description and Operation.)

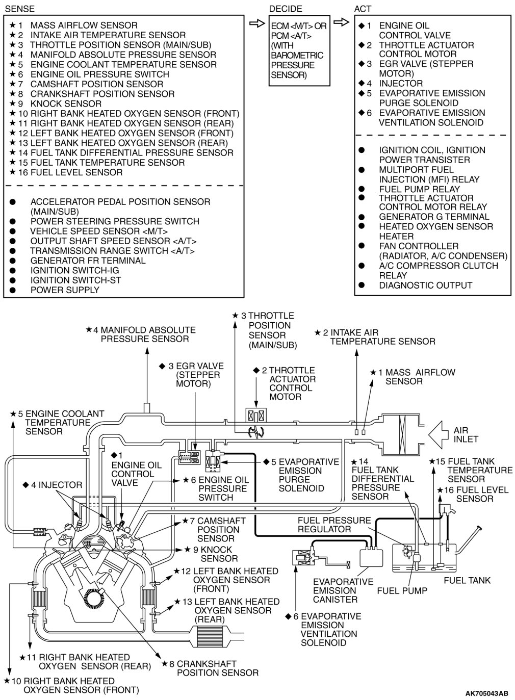
MULTIPORT FUEL INJECTION (MFI) SYSTEM DIAGRAM





NOTE:
For the vacuum routing, refer to Emission Control System - Vacuum Hoses - Vacuum Hose Routing Vacuum Hose Routing.