Operation CHARM: Car repair manuals for everyone.
Manuals through 2025 now available!

Our trusted friends have launched a new website named LEMON, which has newer manuals. It also contains all the CHARM manuals.

LEMON is the spiritual successor to CHARM, I recommend you try it!

Link: lemon-manuals.la or lemon-manuals.org.ua

(Some people have issue connecting. LEMON is investigating. For now, use Firefox or change your DNS server)

Or, hide this message: temporarily or permanently

Active Stability Control System Operation




GENERAL INFORMATION

ACTIVE STABILITY CONTROL SYSTEM OPERATION

The TCL/ASC-ECU receives information from the PCM, the steering sensor, the G and yaw-rate sensor and the wheel speed sensor. If the ECU determines that the vehicle is tending to oversteer or understeer, it sends signals to the active stability control system valves and the ABS solenoid valves to increase the fluid pressure to the wheels.
The system closes the cut valve to shut the fluid channel to the suction valve, and activates the pump motor. The brake fluid, which is pumped through the hydraulic unit reservoir, will be supplied to the front left wheel during oversteering or the rear right wheel during understeering when the vehicle is at right turn.
Furthermore, the system also controls the engine if the accelerator pedal is depressed excessively.

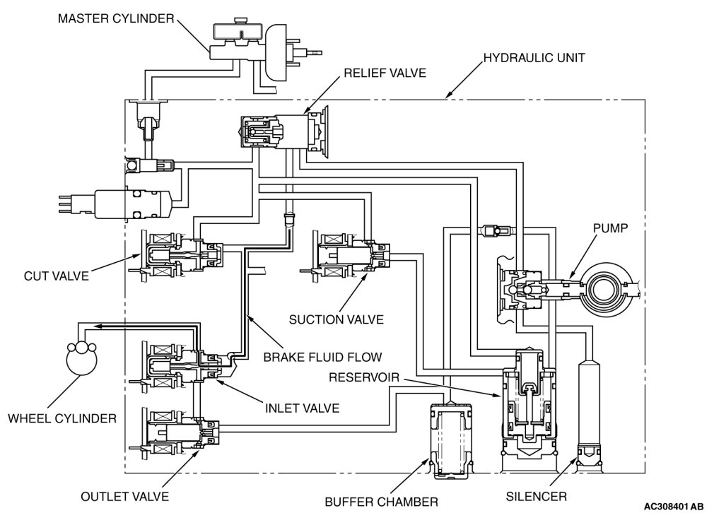
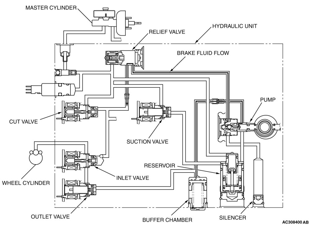
DURING NORMAL BRAKING





The brake fluid flows from the master cylinder to the cut valve and the inlet valve to supply fluid pressure to the relevant wheels.

STATUS OF THE OPERATION VALVE





WHEN THE ABS FLUID PRESSURE IS DECREASING





The system closes the inlet solenoid valve to shut the fluid channel from the master cylinder, and opens the outlet valve to return the brake fluid from the wheel cylinders to the buffer chamber. This causes the wheel cylinder fluid pressure to decrease. Then the system activates the pump motor to return the brake fluid from the buffer chamber to the hydraulic unit reservoir.

STATUS OF THE OPERATION VALVE





WHEN THE ABS FLUID PRESSURE IS HOLDING





The system closes the inlet solenoid valve and the outlet solenoid valve to hold the brake fluid pressure in the wheel cylinders.

STATUS OF THE OPERATION VALVE





WHEN THE ABS FLUID PRESSURE IS INCREASING





The system opens the inlet solenoid valve and closes the outlet solenoid valve to increase the brake fluid pressure in the wheel cylinders.

STATUS OF THE OPERATION VALVE





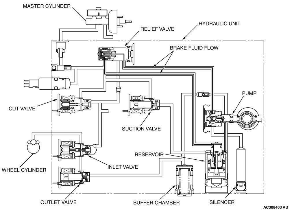
WHEN THE TRACTION CONTROL SYSTEM IS INCREASING FLUID PRESSURE (OR THE ACTIVE STABILITY CONTROL IS INCREASING FLUID PRESSURE WHEN THE BRAKE PEDAL IS NOT DEPRESSED)





The system closes the cut valve to shut the fluid channel from the master cylinder. The brake fluid, which is pumped from the hydraulic unit reservoir, is supplied to the wheel cylinders.

STATUS OF THE OPERATION VALVE





WHEN THE TRACTION CONTROL SYSTEM IS HOLDING FLUID PRESSURE (OR THE ACTIVE STABILITY CONTROL IS HOLDING FLUID PRESSURE WHEN THE BRAKE PEDAL IS NOT DEPRESSED)





The system closes the inlet and outlet valves to hold the fluid pressure in the wheel cylinders. The brake fluid, which is pumped from the hydraulic unit reservoir, is supplied to the inlet valve. At this time, excessive fluid is returned through the relief valve to the hydraulic unit reservoir.

STATUS OF THE OPERATION VALVE





WHEN THE TRACTION CONTROL SYSTEM IS DECREASING FLUID PRESSURE (OR THE ACTIVE STABILITY CONTROL IS DECREASING FLUID PRESSURE WHEN THE BRAKE PEDAL IS NOT DEPRESSED)





The system closes the inlet valve and opens the outlet valve. This causes the brake fluid in the wheel cylinders to return through the buffer chamber to the hydraulic unit reservoir.

STATUS OF THE OPERATION VALVE





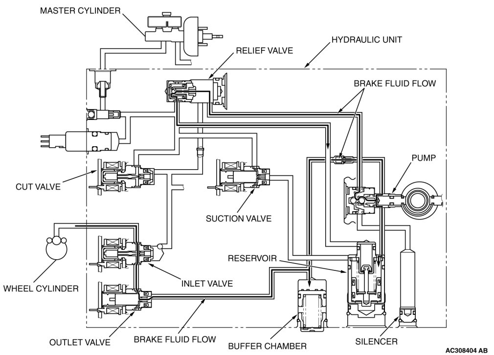
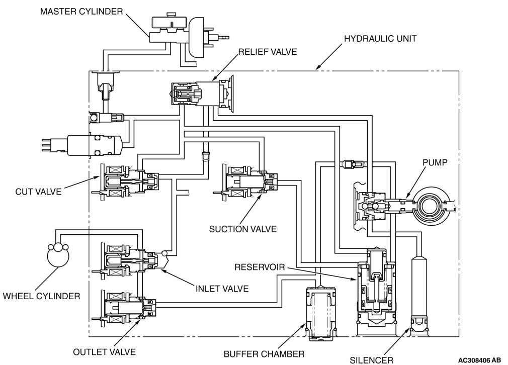
WHEN THE ACTIVE STABILITY CONTROL IS INCREASING THE FLUID PRESSURE WHILE THE BRAKE PEDAL IS DEPRESSED





The system closes the cut valve to shut the fluid channel from the master cylinder to the wheel cylinders, and opens the suction valve to open the fluid channel from the master cylinder to the hydraulic unit reservoir. The brake fluid, which is pumped from the master cylinder to the hydraulic unit reservoir, is supplied to the wheel cylinders.
NOTE:
At this time, the hydraulic unit reservoir cannot operate due to the fluid pressure from the master cylinder.

STATUS OF THE OPERATION VALVE





NOTE:
*:When the ASC is operating while the brake pedal is depressed, the suction valve turns on and off according to the brake fluid amount supplied to the buffer chamber.

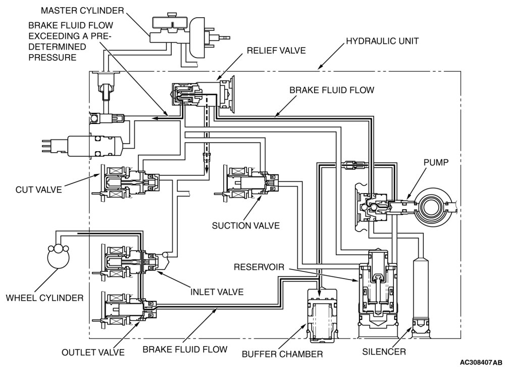
WHEN THE ACTIVE STABILITY CONTROL IS HOLDING THE FLUID PRESSURE WHILE THE BRAKE PEDAL IS DEPRESSED





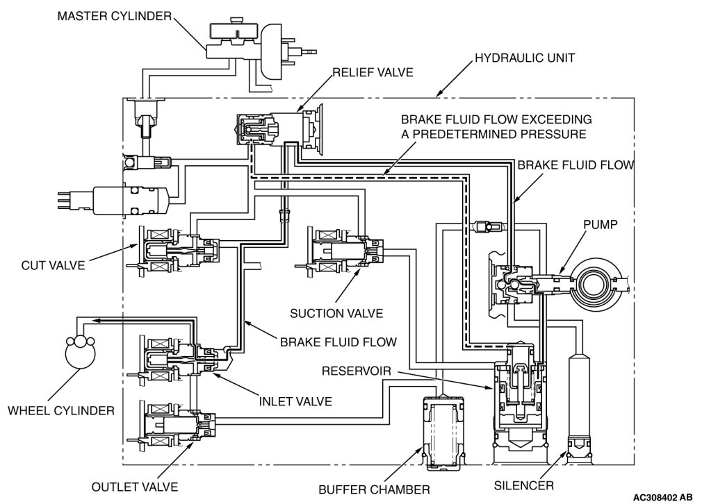
The system closes the inlet and outlet solenoids to hold the fluid pressure to the wheel cylinders. The brake fluid, which is pumped through the hydraulic unit reservoir, may exceed a predetermined pressure. In that case, the excessive fluid is returned through the relief valve to the hydraulic unit reservoir.

STATUS OF THE OPERATION VALVE





NOTE:
*: When the ASC is operating while the brake pedal is depressed, the suction valve turns on and off according to the brake fluid amount supplied to the buffer chamber.

WHEN THE ACTIVE STABILITY CONTROL IS DECREASING THE FLUID PRESSURE WHILE THE BRAKE PEDAL IS DEPRESSED





The system closes the inlet solenoid and opens the outlet solenoid. This causes the brake fluid in the wheel cylinders to return to the buffer chamber, and decreases the fluid pressure in the wheel cylinders. If the returned brake fluid pressure exceeds a predetermined pressure, excessive brake fluid is returned to the master cylinder.

STATUS OF THE OPERATION VALVE





NOTE:
*: When the ASC is operating while the brake pedal is depressed, the suction valve turns on and off according to the brake fluid amount supplied to the buffer chamber.