Operation CHARM: Car repair manuals for everyone.
Manuals through 2025 now available!

Our trusted friends have launched a new website named LEMON, which has newer manuals. It also contains all the CHARM manuals.

LEMON is the spiritual successor to CHARM, I recommend you try it!

Link: lemon-manuals.la or lemon-manuals.org.ua

(Some people have issue connecting. LEMON is investigating. For now, use Firefox or change your DNS server)

Or, hide this message: temporarily or permanently

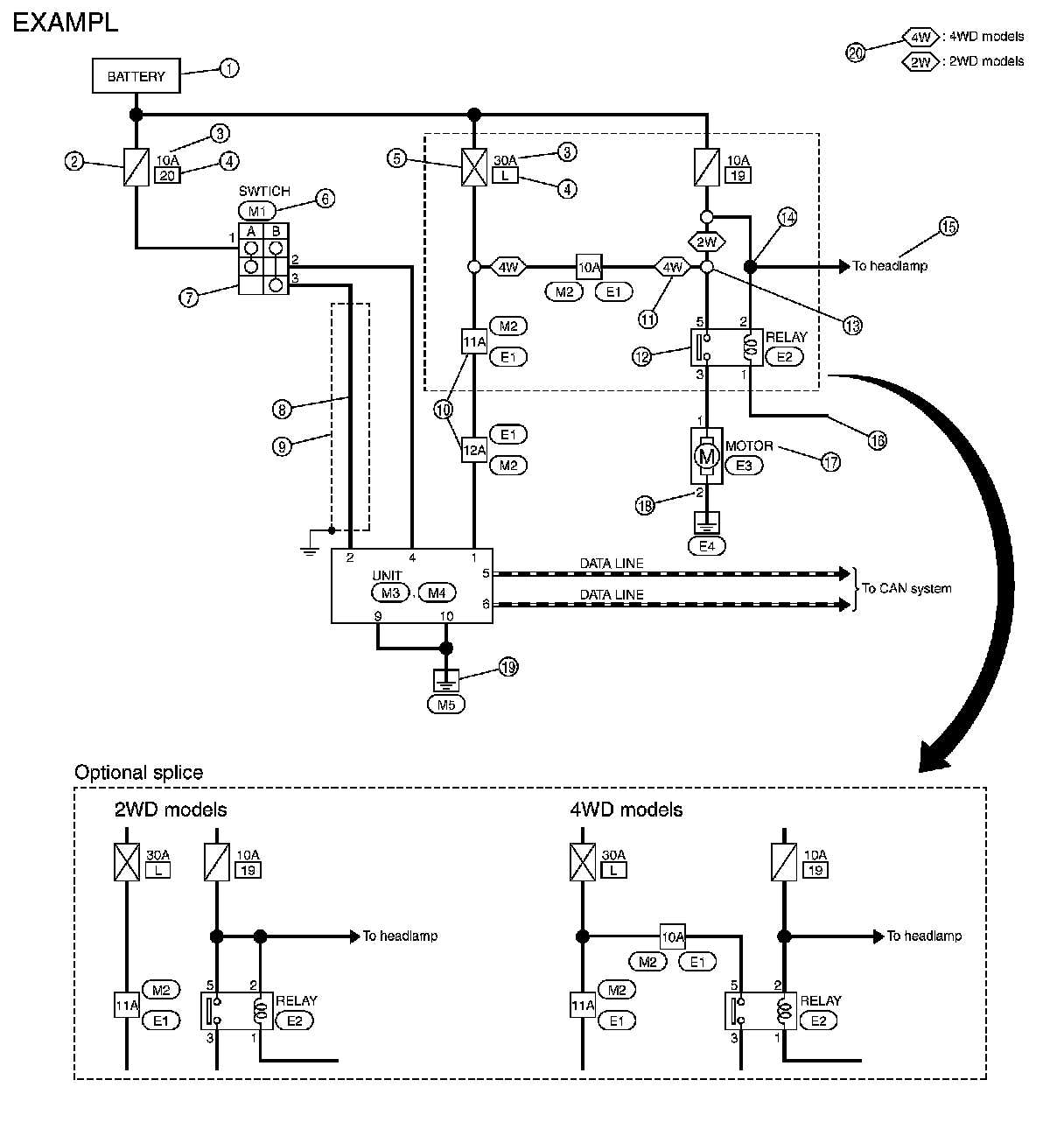
Sample/Wiring Diagram




HOW TO READ WIRING DIAGRAMS

Sample/Wiring Diagram -Example

Each section includes wiring diagrams.





Description











SWITCH POSITIONS

Switches are shown in wiring diagrams as if the vehicle is in the "normal" condition.
A vehicle is in the "normal" condition when:





- ignition switch is "OFF"
- doors, hood and trunk lid/back door are closed
- pedals are not depressed
- parking brake is released

MULTIPLE SWITCH

The continuity of multiple switch is described in two ways as shown below.
- The switch chart is used in schematic diagrams.
- The switch diagram is used in wiring diagrams.