Operation CHARM: Car repair manuals for everyone.
Manuals through 2025 now available!

Our trusted friends have launched a new website named LEMON, which has newer manuals. It also contains all the CHARM manuals.

LEMON is the spiritual successor to CHARM, I recommend you try it!

Link: lemon-manuals.la or lemon-manuals.org.ua

(Some people have issue connecting. LEMON is investigating. For now, use Firefox or change your DNS server)

Or, hide this message: temporarily or permanently

ABS Pump/Drac Module/Maplight/Compass - Revisions


9218oldsmobile06

NUMBER: 91-T-159

CORP.REF.NO: 175003

DATE: July 1991

SECTION: 5A4, 5E, 8A


SUBJECT:
SERVICE MANUAL UPDATE REVISIONS TO ABS PUMP MOTOR INFO, DRAC MODULE, MAPLIGHT AND COMPASS

MODELS/YEARS:
1991 BRAVADA


Section 8A of the 1991 Bravada Service Manual contains three errors which this bulletin will address.





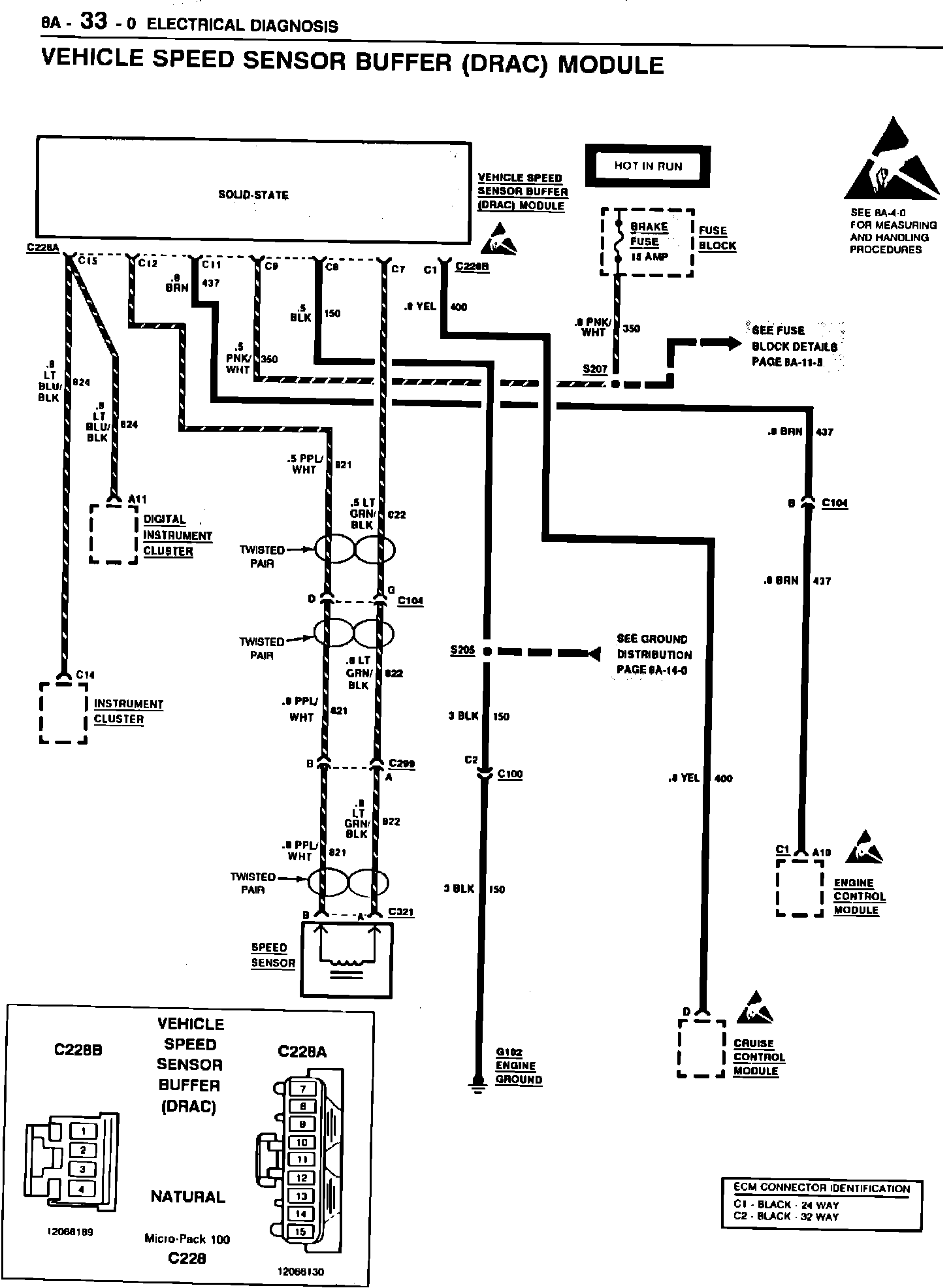
DIGITAL RATIO ADAPTER CONTROLLER (DRAC)-CELL 33:
Original page 8A-33-0 is replaced with new page 8A-33-0. See this bulletin. Original page 8A-33-1 should have included the following:

The Vehicle Speed Sensor Buffer (DRAC) module processes inputs from the Vehicle Speed Sensor (VSS) through circuits 821 and 822. These circuits are twisted pair wires and provide an AC signal to the module corresponding to the rotation of the VSS. Connector C2 at DRAC Module on page 8A-34-0 should be updated to read C228B. Use the diagnostic charts provided with this bulletin when servicing the 1991 Bravada Vehicle Speed Sensor Buffer (DRAC).





Original page 8A-33-2 is replaced by new pages 8A-33-2 and 8A-33-2A.

MAPLIGHT AND COMPASS - CELLS 11 AND 14:
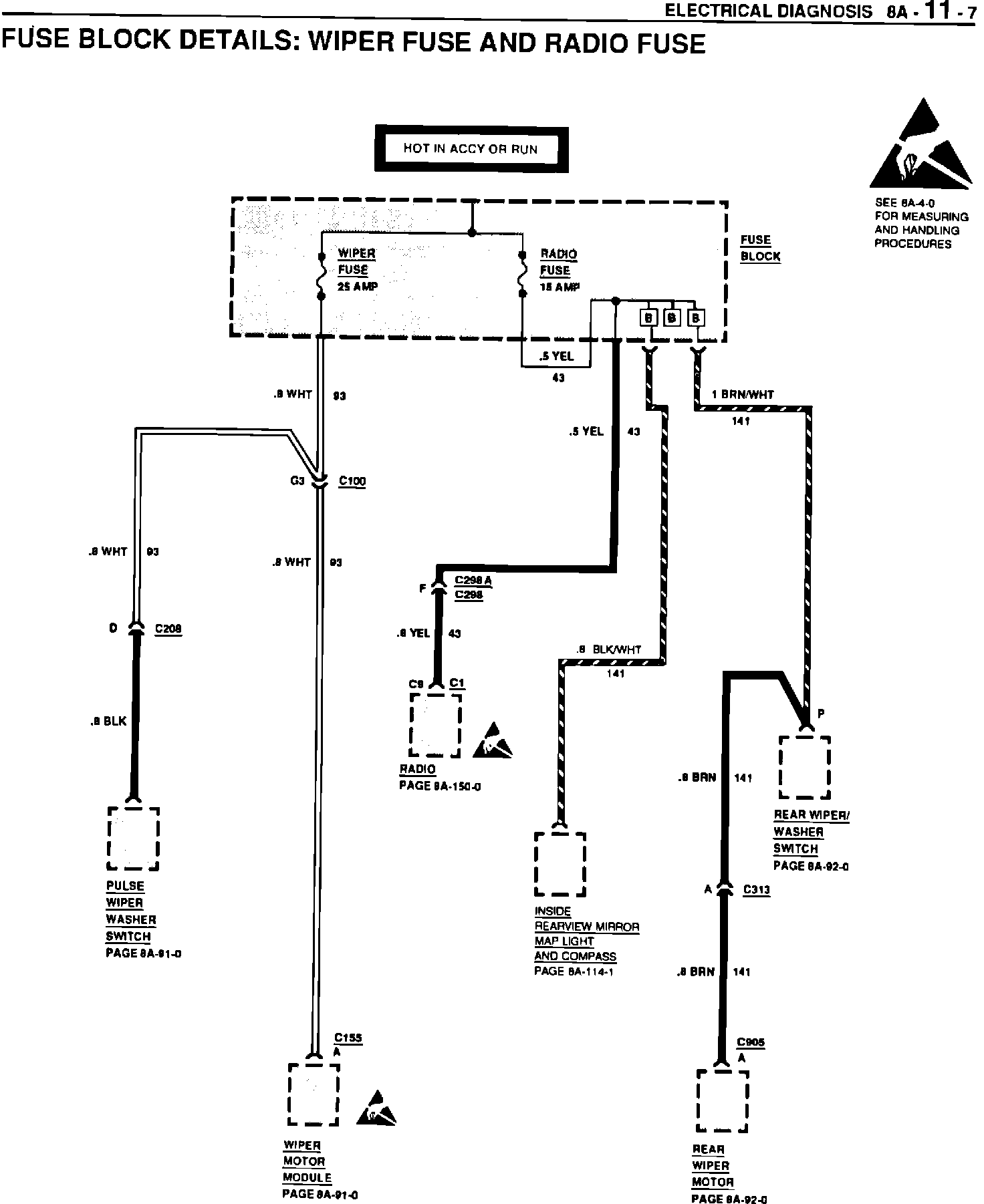
The power source for the maplight and compass assembly in the inside rearviewmirror has been relocated to the RADIO fuse. The maplight in the 1991 Bravada manual was incorrectly shown as a single light when there is actually two lights, one each for the driver and front passenger. The changes to the power source also impact the power distribution and fuse details pages which have been updated accordingly.











Original page 8A-11-1 at "Radio" was revised. The correct information appears below:
FUSE COLOR (AMPS) SCHEMATICS
Radio Lt Blu Radio, Rear Wiper/Washer,
(15) Inside Rearview Mirror
Maplights/Compass
Original pages 8A-11-2, 8A-11-7, and 8A-114-1 are replaced by new pages with the same numbers.


CIRCUIT OPERATION - INTERIOR LIGHTS:
Ground G240 listed under "Component Location" on page 8A-114-2 is incorrect. The correct ground number is G204.








ANTILOCK BRAKE SYSTEM - PUMP MOTOR:
Original pages 5A4-4 AND 8A-44-0 both have the Antilock Brake System Pump Motor wiring drawn incorrectly. Use revised pages 8A-44-0 and 8A-44-1 in place of the original pages. Also what follows is a Pump Motor Circuit Operation description that was not included on original page 8A-44-2.

CIRCUIT OPERATION:
The Antilock Brake Pump Motor is a non-serviceable unit that is contained within the antilock brake assembly. The antilock brake pump motor is controlled by an internal relay that receives logic signals from the EHCU causing the relay to energize and activate the antilock brake pump motor.

Please mark a reference to this bulletin in your copy(s) of the 1991 Bravada Service Manual at all the affected pages.