Operation CHARM: Car repair manuals for everyone.
Manuals through 2025 now available!

Our trusted friends have launched a new website named LEMON, which has newer manuals. It also contains all the CHARM manuals.

LEMON is the spiritual successor to CHARM, I recommend you try it!

Link: lemon-manuals.la or lemon-manuals.org.ua

(Some people have issue connecting. LEMON is investigating. For now, use Firefox or change your DNS server)

Or, hide this message: temporarily or permanently

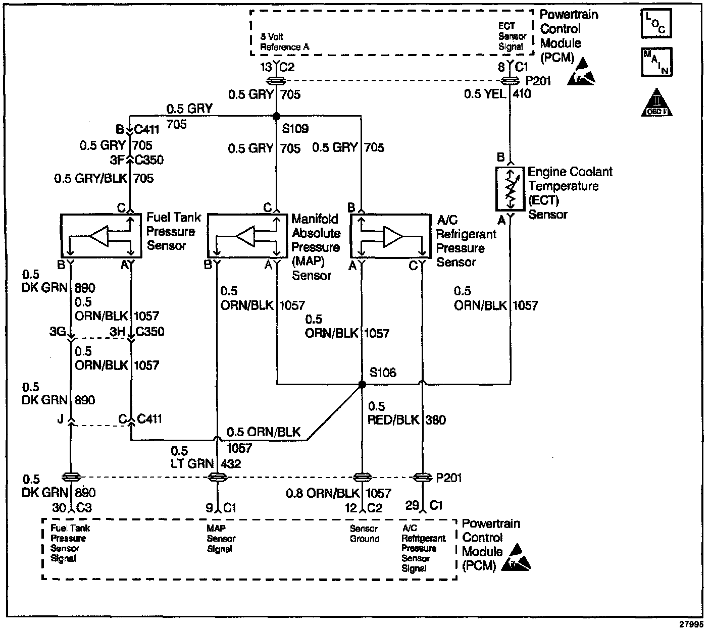
MAP Sensor Output Diagnosis

Manifold Absolute Pressure (MAP) Sensor Output Check:




Powertrain Control Module (PCM) Sensors:







Circuit Description

The Manifold Absolute Pressure (MAP) sensor measures the changes in the intake manifold pressure which result from engine load (intake manifold vacuum) and RPM changes; and converts these into a voltage output. The Powertrain Control Module (PCM) sends a 5 volt reference voltage to the MAP sensor. As the manifold pressure changes, the output voltage of the sensor also changes. By monitoring the sensor output voltage, the PCM knows the manifold pressure. A lower pressure (low voltage) output voltage will be about 1.0 to 1.5 volts at idle. While higher pressure (high voltage) output voltage will be about 4.5 to 4.8 at Wide Open Throttle (WOT). The MAP sensor is also used, under certain conditions, to measure barometric pressure, allowing the PCM to make adjustments for different altitudes. The PCM uses the MAP sensor to control fuel delivery and ignition timing.


Test Description

Number(s) below refer to the step number(s) on the Diagnostic Table.

Important: Be sure to use the same diagnostic test equipment for all measurements.

4. Applying 34 kPa (10 in of Hg) vacuum to the MAP sensor should cause the voltage to be 1.5 to 2.1 volts less than the voltage at Step 3. Upon applying vacuum to the sensor, the change in voltage should be instantaneous. A slow voltage change indicates a faulty sensor.

6. Check vacuum hose to sensor for leaking or restriction. Be sure that no other vacuum devices are connected to the MAP hose.

Important: Make sure electrical connector remains securely fastened.

7. Move sensor electrical connector by hand (only) while watching scan tool to check for intermittent connection. Output changes greater than 0.10 volt indicate a bad connection. If OK, replace sensor.