Operation CHARM: Car repair manuals for everyone.
Manuals through 2025 now available!

Our trusted friends have launched a new website named LEMON, which has newer manuals. It also contains all the CHARM manuals.

LEMON is the spiritual successor to CHARM, I recommend you try it!

Link: lemon-manuals.la or lemon-manuals.org.ua

(Some people have issue connecting. LEMON is investigating. For now, use Firefox or change your DNS server)

Or, hide this message: temporarily or permanently

- Powertrain/On-Board Diagnostic System Check

Diagnostic Chart:




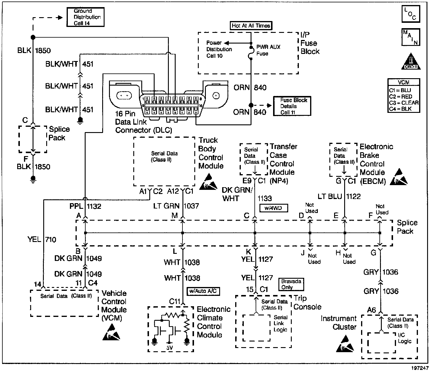
Wiring Diagram:






CIRCUIT DESCRIPTION

The On-Board Diagnostic (OBD) System Check is an organized approach to identifying a problem created by a control module system malfunction, The OBD is the starting point for any driveability concern diagnosis. The OBD directs the service technician to the next logical step in diagnosing the concern.

Perform this check only if there is a driveability complaint or if you have been sent to this system check from another section in the service information.

Understanding the table properly reduces the diagnostic time. Proper use of the OBD helps prevent the unnecessary replacement of good parts.

DIAGNOSTIC AIDS

Important: Do not clear the DTCs unless directed by a diagnostic procedure. Clearing the DTCs will also clear valuable Freeze Frame and Failure Records data.

Inspect all related wiring and connections including the connections at the Vehicle Control Module (VCM). These may cause an intermittent malfunction.

Check any circuitry that is suspected of causing an intermittent problem for the following conditions:

- Backed out terminals.

- Improper mating.

- Broken locks.

- Improperly formed or damaged terminals.

- Poor terminal to wiring connections.

- Physical damage to the wiring harness.

- Corrosion.

TEST DESCRIPTION

The numbers below refer to the step numbers in the diagnostic table.

1. This step will check for power and grounds to the Data Link Connector (DLC).

2. When the ignition switch is initially turned to the ON (Run) position, the Malfunction Indicator Lamp (MIL) will flash and then remain ON. This is the normal operation of the MIL.

3. Monitor the actively communicating modules with the scan tool's Diagnostic Circuit Check function. An active module is a module that is successfully communicating on the Class II Serial Data line with the scan tool. An inactive module is a module that previously established communication with the scan tool, but currently is not communicating. If a module is not listed at all, then the module never successfully established communications with the scan tool.

4. If a serial data circuit malfunction occurs, a module will log Class II (Lost Communication) DTCs for the modules which it normally monitors.

7. This step will check for DTCs associated with the Vehicle Theft Deterrent (VTD) which will prevent the vehicle from starting.

8. Whenever multiple DTCs are stored, refer to the following DTCs in this order: VCM error DTCs (P0601, P0602, P0604, and P0605), System voltage DTCs (Refer to Transmission, Component level DTCs (DTCs that indicate a malfunctioning part), and System Level DTCs (DTCs that indicate a system fault).
Testing and Inspection

9. Checking the sensors for proper operation during warm up can be a crucial step in correctly diagnosing any driveability concern. Careful observation of these sensors during the engine warm up may reveal a slow responding sensor or a sensor that malfunctions only within a small portion of its range. After the engine is at the normal operating temperature, a comparison of the actual control system data with the typical values is a quick way to determine if any parameter is not within limits. Keep in mind that a base engine problem (i.e. advanced cam timing) may substantially alter sensor values. Check the Engine Coolant Temperature (ECT) sensor's initial coolant temperature while looking for a rise in ECT temperature as the engine warms up.

10. A driveability complaint may not be present if you were sent to this system check from another section in the service information ( i.e. the System Check for: Electronic Brake Control Module (EBCM), Automatic Transfer Case Control Module(ATCCM)).