Operation CHARM: Car repair manuals for everyone.
Manuals through 2025 now available!

Our trusted friends have launched a new website named LEMON, which has newer manuals. It also contains all the CHARM manuals.

LEMON is the spiritual successor to CHARM, I recommend you try it!

Link: lemon-manuals.la or lemon-manuals.org.ua

(Some people have issue connecting. LEMON is investigating. For now, use Firefox or change your DNS server)

Or, hide this message: temporarily or permanently

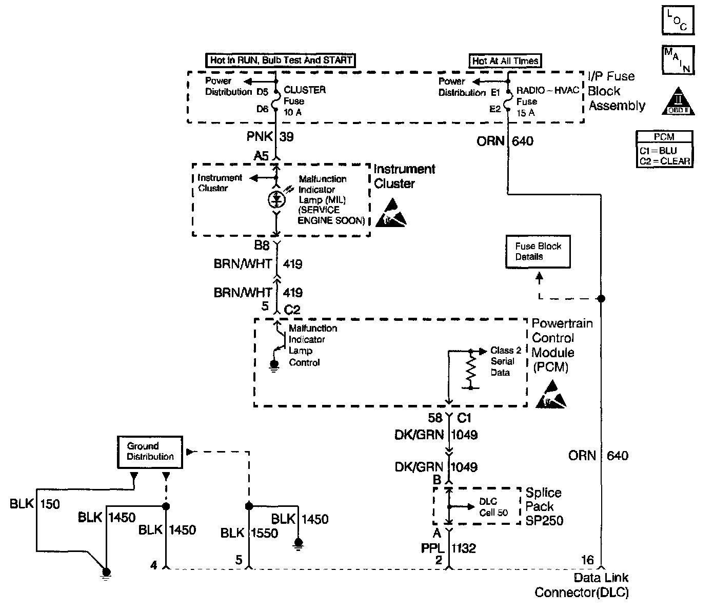
No Scan Tool Data












Circuit Description
The diagnostic tables in this section are designed for use with a scan tool. If the scan tool is inoperative, this condition must be corrected before beginning any Other diagnostic procedures. If the scan tool being used is powered through the DLC connector, the B+ power is provided by DLC Pin 16. DLC Pin 4 provides the ground for the scan tool's power supply. DLC Pin 5 is an additional ground for serial data. The serial data for the powertrain diagnostics is on DLC Pin 2.

Diagnostic Aids

Notice: Use the Connector Test Adapter kit J 35616-A for any test that requires probing the following items:
^ The PCM harness connectors
^ The electrical center fuse/relay cavities
^ The component terminals
^ The component harness connector Using this kit will prevent damage caused by the improper probing of connector terminals. If the problem is intermittent, refer to Intermittent Conditions. Intermittent Conditions

Test Description
The number(s) below refer to the step number(s) on the Diagnostic Table:
2. If the ground circuit on the DLC pin 4 opens after the scan tool is up and running, the screen may go blank with the scan tool remaining on. If there is no ground at pin 4 initially, the scan tool will not power up.
9. Some of the older scan tools are powered through a separate power cord from the cigar lighter. It this type of scan tool is being used, and the tool will not power up, check for a poor connection, or a malfunctioning lighter socket. Refer to Diagrams.
12. If there is no communication between the PCM and the scan tool, no data will be displayed. The serial data is disrupted when the system voltage is below 9.0 Volts or above 16.0 Volts. A scan tool will not display data if the system voltage is outside of this range. If data is displayed with the ignition on and the engine off, but data is lost when the engine is running, high system voltage (overcharging) may be at fault. If this is the case, the scan tool should display DTC P0560 System Voltage with the ignition on and the engine off.
14. Try the scan tool on another vehicle if one is available. An alternate approach is to try a different scan tool on the same vehicle, if one is available. Before trying a different scan tool, check for poor connections between the DLC and the scan tool cable. Refer to Diagrams.
17. Before trying a different scan tool, check for poor connections between the DLC and the scan tool cable.