Operation CHARM: Car repair manuals for everyone.
Manuals through 2025 now available!

Our trusted friends have launched a new website named LEMON, which has newer manuals. It also contains all the CHARM manuals.

LEMON is the spiritual successor to CHARM, I recommend you try it!

Link: lemon-manuals.la or lemon-manuals.org.ua

(Some people have issue connecting. LEMON is investigating. For now, use Firefox or change your DNS server)

Or, hide this message: temporarily or permanently

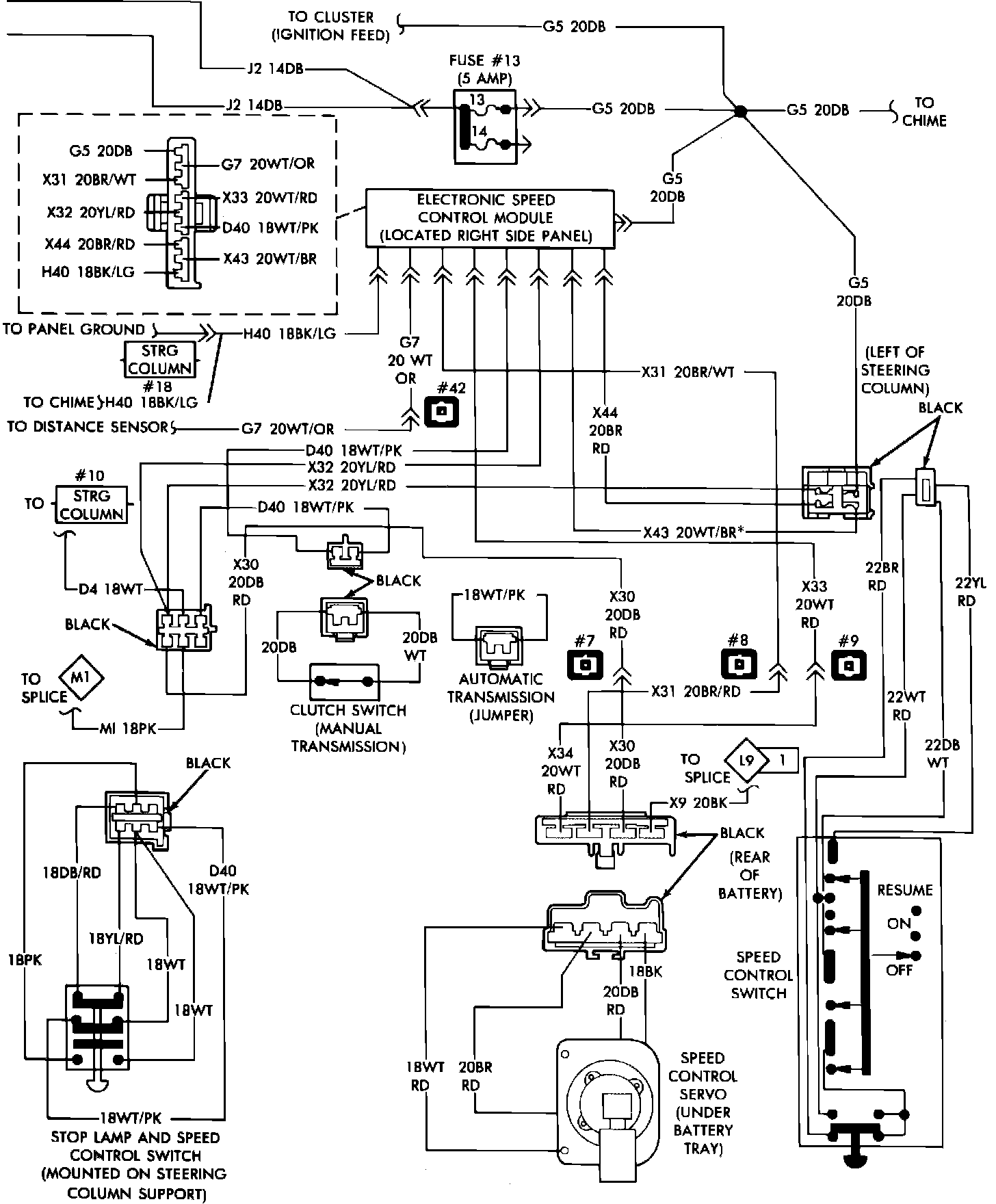
Test Description

For the following tests, refer to "Speed Control Wiring Diagrams". Prior to performing any tests, ensure servo or valve body and electronic module are properly tested.


Fig. 12:





Speed control wiring diagram. 1987 Mini-Vans/Wagons