Operation CHARM: Car repair manuals for everyone.
Manuals through 2025 now available!

Our trusted friends have launched a new website named LEMON, which has newer manuals. It also contains all the CHARM manuals.

LEMON is the spiritual successor to CHARM, I recommend you try it!

Link: lemon-manuals.la or lemon-manuals.org.ua

(Some people have issue connecting. LEMON is investigating. For now, use Firefox or change your DNS server)

Or, hide this message: temporarily or permanently

Seat Memory Diagnosis

Connector assignment









Connector overview

Plugs on control module

Plug Nos. 1 to 4
The plugs each consist of two individual plugs which are clipped together (Figure 134_99). The 2-pole plug is intended for the load circuit (motor). The 3-pole plug is the signal circuit connection (Hall-effect sensor). When they are clipped together, plug nos. 1 to 4 each have 5 poles.






Plug No. 5
The plug consists of three individual plugs which are clipped together (Figure 132_99). Each individual plug has 3 poles. When it is clipped together, plug no. 5 has 9 poles.

Sequence of the individual plugs
The sequence of the individual plugs from left to right is as follows:

natural blue black






See the 3-pole plug in Figure 133_99 for pin assignment. The pin numbers are printed on the side of the plugs.

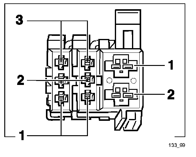
Plug No. 6
The plug consists of three individual plugs which are clipped together (Figure 133_99). Two individual plugs have 3 poles each, the third has 2 poles. When it is clipped together, plug no. 6 has 8 poles.






Sequence of the individual plugs
The sequence of the individual plugs from left to right is as follows:

blue black black

Plug No. 7
Plug No. 7 has 26 poles. The pin assignment is shown in Figure 131_99.






Plug Nos. 8 to 10
See Plug Nos. 1 to 4