Operation CHARM: Car repair manuals for everyone.
Manuals through 2025 now available!

Our trusted friends have launched a new website named LEMON, which has newer manuals. It also contains all the CHARM manuals.

LEMON is the spiritual successor to CHARM, I recommend you try it!

Link: lemon-manuals.la or lemon-manuals.org.ua

(Some people have issue connecting. LEMON is investigating. For now, use Firefox or change your DNS server)

Or, hide this message: temporarily or permanently

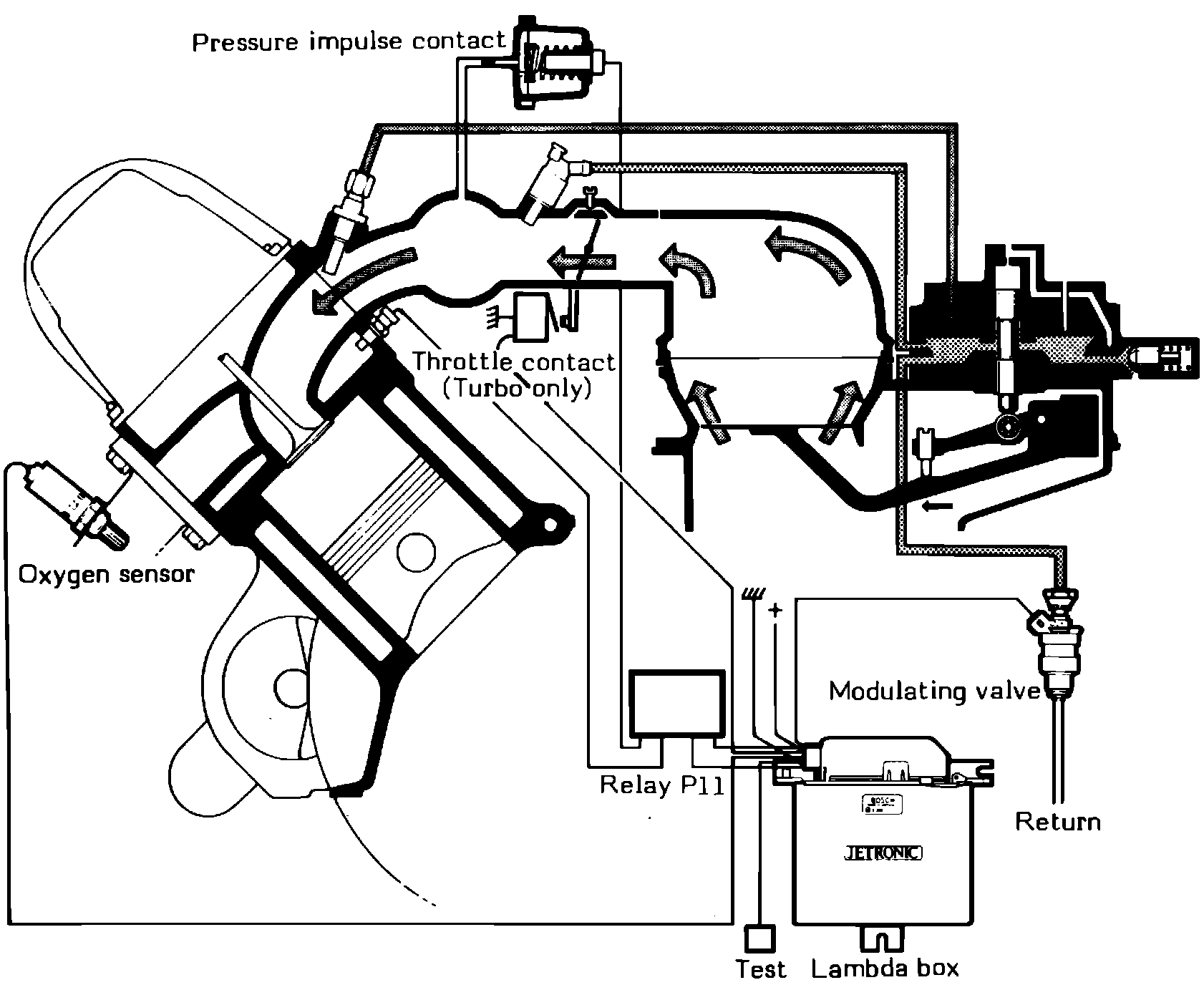
System Description


This system incorporates an electric fuel pump, mixture control unit, fuel distributor and an oxygen sensor. The electric fuel pump provides fuel to the mixture control unit at a constant pressure. The mixture control unit contains an air flow sensor which measures the flow of air to the engine, then acts mechanically on the fuel distributor. The fuel distributor provides the injection valves with the correct amount of fuel. The fuel is injected continuously into the intake manifold just outside of the intake valve.

Fig. 1 Oxygen sensor regulated (Lambda Sond) CIS system:




Fig. 2 Air fuel ratio/exhaust gas chart:





Oxygen Sensor regulation is a further development of the CIS system, designed to ensure more precise control of the air/fuel ratio. The system, Fig. 1, consists of an oxygen sensor located in the exhaust manifold, which transmits a signal to an electronic control unit which in turn controls the fuel system by the use of a pulse valve. These vehicles are also equipped with a three-way catalytic converter. The converter is capable of reducing the content of CO, HC, and NOx only while the air/fuel ratio is kept within very narrow limits, Fig. 2. Should the ratio move outside of these limits, the converter would be unable to control one or more of the gases.
Oxygen sensor regulated CIS systems have an additional control function. Pressure is regulated at the pressure regulating valves in the fuel distributor. The pressure drop at the control plunger slots is regulated, thereby governing the amount of fuel injected.
Fuel then flows from the line pressure passage in the distributor through an orifice into the lower chambers of the pressure regulating valves. The chambers are connected in series. Fuel flows from the fourth chamber to a modulating valve which regulates the return flow to the fuel tank thus controlling the pressure upstream from the valve.
Since the pressure difference between the upper and lower chambers of the pressure regulating valve is held constant at approximately 1.4 psi, the pressure above the diaphragm is also regulated accordingly. Thus, the pressure drop at the metering slots of the control plunger can be varied between 1.4-5.2 psi (0.1-0.3 bar).

Fig. 71 Lambda Control System:





See Fig. 71 for a view of the oxygen system in the vehicle.