Operation CHARM: Car repair manuals for everyone.
Manuals through 2025 now available!

Our trusted friends have launched a new website named LEMON, which has newer manuals. It also contains all the CHARM manuals.

LEMON is the spiritual successor to CHARM, I recommend you try it!

Link: lemon-manuals.la or lemon-manuals.org.ua

(Some people have issue connecting. LEMON is investigating. For now, use Firefox or change your DNS server)

Or, hide this message: temporarily or permanently

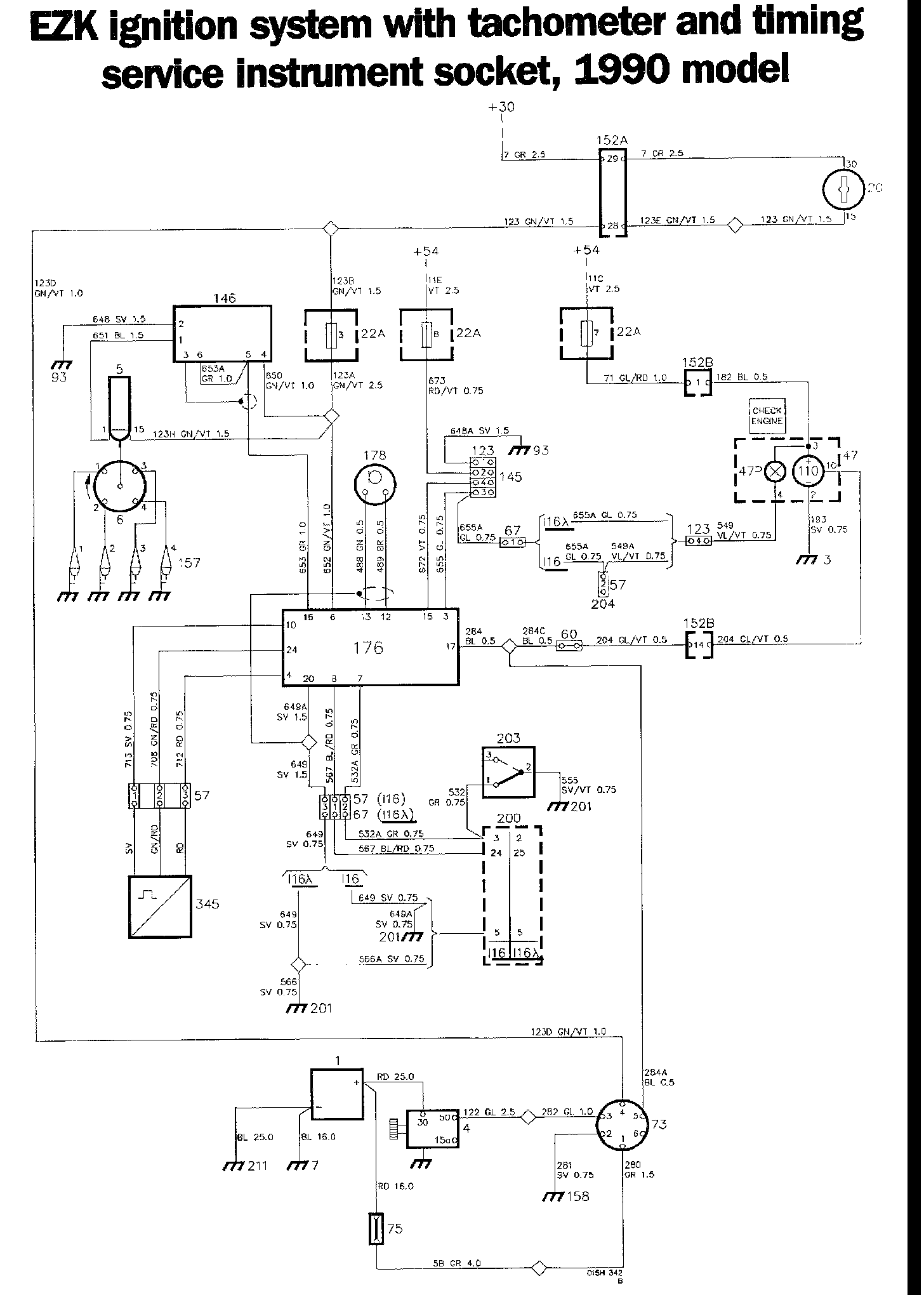
EZK Ignition System W/Tach

EZK Ignition System Components:




EZK Ignition System Diagrams:




Locations of components

1 Battery
On the right-hand side of the engine compartment

3 Earthing point
In the fascia

4 Starter motor
On the left-hand side of the engine (intake side)

6 Ignition distributor
At the front of the engine

7 Earthing point
On the radiator cross-member

20 Ignition switch
On the centre console between the front seats

22A Fuse holder
In the electrical distribution box, in the engine compartment, on the left-hand wheel housing

47 Combined instrument
On the fascia

47P CHECK ENGINE warning lamp
In combined instrument 47 on the fascia

57 3-pole connector (116)
In the engine compartment, on the right-hand side, at the air intake

60 Single-pole connector
In the electrical distribution box, in the engine compartment, on the left-hand wheel housing

67 6-pole connector
Two in the engine compartment, on the right-hand side, at the air intake (one is for the I16 Lambda)

73 Timing service instrument socket
In the electrical distribution box, in the engine compartment, on the left-hand wheel housing

75 Distribution block
In the engine compartment, on the right-hand side

93 Earthing point
On the left-hand wheel housing member

110 Tachometer
In combined instrument 47 on the fascia

123 4-pole connector
In the engine compartment on the left-hand wheel housing, forward of the electrical distribution box (EZK test tapping)

145 Test tapping, EZK
In the engine compartment, on the left-hand wheel housing, forward of the electrical distribution box

146 Amplifier for the electronic ignition system (1990 model)
In the engine compartment, forward of the left-hand wheel housing

152A 29-pole white connector
152B 29-pole red connector
In the engine compartment, in the electrical distribution box on the left-hand wheel housing. The connectors are accessible from the interior of the car.

157 Spark plug
On the engine

158 Negative distribution terminal
In the electrical distribution box, in the engine compartment, on the left-hand wheel housing

176 Control unit for the EZK ignition system
In the engine compartment, forward of the left-hand wheel housing

178 Knock sensor for the EZK system
On the engine, between the two centre in take ports

200 Control unit for the LH fuel injection system
Forward of the right-hand front door, below the fascia (behind the trim)

201 Earthing point on the engine
At the engine lifting lug

203 Throttle angle transmitter - LH fuel injection system
On the throttle housing

204 Test connector - LH fuel injection system
In the engine compartment, behind the right-hand wheel housing

211 Earthing point
On the gearbox

320 Ignition coil with integrated amplifier (1989 model)
In the engine compartment on the right-hand side, above the battery

345 Crankshaft sensor
Behind the crankshaft pulley

Operation
The EZK ignition system is fitted only to 16-valve engines without turbocharger. This breakerless ignition system is equipped with a Hall sensor. It is controlled by a knock sensor, which provides the highest possible engine performance on any grade of fuel. This provides good fuel economy and cleaner exhaust gases.

When the ignition switch is in the start or drive position, amplifier 146 and EZK control unit 176 will be energized (+15).

Control unit 176 receives ignition pulses via a three-core shielded cable from crankshaft sensor 345. The frequency of the pulses is proportional to the engine speed.The control unit then adjusts the timing on the basis of the following factors:

- engine speed
- engine load
- any knocking tendencies

The ignition pulses supplied from terminal 16 of the control unit are amplified and adjusted in amplifier 146. A high-tension pulse is generated in the secondary winding each time a pulse breaks the primary circuit of the ignition coil. The high-tension pulse is then supplied to the corresponding spark plug (157) via distributor 6.

The ignition is set at 10° when the engine is started. This ignition setting is dependent on the speed of the engine, and adjustment starts at around 700 r/min. It is adjusted in accordance with the values stored in the control unit. (The distributor has no centrifugal or vacuum advance mechanisms.) The basic setting is 14° at 850 r/min, with the throttle switch closed.

Fuel system control unit 200 provides the ignition system with information on the engine load (load signal). Throttle angle transmitter 203 is closed (earthed) when the throttle is closed, i.e. when the engine is idling. When the load has exceeded a certain value stored in the control unit, the timing will be retarded by about 5° - 8° (engine speed-dependent) on all cylinders. The timing will return to normal in steps of around 0.7° (1.4° per engine revolution) after the load has ceased to increase.

The control unit receives information on knocking in any of the cylinders via knock sensor 178. The timing is then retarded only in the cylinder in which knocking was detected (in steps of around 3°) This will continue until knocking has ceased or until the timing has been retarded by a total of about 13°. The timing returns to normal in steps of 0.7° per spark firing (1.4° per engine revolution).

Test tapping 145 is intended for special test equipment. Terminal 15 of the control unit delivers a pulse for each knock detected. (Positive voltage is supplied to the connector when the ignition switch is in the drive position.)

If a fault should occur in the control unit, a signal (earth) will be delivered from terminal 3, which will cause CHECK ENGINE warning lamp 47P to flash. (This lamp can also be activated by the fuel injection system.)

Ignition pulses are supplied from terminal 16 of the control unit to timing service instrument socket 73, tachometer 110 and other systems that are dependent on ignition pulses.

Tachometer
Tachometer 110, located in combined instrument 47, is supplied across fuse 7 and red 29-pole connector 152B. The control pulses required for displaying the engine speed are supplied from EZK control unit 176.

Timing service instrument socket
Timing service instrument (TSI) socket 73 is intended for a special ignition service instrument and has the following terminals:

1 Positive supply direct from battery 1
2. Earth
3. Solenoid (terminal 50) on starter motor 4
4. Positive supply from the ignition switch when the latter is in the start or drive position
5. Ignition pulses from EZK control unit 176
6. Not used

Fault-tracing hints
As a general rule, the connector to the control unit should always be disconnected when measurements are made on the ignition system cable harness. Use an ohmmeter, not a buzzer.

The ignition system will be energized when the ignition switch is in the drive position.

1. Check fuse 3, and check that terminal 3 of the ignition coil and terminal 4 of the timing service instrument socket are live.

2. Check that terminal 6 of control unit 176 is live.

3. Tachometer: First check fuse 7 and check that the supply to it is live. Check that terminal 3 of the circuit board for tachometer 110 is live, and that ignition pulses are being supplied from control unit 176.

4. Check all connectors, cable harnesses and earth connections.