Operation CHARM: Car repair manuals for everyone.
Manuals through 2025 now available!

Our trusted friends have launched a new website named LEMON, which has newer manuals. It also contains all the CHARM manuals.

LEMON is the spiritual successor to CHARM, I recommend you try it!

Link: lemon-manuals.la or lemon-manuals.org.ua

(Some people have issue connecting. LEMON is investigating. For now, use Firefox or change your DNS server)

Or, hide this message: temporarily or permanently

Communication For Initializing Impossible

Diagnostic Procedure For Vehicle Diagnostic Interface Communication
COMMUNICATION FOR INITIALIZING IMPOSSIBLE
DIAGNOSIS:
^ Faulty harness connector

TROUBLE SYMPTOM:
^ Vehicle Diagnostic Interface communication failure





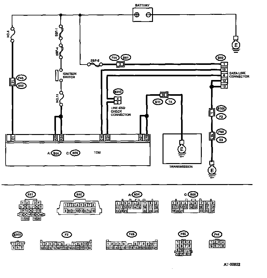
WIRING DIAGRAM:

CHECK Vehicle Diagnostic Interface POWER SUPPLY CIRCUIT.
Measure the voltage between data link connector and chassis ground.
Connector & terminal
(B40) No. 1 (+) - Chassis ground (-):
Is the voltage more than 10 Volts?
Yes
Go to CHECK Vehicle Diagnostic Interface GROUND CIRCUIT

No
Repair the harness and connector between battery and data link connector, and poor contact in coupling connector.

CHECK Vehicle Diagnostic Interface GROUND CIRCUIT.
Measure the resistance of harness between data link connector and chassis ground.
Connector & terminal
(B40) No. 12 - Chassis ground:
(B40) No. 13 - Chassis ground:
Is the resistance less than 1 Ohms?
Yes
Go to CHECK COMMUNICATION OF Vehicle Diagnostic Interface

No
Repair the open circuit in harness between data link connector and ground terminal, and poor contact in coupling connector.

CHECK COMMUNICATION OF Vehicle Diagnostic Interface.
Turn the ignition switch to ON.
Using the Vehicle Diagnostic Interface, check whether communication to transmission systems can be executed normally.
Are the name of system displayed on Vehicle Diagnostic Interface?
Yes
Go to CHECK HARNESS/CONNECTOR BETWEEN TCM AND DATA LINK CONNECTOR

No
Go to CHECK COMMUNICATION OF Vehicle Diagnostic Interface

CHECK COMMUNICATION OF Vehicle Diagnostic Interface.
Turn the ignition switch to OFF.
Disconnect the TCM connector.
Check whether communication to engine systems can be executed normally.
Are the name of system displayed on Vehicle Diagnostic Interface?
Yes
Go to CHECK HARNESS CONNECTOR BETWEEN EACH CONTROL MODULE AND DATA LINK CONNECTOR

No
Go to next step

CHECK COMMUNICATION OF Vehicle Diagnostic Interface.
Turn the ignition switch to OFF.
Connect the TCM connector.
Disconnect the ECM connector.
Check whether communication to transmission systems can be executed normally.
Are the name of system displayed on Vehicle Diagnostic Interface?
Yes
Inspect the ECM.

No
Go to CHECK HARNESS CONNECTOR BETWEEN EACH CONTROL MODULE AND DATA LINK CONNECTOR


CHECK HARNESS CONNECTOR BETWEEN EACH CONTROL MODULE AND DATA LINK CONNECTOR.
Turn the ignition switch to OFF.
Disconnect the TCM and ECM connectors.
Measure the resistance between TCM connector and chassis ground.
Connector & terminal
(B40) No. 10 - Chassis ground:
Is the resistance more than 1 MOhms?
Yes
Go to CHECK OUTPUT SIGNAL FOR TCM

No
Repair the harness and connector between each control module and data link connector.

CHECK OUTPUT SIGNAL FOR TCM.
Turn the ignition switch to ON.
Measure the voltage between TCM and chassis ground.
Connector & terminal
(B40) No. 10 (+) - Chassis ground (-):
Is the voltage more than 1 Volts?
Yes
Repair the harness and connector between each control module and data link connector.

No
Go to CHECK HARNESS/CONNECTOR BETWEEN TCM AND DATA LINK CONNECTOR

CHECK HARNESS/CONNECTOR BETWEEN TCM AND DATA LINK CONNECTOR.
Measure the resistance between TCM connector and data link connector. Connector & terminal (B56) No. 15 - (B40) No. 10:
Is the resistance less than 0.5 Ohms?
Yes
Go to next step

No
Repair the harness and connector between TCM and data link connector.


CHECK HARNESS/CONNECTOR BETWEEN TCM AND DATA LINK CONNECTOR.
Measure the resistance between TCM connector and data link connector. Connector & terminal (B56) No. 24 - (B40) No. 6:
Is the resistance more than 1 MOhms?
Yes
Repair the open circuit between TCM and data link connector

No
Go to next step


CHECK INSTALLATION OF TCM CONNECTOR.
Turn the ignition switch to OFF.
Is the TCM connector inserted into TCM?
Yes
Go to CHECK POOR CONTACT IN CONNECTORS

No
Insert the TCM connector into TCM.


INSPECTION OF TRANSMISSION HARNESS CONNECTOR.
Is the transmission harness connector inserted into bulkhead harness connector?
Connect the bulkhead harness connector to transmission harness connector.


CHECK POOR CONTACT IN CONNECTORS.
There is poor contact. Is there poor contact in control module and data link connector?
Yes
Repair the poor contact.

No
Replace the TCm


CHECK IGNITION POWER SUPPLY CIRCUIT.
Turn the ignition switch to ON (engine OFF).
Measure the ignition power supply voltage between TCM connector and chassis ground.
Connector & terminal
(B55) No. 27 (+) - Chassis ground (-):
(B55) No. 28 Chassis ground (-):
(B55) No. 29 Chassis ground (-):
Is the voltage 10 - 13 Volts?


CHECK FUSE (No. 11).
Remove the fuse (No. 11).
Is the fuse (No. 11) blown out?
Replace the fuse (No. 11). If replaced fuse (No. 11) has blown out easily, repair short circuit in harness between fuse (No. 11) and TCM.
Repair the open circuit in harness between fuse (No. 11) and TCM, or fuse (No. 11) and battery, and poor contact in coupling connector.

CHECK HARNESS CONNECTOR BETWEEN TCM AND TRANSMISSION.
Turn the ignition switch to OFF.
Disconnect the connector from TCM and transmission.
Measure the resistance of harness between TCM and transmission connector.
Connector & terminal
(B55) No. 8 - (B11) No. 19:
(B55) No. 17 - (B11) No. 19:
(B56) No. 2 - (B11) No. 20:
(B56) No. 3 - (B11) No. 20:
Is the resistance less than 1 Ohms?
Repair the open circuit in harness between TCM, transmission harness connector, and poor contact in coupling connector.

CHECK HARNESS CONNECTOR BETWEEN TRANSMISSION AND TRANSMISSION GROUND.
Measure the resistance of harness between transmission and transmission ground.
Connector & terminal
(T4) No. 19 - Transmission ground:
(T4) No. 20 - Transmission ground:
Is the resistance less than 1 Ohms?
Repair the open circuit in harness between transmission and transmission ground.

CHECK POOR CONTACT IN CONNECTORS.
Is there poor contact in TCM power supply, ground line and data link connector?
Repair the connector.
Replace the TCM.