Operation CHARM: Car repair manuals for everyone.
Manuals through 2025 now available!

Our trusted friends have launched a new website named LEMON, which has newer manuals. It also contains all the CHARM manuals.

LEMON is the spiritual successor to CHARM, I recommend you try it!

Link: lemon-manuals.la or lemon-manuals.org.ua

(Some people have issue connecting. LEMON is investigating. For now, use Firefox or change your DNS server)

Or, hide this message: temporarily or permanently

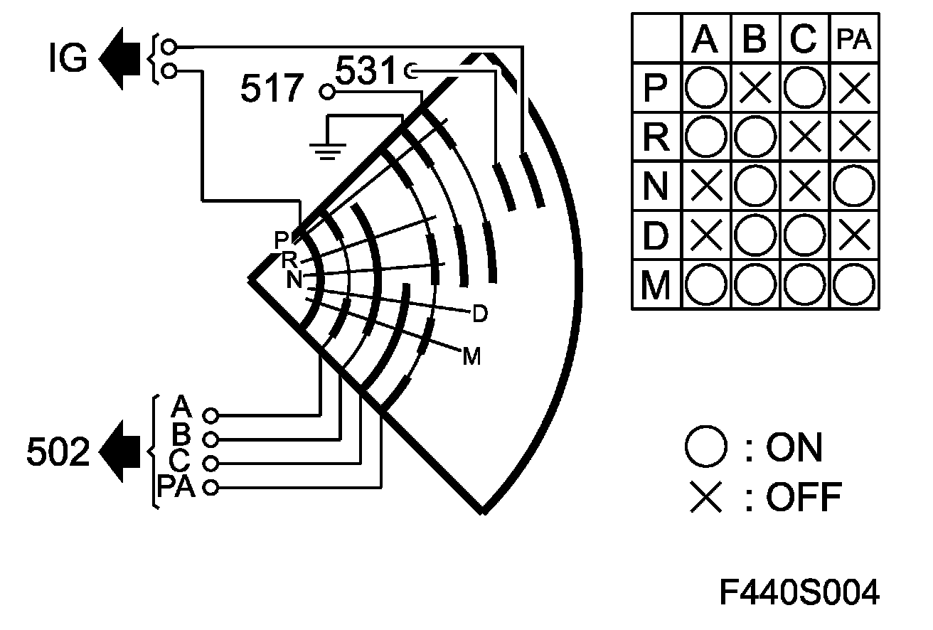
Transmission Position Sensor/Switch: Description and Operation



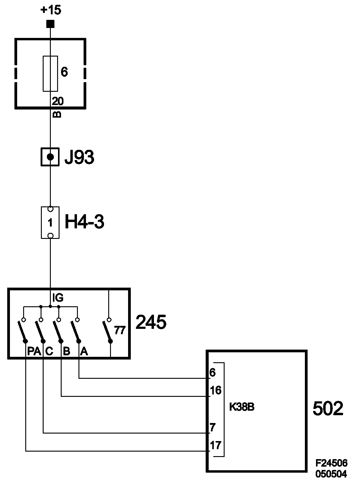
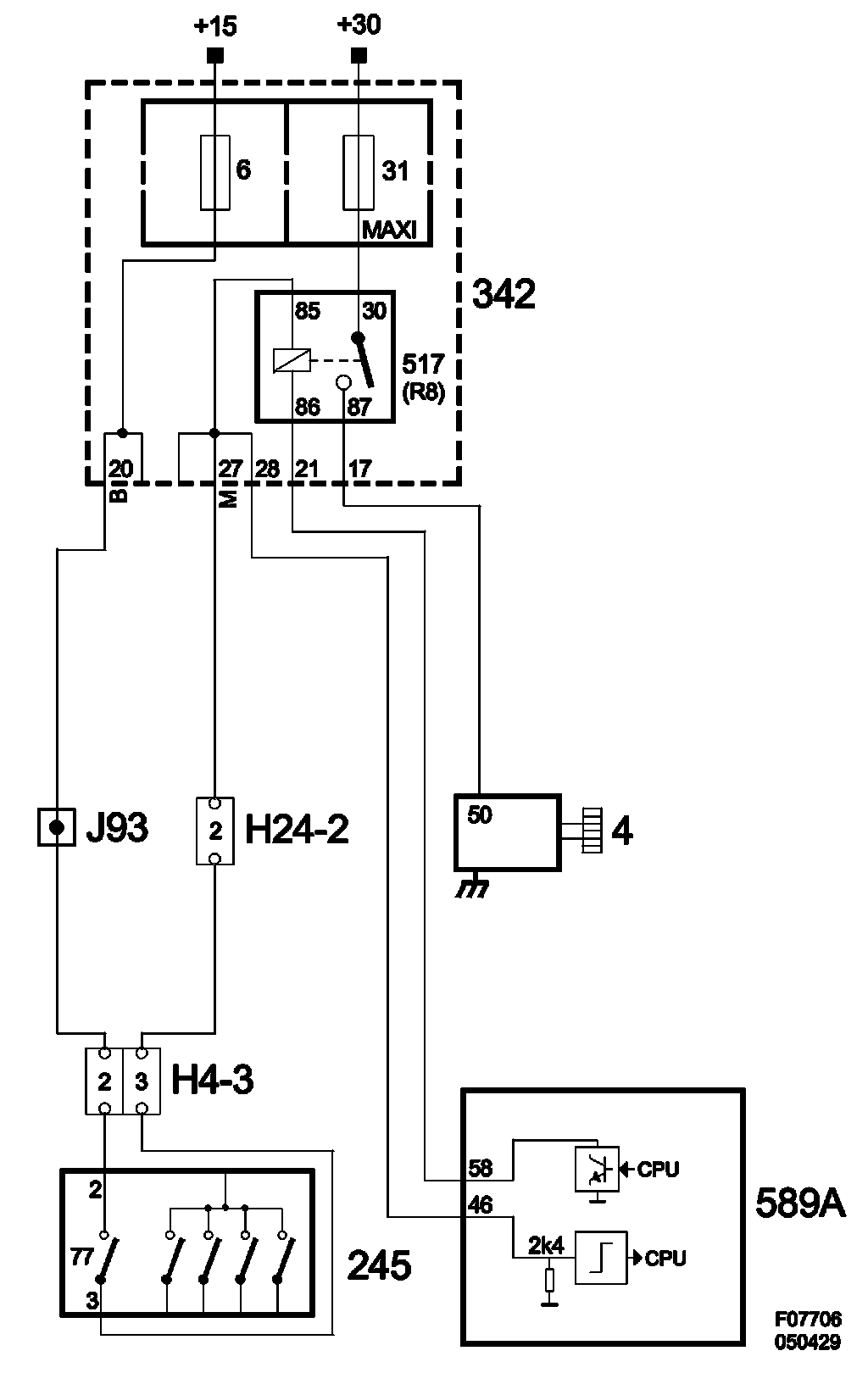
Transmission Range Switch, Automatic (245)





Main use
To inform the control module of the engaged gear and via an internal reverse light switch initiate turning on the reversing light and via an integrated starter motor interlock switch to block the starting function.

Type
Mechanical position switch.

Activation
The transmission range switch is a position switch that is powered via +15 from fuse 6 in Rear electric center 342. A number of slip contacts provide the current to the sensor outputs. A combination of terminals A, B, C and PA provide the current selector lever position (see table).The slip contacts can be either closed (ON) or open (OFF).














To ensure the control module receives the correct information, it is essential the sensor be adjusted correctly. Special tool 87 92 467 Adjustment tool, gear selector position sensor must be used when adjusting.

Connecting the gear selector position sensor





Connecting the starter motor interlock switch