Operation CHARM: Car repair manuals for everyone.
Manuals through 2025 now available!

Our trusted friends have launched a new website named LEMON, which has newer manuals. It also contains all the CHARM manuals.

LEMON is the spiritual successor to CHARM, I recommend you try it!

Link: lemon-manuals.la or lemon-manuals.org.ua

(Some people have issue connecting. LEMON is investigating. For now, use Firefox or change your DNS server)

Or, hide this message: temporarily or permanently

Accelerator Pedal Position Sensor: Description and Operation



Pedal Position Sensor






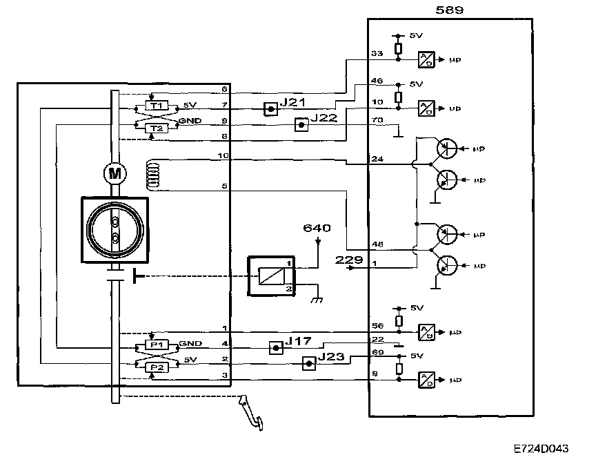
The accelerator pedal is connected by a standard cable to two pedal position sensors located in the throttle body.

The sensors are located in the throttle body so that the accelerator cable can then easily be connected to the throttle spindle if a fault should occur in the throttle control.

The pedal position sensors consist of two potentiometers supplied with 5V from control module pins 69 and 46, which are connected together internally in the throttle body. The sensors are grounded via control module pins 22 and 70, which are also connected internally in the throttle body.

The voltage from sensor 1 is connected to control module pin 56 and decreases as the pedal is depressed.

The voltage from sensor 2 is connected to control module pin 9 and increases as the pedal is depressed.

The sum of these two sensor voltages is always approx. 5V. If the sum deviates too greatly from 5V, then a fault must have occurred in one of the potentiometers or the circuits.

This concept ensures that the pedal position can be determined with great accuracy.

The control module uses the value from sensor 1 as a measure of the driver's torque request. The value is converted to requested air mass/combustion and constitutes the most important input signal for air mass control.

When the pedal is fully released, the control module adapts the voltage from sensor 1. With a fully released accelerator, the requested air mass/combustion = 0 and if the vehicle speed also = 0, the idle speed control will be activated.

Diagnostics






If the sum of the voltages from the two pedal sensors deviates too greatly from 5V, then a fault must have occurred in one of the potentiometers or their circuits. In this case, the pedal position is not reliable.

Diagnostic trouble code P1530 or P1531 will be generated and the throttle control will go into limp-home mode.

If the two pedal sensor voltages were short-circuited to each other, the pedal sensor value would be 2.5V irrespective of the pedal position. This corresponds with the pedal being depressed half way. This fault cannot be detected by the sum voltage check so the control module sends short pulses on the control module input for sensor 2. If these pulses are detected on the control module input for sensor 1, then the sensors have been short-circuited.

Diagnostic trouble code P1532 will be generated and the throttle control will go into limp-home mode.

NOTE:
^ In case of a pedal position sensor malfunction, the maximum engine speed will be limited to 2200 rpm through fuel shut-off.
^ The feel of the pedal is not affected in limp-home mode.