Operation CHARM: Car repair manuals for everyone.
Manuals through 2025 now available!

Our trusted friends have launched a new website named LEMON, which has newer manuals. It also contains all the CHARM manuals.

LEMON is the spiritual successor to CHARM, I recommend you try it!

Link: lemon-manuals.la or lemon-manuals.org.ua

(Some people have issue connecting. LEMON is investigating. For now, use Firefox or change your DNS server)

Or, hide this message: temporarily or permanently

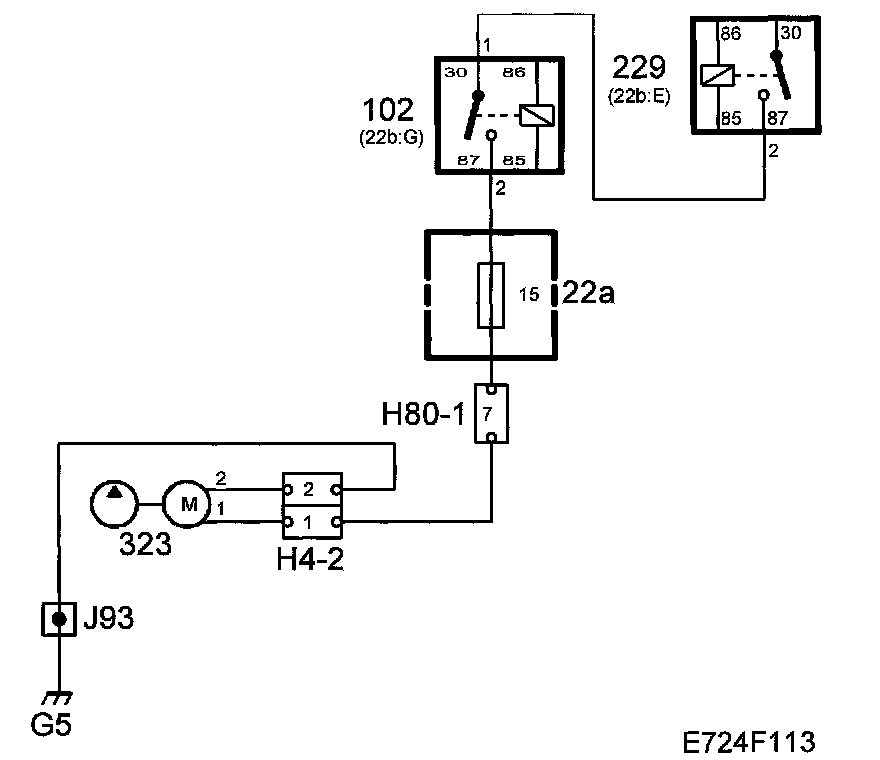
No-Start Testing



Car Will Not Start.







Fault symptoms
Car will not start.

Conditions
The following conditions apply for the current fault symptom:
^ No diagnostic trouble codes in the car with the current symptom description.
^ Petrol in the tank.
^ Starter motor in order.

Diagnostic help
Most functions that can stop the engine from starting are monitored by self-diagnosis and therefore generate diagnostic trouble codes if they malfunction. This fault diagnosis therefore applies to faults that are not monitored but can prevent the engine from starting.

The fuel pump is checked first to see that it is working and delivering pressure. Then, the ignition discharge module and spark plugs are checked.

Functions in the diagnostic tool related to the fault:
^ Activate fuel pump relay.
^ Activating ignition triggers.

For more information refer to the description of activations under "Fault diagnosis, general". Activate Menu

Checking the wiring
Jiggle the wiring harness at several points and in different directions to detect intermittent breaks and short circuits. Observe the multimeter, diagnostic tool or test lamp during the check.