Operation CHARM: Car repair manuals for everyone.
Manuals through 2025 now available!

Our trusted friends have launched a new website named LEMON, which has newer manuals. It also contains all the CHARM manuals.

LEMON is the spiritual successor to CHARM, I recommend you try it!

Link: lemon-manuals.la or lemon-manuals.org.ua

(Some people have issue connecting. LEMON is investigating. For now, use Firefox or change your DNS server)

Or, hide this message: temporarily or permanently

Electrical Diagrams



Engine Controls Schematics

Module Power, Ground, Serial Data, and MIL






5 Volt 1 and Low Reference






5 Volt 2 and Low Reference






Engine Data Sensors - Pressure and Temperature






Engine Data Sensors - Heated Oxygen Sensors (HO2S)






Engine Data Sensors - Throttle Controls






Ignition Controls - Ignition System Coils






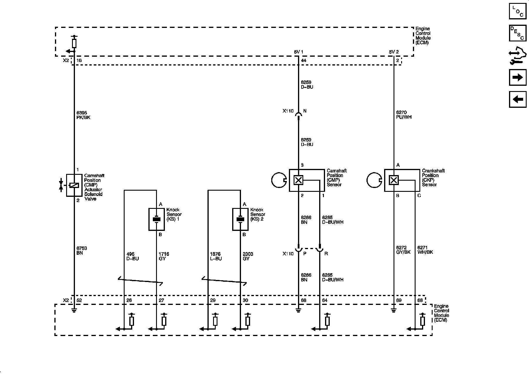
Ignition Controls - Sensors 1 of 2






Ignition Controls - Sensors 2 of 2






Fuel Controls - Fuel Injectors






Fuel Controls - Fuel Pump Controls






Fuel Controls - EVAP Controls






Controlled/Monitored Subsystem References