Operation CHARM: Car repair manuals for everyone.
Manuals through 2025 now available!

Our trusted friends have launched a new website named LEMON, which has newer manuals. It also contains all the CHARM manuals.

LEMON is the spiritual successor to CHARM, I recommend you try it!

Link: lemon-manuals.la or lemon-manuals.org.ua

(Some people have issue connecting. LEMON is investigating. For now, use Firefox or change your DNS server)

Or, hide this message: temporarily or permanently

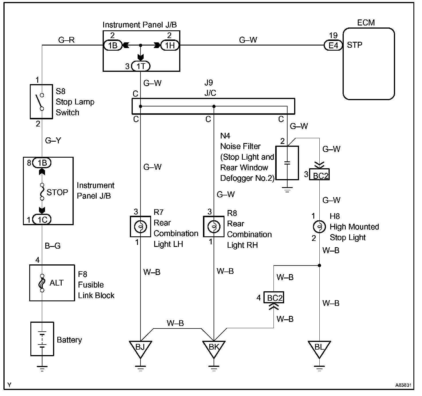
Stop Lamp Switch Circuit

STOP LAMP SWITCH CIRCUIT

CIRCUIT DESCRIPTION
When the brake pedal is depressed, the stop lamp switch turns on and transmits an STP signal to the ECM. Upon receipt of the STP signal, the ECM determines that the brakes have been applied. The signal voltage level is the same as that of the voltage which is applied to the stop lamps. In addition, the STP signal is used to control the fuel cut-off engine speed. Therefore, the fuel cut-off engine speed. is slightly reduced when the vehicle is braking.

Wiring Diagram:






Step 1 - 3:




Step 4:




INSPECTION PROCEDURE

CHECK FOR INTERMITTENT PROBLEMS

HINT: Hand-held tester only:
Inspect the vehicle's ECM using check mode. Intermittent problems are easier to detect with a hand-held tester when the ECM is in check mode. In check mode, the ECM uses 1 trip detection logic, which is more sensitive to malfunctions than normal mode (default), which uses 2 trip detection logic.

a. Clear DTC.
b. Switch the ECM from normal mode to check mode using a hand-held tester.
c. Perform a simulation test.
d. Check and wiggle the harness(es), connector(s) and terminal(s).