Manuals through 2025 now available!
Our trusted friends have launched a new website named LEMON, which has newer manuals. It also contains all the CHARM manuals.
LEMON is the spiritual successor to CHARM, I recommend you try it!
Link:
lemon-manuals.la or
lemon-manuals.org.ua
(Some people have issue connecting. LEMON is investigating. For now, use Firefox or change your DNS server)
Or, hide this message:
temporarily or
permanently
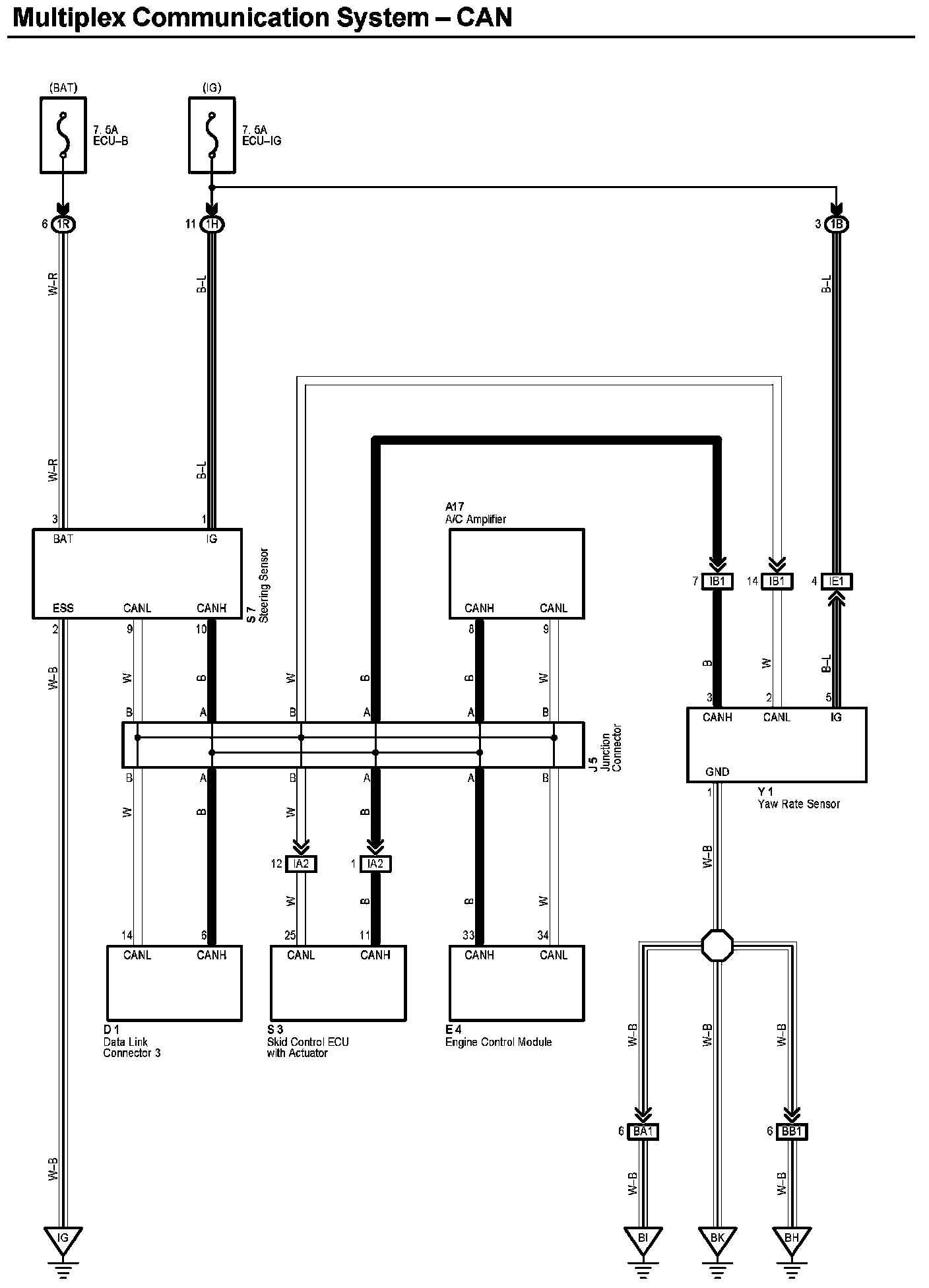
CAN Communication System
Multiplex Communication System - CAN:
Diagram Legend:
Locations: The locations of components, connectors, ground points, and splices referred to within these diagrams can be found at Vehicle Locations.
LocationsConnector Views: The connector views for connectors referred to within these diagrams can be found at the Vehicle level Connector Views.
Connector Views