Operation CHARM: Car repair manuals for everyone.
Manuals through 2025 now available!

Our trusted friends have launched a new website named LEMON, which has newer manuals. It also contains all the CHARM manuals.

LEMON is the spiritual successor to CHARM, I recommend you try it!

Link: lemon-manuals.la or lemon-manuals.org.ua

(Some people have issue connecting. LEMON is investigating. For now, use Firefox or change your DNS server)

Or, hide this message: temporarily or permanently

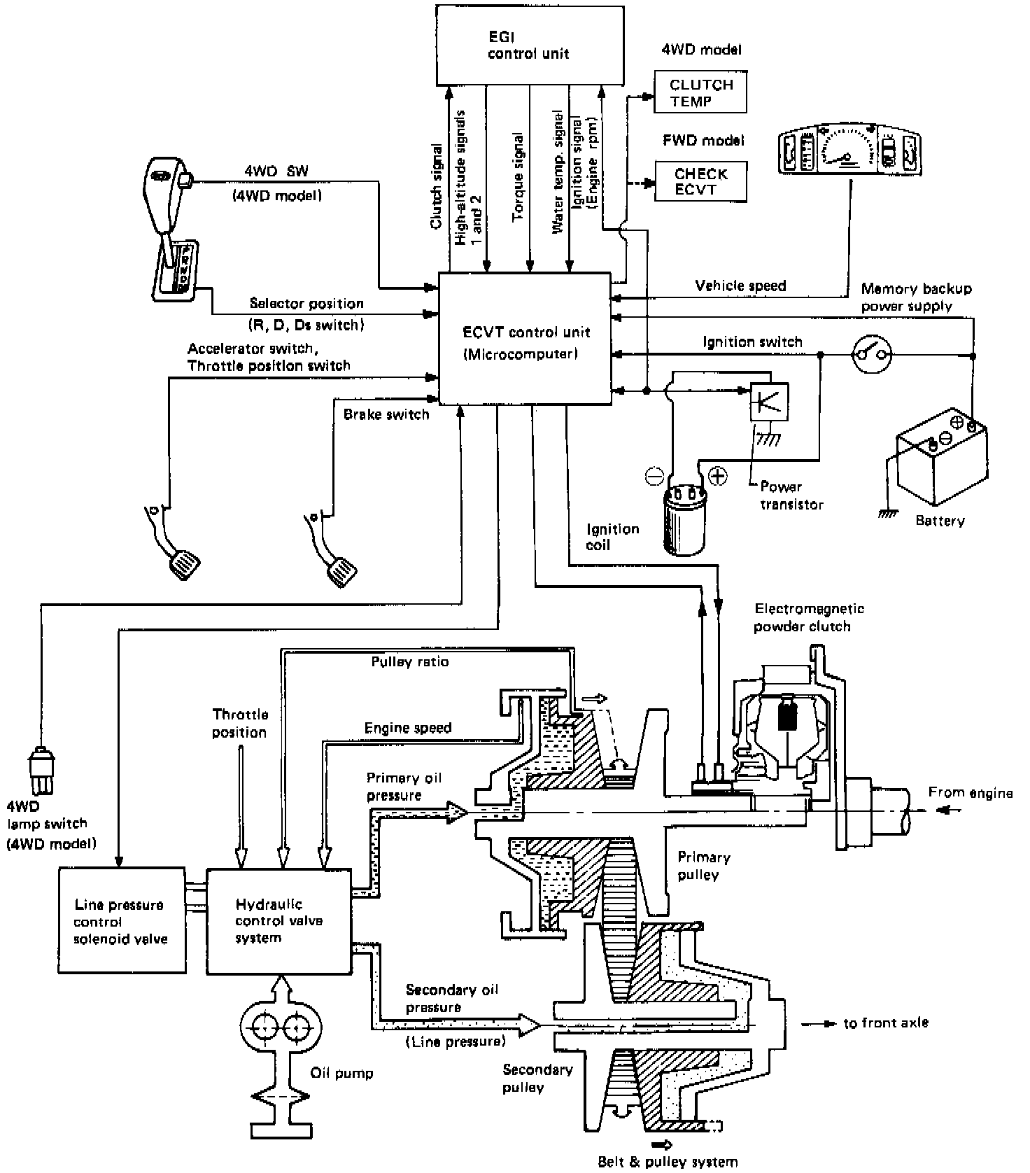
General System Description

ECVT System Diagram:






FWD
The ECVT combines an electronically controlled magnetic clutch with a variable transmission that is driven by steel belt pulleys to provide high running performance, low fuel consumption and ease of control.

Hydraulic line pressure can be changed from "high" to "low" or vice versa, in response to engine load and output. In addition, the ECU and the clutch are controlled by microcomputer to enhance high transmitting efficiency and excellent driveability.

In the data communication between ECU and clutch control, rationalization of the system is accomplished by controlling the electromagnetic clutch through coolant temperature and ignition advance signals which are emitted from the ECU. Line pressure is regulated through a torque signal.

The magnetic clutch is designed for exclusive use with the ECVT. It is a "standing-start" clutch that uses magnetic powder and is controlled by a microcomputer which constantly evaluates engine-speed, car-speed, and throttle-position signals.

The variable transmission consists of a steel belt and a set of pulleys. Groove width is controlled by hydraulic pressure to provide stepless speed changes from a standing start to maximum speed without a shifting "shock", thus enhancing high running performance.


4WD
The 4WD model is equipped with a hydraulically operated selective transfer unit at the rear of the front differential, as well as with the same type of ECVT installed in the FWD model.

CONSTRUCTION
The Subaru ECVT consists of the following five systems: electromagnetic powder clutch, forward-and-reverse changeover, belt-and-pulley, hydraulic control, and final reduction systems.

The electromagnetic powder clutch couples the engine to, or uncouples the engine from, the transmission. Its operation is regulated by a control unit (microcomputer) which receives signals corresponding to engine speed, vehicle speed, accelerator pedal depression, etc.

The forward and reverse changeover system uses a dog clutch provided with a synchromesh mechanism. It is linked with the selector lever via a push-pull cable.

The belt-and-pulley system provides an automatic and stepless speed change for the final reduction system in response to power transmitted from the electromagnetic powder clutch. Control of oil pressure applied to the input and output shafts of this system is accomplished depending upon engine torque, engine speed, accelerator pedal depression, pulley ratio, etc.

FEATURES
^ Stepless speed changeover from a standing start to high speeds permits ready "high-performance" driving for any driver.
^ Unlike the "L" and "2" ranges of a conventional automatic transmission, the Ds range uses the engine's high-speed range which allows driving capabilities such as a standing start to achieve maximum speed. It is also provided with an engine brake effect.
^ The electromagnetic powder clutch eliminates the slip loss which is encountered with a conventional torque converter, resulting in low fuel costs.
^ The electromagnetic powder clutch remains off during vehicle stop, eliminating an abrupt movement even when the brakes are released with the selector lever set to the "D", "Ds" or "R" range.
^ Shock-free shifting, combined with frequent use of overdrive, assures quiet operation and smooth driving.
^ Changeover from "FWD" to "4WD" or vice versa is accomplished simply by pressing a pushbutton switch that uses low line pressure (4WD model only).