Operation CHARM: Car repair manuals for everyone.
Manuals through 2025 now available!

Our trusted friends have launched a new website named LEMON, which has newer manuals. It also contains all the CHARM manuals.

LEMON is the spiritual successor to CHARM, I recommend you try it!

Link: lemon-manuals.la or lemon-manuals.org.ua

(Some people have issue connecting. LEMON is investigating. For now, use Firefox or change your DNS server)

Or, hide this message: temporarily or permanently

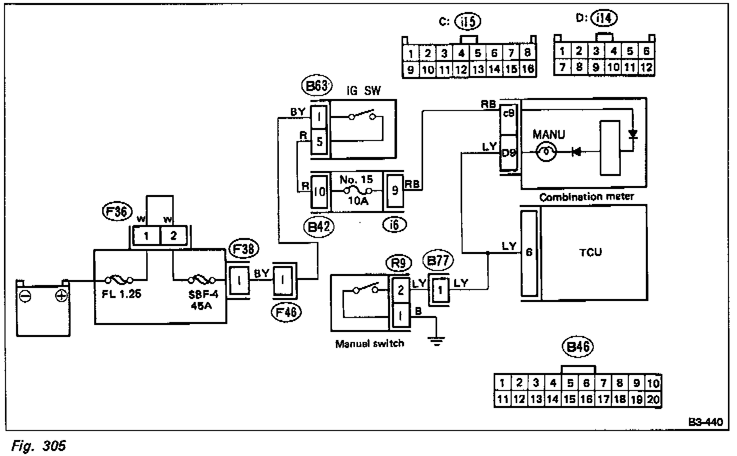
A1 LED 7, Manual Switch








1. MEASURE SIGNAL VOLTAGE INPUT OF TCU.
a. Turn ignition switch ON (with engine OFF).
b. Measure difference in voltage inputs of TCU when manual switch is ON and OFF.

Connector & Terminal/Specified value
(B46) No. 6 - /1 V (ON)
(B46)No. 1 /6 - 10V (OFF)

2. CHECK HARNESS/CONNECTOR BETWEEN TCU AND MANUAL SWITCH.
a. Disconnect connector from TCU.
b. Disconnect manual switch connector from select lever connection.
c. Measure resistance between TCU connector and manual switch connector, and between TCU and body.


Connector & Terminal/Specified value
(B46) No. 6 - (R9) No. 2 /0 ohm
(B46) - Body/1 Mohm min.

3. CHECK MANUAL SWITCH GROUND LINE.
a. Disconnect manual switch connector from select lever connection.
b. Measure resistance between manual switch connector and body.

Connector & Terminal/Specified value
(R9) No. 1 - Body /1 ohm max.

4. CHECK MANUAL SWITCH.
a. Disconnect manual switch connector from select lever connection.
b. Measure resistance between manual switch terminals.

Specified value
(Switch ON) 0 ohm
(Switch OFF) 1 Mohm min.