Operation CHARM: Car repair manuals for everyone.
Manuals through 2025 now available!

Our trusted friends have launched a new website named LEMON, which has newer manuals. It also contains all the CHARM manuals.

LEMON is the spiritual successor to CHARM, I recommend you try it!

Link: lemon-manuals.la or lemon-manuals.org.ua

(Some people have issue connecting. LEMON is investigating. For now, use Firefox or change your DNS server)

Or, hide this message: temporarily or permanently

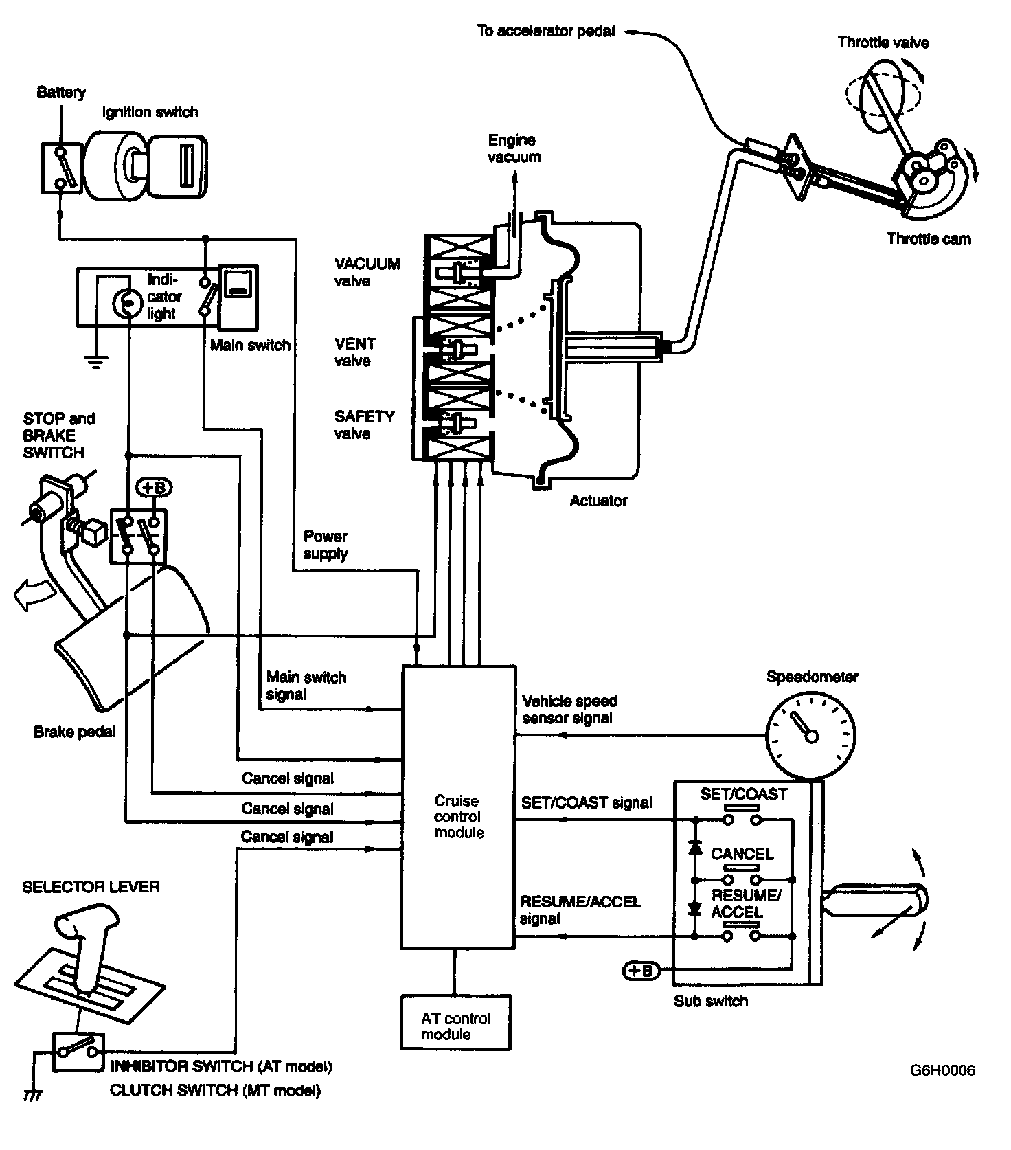
Cruise Control: Description and Operation

Cruise Control

1. OPERATION
- The cruise control automatically controls car speed and allows the car to run at a constant speed without depressing the accelerator pedal.
- The cruise control module compares the actual car speed detected by feedback signals from the speedometer with the speed set in the memory memorized when the set switch was turned on.

A signal is then transmitted according to the difference between the two speeds.

This signal is transmitted to the solenoid valve of the vacuum actuator located in the engine compartment.

The movement of the actuator operates the throttle cam, thereby keeping the car speed constant.







- Detection of car speed

Schematic:




2. SCHEMATIC







3. ACTUATOR
- The actuator has a vacuum valve, vent valve, and safely valve.
- In response to a signal (ON time) from the control module, the vacuum valve (for acceleration) of the vent valve (for deceleration) is opened or closed to introduce either the negative pressure of the engine or atmospheric pressure into the actuator chamber and operate the diaphragm to control the throttle opening.




4. VALVE OPERATIONS
- When the cruise control is out of operation, the safety valve and vent valve are opened and the vacuum valve is closed. Therefore, the inside of the actuator is at atmospheric pressure, and the diaphragm does not operate.

During constant-speed driving with the main switch on, the safety valve closes, and the vacuum valve and vent valve open and close to introduce a vacuum or air at atmospheric pressure into the actuator This moves the diaphragm, which operates the throttle cam to provide control over the car speed.

- The vacuum valve introduces the negative pressure while the current supply is ON, and blocks the negative pressure when the current supply is interrupted.
- The vent valve shuts off the atmospheric air while the current supply is ON and retains the negative pressure in the negative pressure chamber. When the current supply is interrupted, it introduces the atmospheric air.
- The safety valve blocks the atmospheric pressure while the current supply is ON, and introduces the atmospheric air when the current supply is OFF.

When cruise control is cancelled, or when the vehicle is decelerated, the vent valve is opened to simultaneously introduce the atmospheric air for faster deceleration.




How the valves operate in response to signals from the control module.




5. MAIN SWITCH
- The main switch is the main power supply switch of the cruise control module and has a built-in power indicator and night illumination light.
- When the ignition switch is placed in the OFF position with the main switch at ON, the main switch is also simultaneously forced to OFF In this condition, even if the ignition switch is placed in the ON position again, the main switch will stay in the OFF state.

6. SUB SWITCH (SET LEVER)




- When the vehicle is in the cruise control mode, the sub switch controls its operation. It inputs SET/COAST signal, ACCEL/RESUME signal or CANCEL signal to the cruise control module.
- The sub switch is located on the right side of the steering wheel and can be operated without releasing your hand from the steering wheel.
- The sub switch is an auto return lever type.




- RESUME/ACCEL and SET/COAST switch
The switch is caused to be ON as long as the lever is kept pressed in any of the positions, and outputs it as a signal to the control module.

- CANCEL switch
The switch is caused to be ON as long as the lever is pulled toward CANCEL (toward you), and outputs RESUME/ACCEL and SET/COAST ON signals simultaneously.

7. CANCEL SWITCH
The cancel switch cancels the cruise mode. When any of the following switches is operated, the cruise switch cancels the cruise mode.
- Stop light switch
- Brake switch
- Clutch switch (MT model)
- Inhibitor switch (AT model)
- Main switch
- Sub switch (CANCEL position)

8. VEHICLE SPEED SENSOR
Built in the speedometer; the vehicle speed sensor inputs a pulse signal proportional to the vehicle speed to the cruise control module.




9. CHECK VALVE AND HOSE
- A check valve is provided at an intermediate point of the hose which connects the actuator and intake manifold.
- When the negative pressure of the intake manifold enters room A and opens the vacuum valve of the actuator and provides a clear passage between room B and the actuator, the seal moves. Then the passage between rooms A and B becomes clear, allowing the negative pressure to enter the actuator.

Valve opening pressure:
-1.3 ± 0.7 kPa (-10 ± 5 mmHg, -0.39 ± 0.20 inHg)




10. ENGINE THROTTLE
- The throttle body is equipped with two throttle cams. One cam is used during acceleration and the other during cruising, in order to open or close the throttle valve.
- These cams operate independently of each other. In other words, while one cam operates, the other does not.




11. CONTROL MODULE
- Based on the signals from the individual switches, sensors, etc., the control module controls all of the cruise control functions described below.
(Constant speed control, set control, deceleration control, acceleration control, resume control, manual cancel control, low speed limiter control, release valve control, auto cancel control)
- To facilitate trouble-shooting, provision has been made for compatibility with the select monitor.

Control And Operation:




12. CONTROL AND OPERATION

System Construction:




13. SYSTEM CONSTRUCTION

Fail-Safe Function:




14. FAIL-SAFE FUNCTION