Operation CHARM: Car repair manuals for everyone.
Manuals through 2025 now available!

Our trusted friends have launched a new website named LEMON, which has newer manuals. It also contains all the CHARM manuals.

LEMON is the spiritual successor to CHARM, I recommend you try it!

Link: lemon-manuals.la or lemon-manuals.org.ua

(Some people have issue connecting. LEMON is investigating. For now, use Firefox or change your DNS server)

Or, hide this message: temporarily or permanently

No Start Testing (Engine Starting Failure)





BASIC DIAGNOSTICS CHART

STARTER MOTOR CIRCUIT

CAUTION: After repair or replacement of faulty parts,conduct CLEAR MEMORY MODE and INSPECTION MODE. Refer To How To Clear Diagnostic Trouble Codes.





WIRING DIAGRAM

Step 9B1:




Step 9B2:




Step 9B3:




Step 9B4:




Step 9B5:




Step 9B6:




Step 9B7:




Step 9B8:




Step 9B9:




Step 9B10:




Step 9B11:




Step 9B12:





PROCEDURES

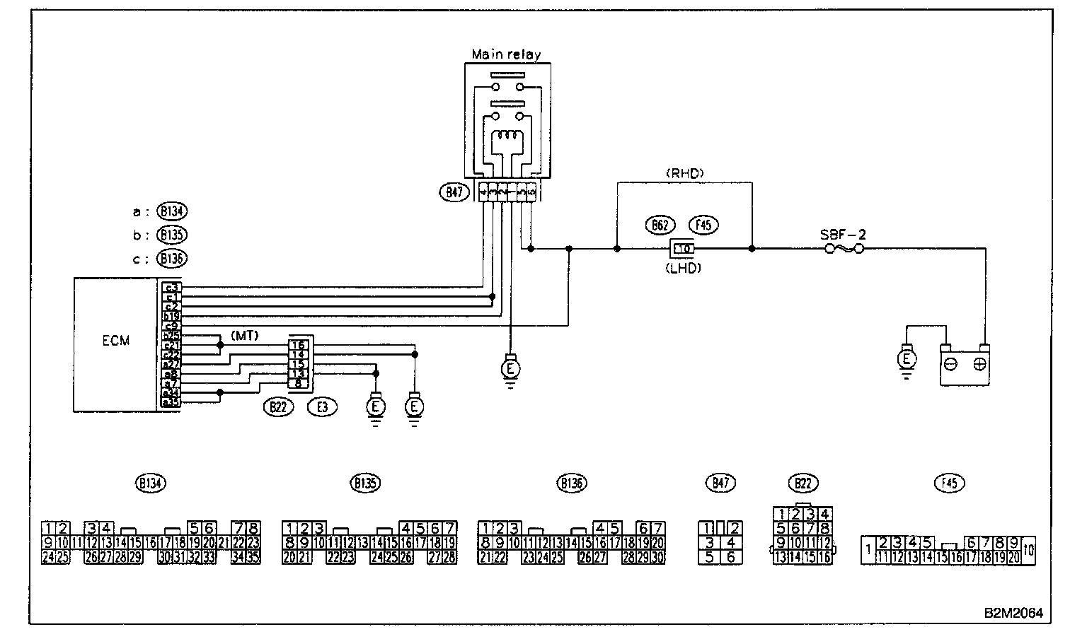
CONTROL MODULE POWER SUPPLY AND GROUND LINE

CAUTION: After repair or replacement of faulty parts,conduct CLEAR MEMORY MODE and INSPECTION MODE. Refer To How To Clear Diagnostic Trouble Codes.





WIRING DIAGRAM

Step 9C1:




Step 9C2:




Step 9C3:




Step 9C4:




Step 9C5:




Step 9C6:




Step 9C7:




Step 9C8:




Step 9C9:




Step 9C10:




Step 9C11:




Step 9C12:




Step 9C13:




Step 9C14:





PROCEDURES

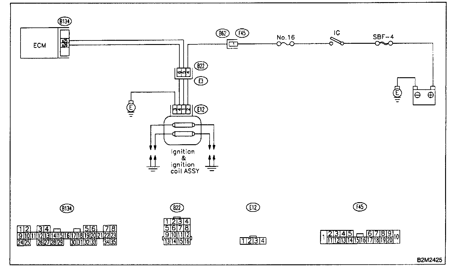
IGNITION CONTROL SYSTEM

CAUTION: After repair or replacement of faulty parts, conduct CLEAR MEMORY MODE and INSPECTION MODE. Refer To How To Clear Diagnostic Trouble Codes.





WIRING DIAGRAM

Step 9D1:




Step 9D2:




Step 9D3:




Step 9D4:




Step 9D5:




Step 9D6:




Step 9D7:




Step 9D8:




Step 9D9:




Step 9D10:




Step 9D11:




Step 9D12:





PROCEDURES

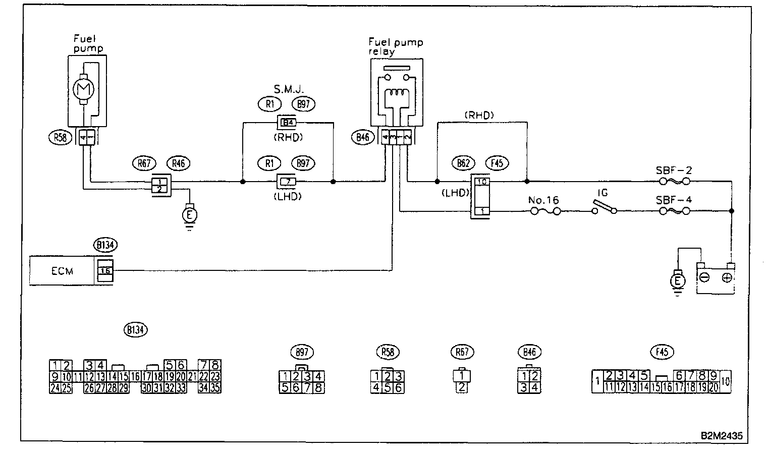
FUEL PUMP CIRCUIT

CAUTION: After repair or replacement of faulty parts, conduct CLEAR MEMORY MODE and INSPECTION MODE . Refer TO How To Clear Diagnostic Trouble Codes.





WIRING DIAGRAM

Step 9E1:




Step 9E2:




Step 9E3:




Step 9E4:




Step 9E5:




Step 9E6:




Step 9E7:




Step 9E8:





PROCEDURES

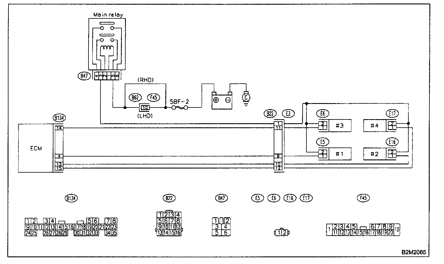
FUEL INJECTOR CIRCUIT

CAUTION: After repair or replacement of faulty parts, conduct CLEAR MEMORY MODE and INSPECTION MODE. Refer To How To Clear Diagnostic Trouble Codes.





WIRING DIAGRAM

Step 9F1:




Step 9F2:




Step 9F3:




Step 9F4:




Step 9F5:




Step 9F6:




Step 9F7:




Step 9F8:





PROCEDURES

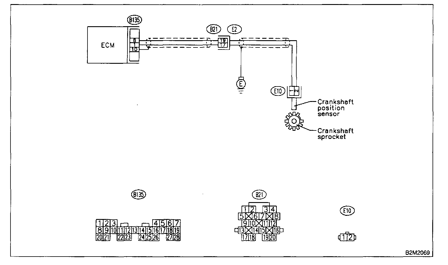
CRANKSHAFT POSITION SENSOR CIRCUIT (CALIFORNIA SPEC. VEHICLES)

CAUTION: After repair or replacement of faulty parts, conduct CLEAR MEMORY MODE and INSPECTION MODE. Refer To How To Clear Diagnostic Trouble Codes.

NOTE: Check crankshaft position sensor circuit.





WIRING DIAGRAM

CRANKSHAFT POSITION SENSOR CIRCUIT (EXCEPT CALIFORNIA SPEC. VEHICLES)
CAUTION: After repair or replacement of faulty parts, conduct CLEAR MEMORY MODE and INSPECTION MODE . Refer To How To Clear Diagnostic Trouble Codes.

NOTE: Check crankshaft position sensor circuit.





WIRING DIAGRAM

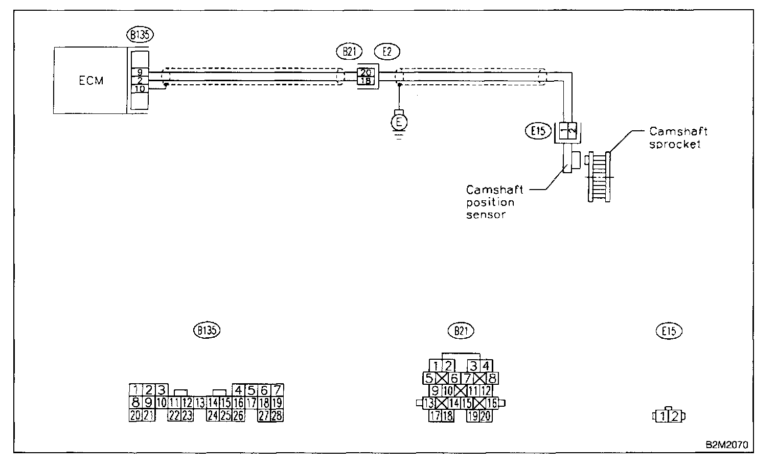
CAMSHAFT POSITION SENSOR CIRCUIT

CAUTION: After repair or replacement of faulty parts, conduct CLEAR MEMORY MODE and INSPECTION MODE. Refer To How To Clear Diagnostic Trouble Codes.

NOTE: Check camshaft position sensor circuit.





WIRING DIAGRAM