Operation CHARM: Car repair manuals for everyone.
Manuals through 2025 now available!

Our trusted friends have launched a new website named LEMON, which has newer manuals. It also contains all the CHARM manuals.

LEMON is the spiritual successor to CHARM, I recommend you try it!

Link: lemon-manuals.la or lemon-manuals.org.ua

(Some people have issue connecting. LEMON is investigating. For now, use Firefox or change your DNS server)

Or, hide this message: temporarily or permanently

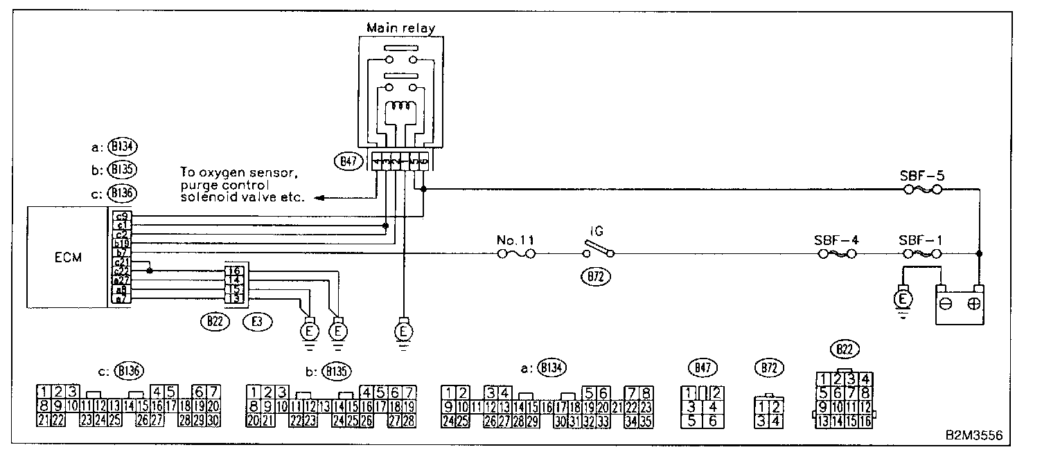
Control Module Power Supply and Ground Line

C: CONTROL MODULE POWER SUPPLY AND GROUND LINE

CAUTION: After repair or replacement of faulty parts, conduct CLEAR MEMORY MODE and INSPECTION MODE. Refer to How to Clear Diagnostic Trouble Codes.

Wiring Diagram:





WIRING DIAGRAM

8C1: CHECK MAIN RELAY.

1. Turn the ignition switch to OFF.
2. Remove main relay.
3. Connect battery to main relay terminals No.1 and No.2.

Terminals [No.3 - No.5]:





4. Measure resistance between main relay terminals.

CHECK: Is the resistance less than 10 Ohms?

YES: Go to step 8C2.

NO: Replace main relay.

8C2: CHECK MAIN RELAY.

Terminals [No.4 - No.6]:





Measure resistance between main relay terminals.

CHECK: Is the resistance less than 10 Ohms?

YES: Go to step 8C3.
NO: Replace main relay.

8C3: CHECK GROUND CIRCUIT OF ECM.

1. Disconnect connector from ECM.

Connector & Terminal - [(B136) No.21 - Chassis Ground]:





2. Measure resistance of harness between ECM and chassis ground.

CHECK: Is the resistance less than 5 Ohms?

YES: Go to step 8C4.

NO: Repair open circuit in harness between ECM connector and engine grounding terminal.

8C4: CHECK GROUND CIRCUIT OF ECM.

Connector & Terminal - [(B136) No.22 - Chassis Ground]:





Measure resistance of harness between ECM and chassis ground.

CHECK: Is the resistance less than 5 Ohms?

YES: Go to step 8C5.

NO: Repair open circuit in harness between ECM connector and engine grounding terminal.

8C5: CHECK GROUND CIRCUIT OF ECM.

Connector & Terminal - [(B134) No.27 - Chassis Ground]:





Measure resistance of harness between ECM and chassis ground.

CHECK: Is the resistance less than 5 Ohms?

YES: Go to step 8C6.

NO: Repair open circuit in harness between ECM connector and engine grounding terminal.

8C6: CHECK GROUND CIRCUIT OF ECM.

Connector & Terminal - [(B134) No.8 - Chassis Ground]:





Measure resistance of harness between ECM and chassis ground.

CHECK: Is the resistance less than 5 Ohms?

YES: Go to step 8C7.

NO: Repair open circuit in harness between ECM connector and engine grounding terminal.

8C7: CHECK GROUND CIRCUIT OF ECM.

Connector & Terminal - [(B134) No.7 - Chassis Ground]:





Measure resistance of harness between ECM and chassis around.

CHECK: Is the resistance less than 5 Ohms?

YES: Go to step 8C8.

NO: Repair open circuit in harness between ECM connector and engine ground terminal.

8C8: CHECK INPUT VOLTAGE OF ECM.

Connector & Terminal - [(B136) No.9 - Chassis Ground]:





Measure voltage between ECM connector and chassis ground.

CHECK: Is the voltage more than 10 V?

YES: Go to step 8C9.

NO: Repair open or ground short circuit of power supply circuit.

8C9: CHECK INPUT VOLTAGE OF ECM.

1. Turn ignition switch to ON.

Connector & Terminal - [(B135) No.7 (+) - Chassis Ground (-)]:





2. Measure voltage between ECM connector and chassis ground.

CHECK: Is the voltage more than 10 V?

YES: Go to step 8C10.

NO: Repair open or ground short circuit of power supply circuit.

8C10: CHECK HARNESS BETWEEN ECM AND MAIN RELAY CONNECTOR.

1. Turn ignition switch to OFF.

Connector & Terminal - [(B135) No.19 - Chassis Ground]:





2. Measure resistance between ECM and chassis ground.

CHECK: Is the resistance more than 1 M.Ohms?

YES: Go to step 8C11.

NO: Repair ground short circuit in harness between ECM connector and main relay connector, then replace ECM.

8C11: CHECK OUTPUT VOLTAGE FROM ECM.

1. Connect connector to ECM.
2. Turn ignition switch to ON.

Connector & Terminal - [(B135) No.19 (+) - Chassis Ground (-)]:





3. Measure voltage between ECM connector and chassis ci round.

CHECK: Is the voltage more than 10 V?

YES: Go to step 8C12.

NO: Replace ECM.

8C12: CHECK INPUT VOLTAGE OF MAIN RELAY.

Connector & Terminal - [(B47) No.2 (+) - Chassis Ground (-)]:





Check voltage between main relay connector and chassis ground.

CHECK: Is the voltage more than 10 V?

YES: Go to step 8C13.

NO: Repair open circuit in harness between ECM connector and main relay connector.

8C13: CHECK GROUND CIRCUIT OF MAIN RELAY.

1. Turn ignition switch to OFF.

Connector & Terminal - [(B47) No.1 - Chassis Ground]:





2. Measure resistance between main relay connector and chassis ground.

CHECK: Is the resistance less than 5 Ohms?

YES: Go to step 8C14.

NO: Repair open circuit between main relay and chassis ground.

8C14: CHECK INPUT VOLTAGE OF MAIN RELAY.

Connector & Terminal - [(B47) No.5 (+) - Chassis Ground (-)]:





Measure voltage between main relay connector and chassis ground.

CHECK: Is the voltage more than 10 V?

YES: Go to step 8C15.

NO: Repair open or ground short circuit in harness of power supply circuit.

8C15: CHECK INPUT VOLTAGE OF MAIN RELAY.

Connector & Terminal - [(B47) No.6 (+) - Chassis Ground (-)]:





Measure voltage between main relay connector and chassis ground.

CHECK: Is the voltage more than 10 V?

YES: Go to step 8C16.

NO: Repair open or ground short circuit in harness of power supply circuit.

8C16: CHECK INPUT VOLTAGE OF ECM.

1. Connect main relay connector.
2. Turn ignition switch to ON.

Connector & Terminal - [(B136) No.1 (+) - Chassis Ground (-)]:





3. Measure voltage between ECM connector and chassis ground.

CHECK: Is the voltage more than 10 V?

YES: Go to step 8C17.

NO: Repair open or ground short circuit in harness between ECM connector and main relay connector.

8C17: CHECK INPUT VOLTAGE OF ECM.

Connector & Terminal - [(B136) No.2 (+) - Chassis Ground (-)]:





Measure voltage between ECM connector and chassis ground.

CHECK: Is the voltage more than 10 V?

YES: Check ignition control system.

NO: Repair open or ground short circuit in harness between ECM connector and main.