Operation CHARM: Car repair manuals for everyone.
Manuals through 2025 now available!

Our trusted friends have launched a new website named LEMON, which has newer manuals. It also contains all the CHARM manuals.

LEMON is the spiritual successor to CHARM, I recommend you try it!

Link: lemon-manuals.la or lemon-manuals.org.ua

(Some people have issue connecting. LEMON is investigating. For now, use Firefox or change your DNS server)

Or, hide this message: temporarily or permanently

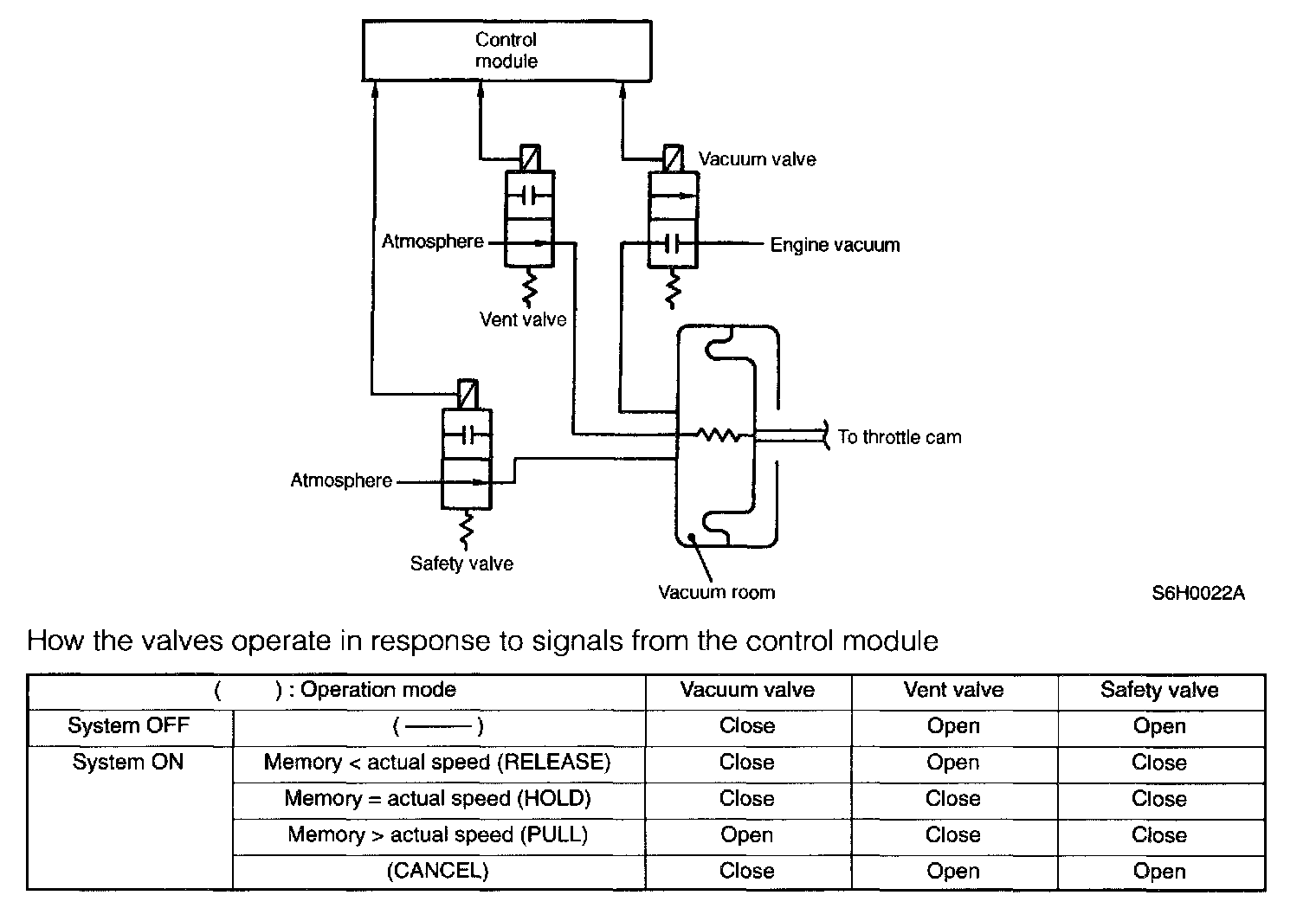
Valve Operations




- When the cruise control is out of operation, the safety valve and vent valve are opened and the vacuum valve is closed. Therefore, the inside of the actuator is at atmospheric pressure, and the diaphragm does not operate.
During constant-speed driving with the main switch on, the safety valve closes, and the vacuum valve and vent valve open and close to introduce a vacuum or air at atmospheric pressure into the actuator. This moves the diaphragm, which operates the throttle cam to provide control over the vehicle speed.
- The vacuum valve introduces the vacuum while the current supply is ON, and blocks the vacuum when the current supply is interrupted.
- The vent valve shuts off the atmospheric air while the current supply is ON and retains the vacuum in the vacuum chamber. When the current supply is interrupted, it introduces the atmospheric air.
- The safety valve blocks the atmospheric pressure while the current supply is ON, and introduces the atmospheric air when the current supply is OFF
When cruise control is canceled, or when the vehicle is decelerated, the vent valve is opened to simultaneously introduce the atmospheric air for faster deceleration.