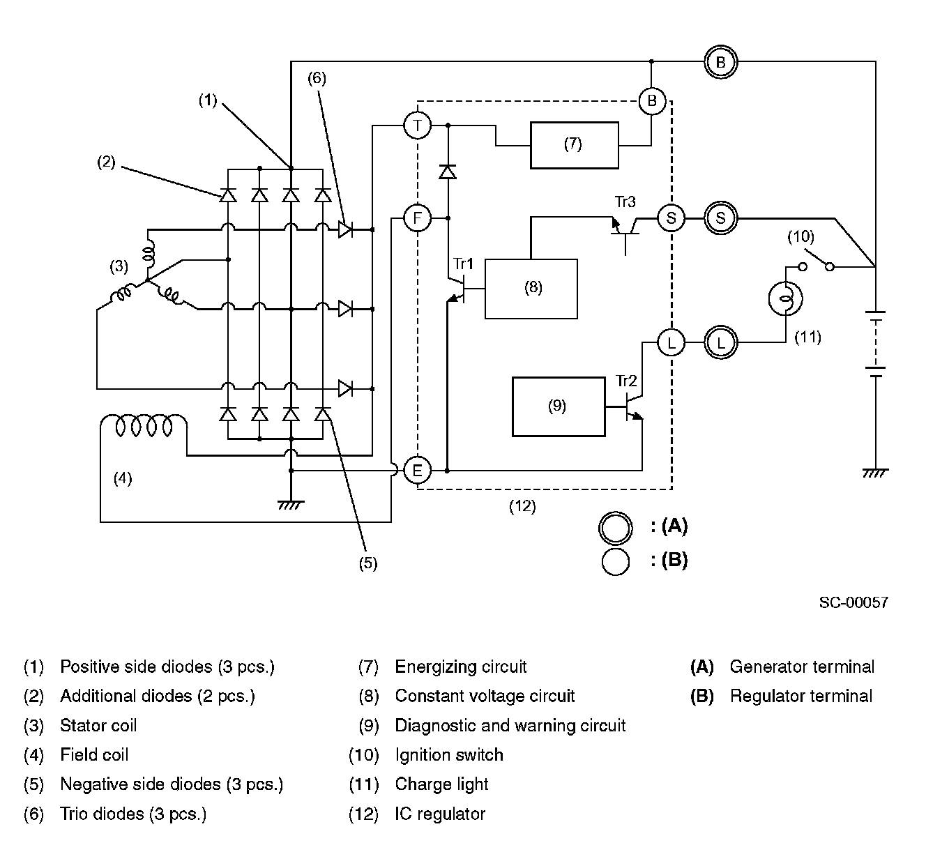
Alternator: Description and Operation
GeneratorThe generator has a built-in regulator which provides diagnostic functions in addition to a voltage regulating function as follows:
1. Voltage regulation
The on-off operation of transistor Tr1, connects and disconnects the field current circuit, providing a constant level of output voltage.
2. Diagnosis warning
When any of the following problems occur, the charge light illuminates.
a. No voltage generation
Brush wear exceeds specified wear limits, field coil circuit is broken, etc.
b. Excessive output
Output voltage is greater than 16 volts (approx.)
c. Terminal B disconnection
Harness is disconnected from generator terminal B.
d. Terminal S disconnection
Harness is disconnected from generator terminal S. In this case, voltage is slightly greater than specified regulated voltage; however, voltage regulation is still controlled and the battery is prevented from becoming overcharged.