Operation CHARM: Car repair manuals for everyone.
Manuals through 2025 now available!

Our trusted friends have launched a new website named LEMON, which has newer manuals. It also contains all the CHARM manuals.

LEMON is the spiritual successor to CHARM, I recommend you try it!

Link: lemon-manuals.la or lemon-manuals.org.ua

(Some people have issue connecting. LEMON is investigating. For now, use Firefox or change your DNS server)

Or, hide this message: temporarily or permanently

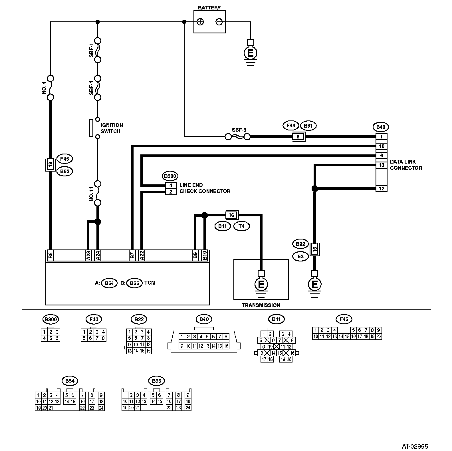
Diagnostic Procedure For Select Monitor Communication

Diagnostic Procedure for Select Monitor Communication

Steps 1 - 8:




Steps 9 - 11:





COMMUNICATION FOR INITIALIZING IMPOSSIBLE
DIAGNOSIS:
^ Faulty harness connector

TROUBLE SYMPTOM:
^ Select monitor communication failure




WIRING DIAGRAM