Operation CHARM: Car repair manuals for everyone.
Manuals through 2025 now available!

Our trusted friends have launched a new website named LEMON, which has newer manuals. It also contains all the CHARM manuals.

LEMON is the spiritual successor to CHARM, I recommend you try it!

Link: lemon-manuals.la or lemon-manuals.org.ua

(Some people have issue connecting. LEMON is investigating. For now, use Firefox or change your DNS server)

Or, hide this message: temporarily or permanently

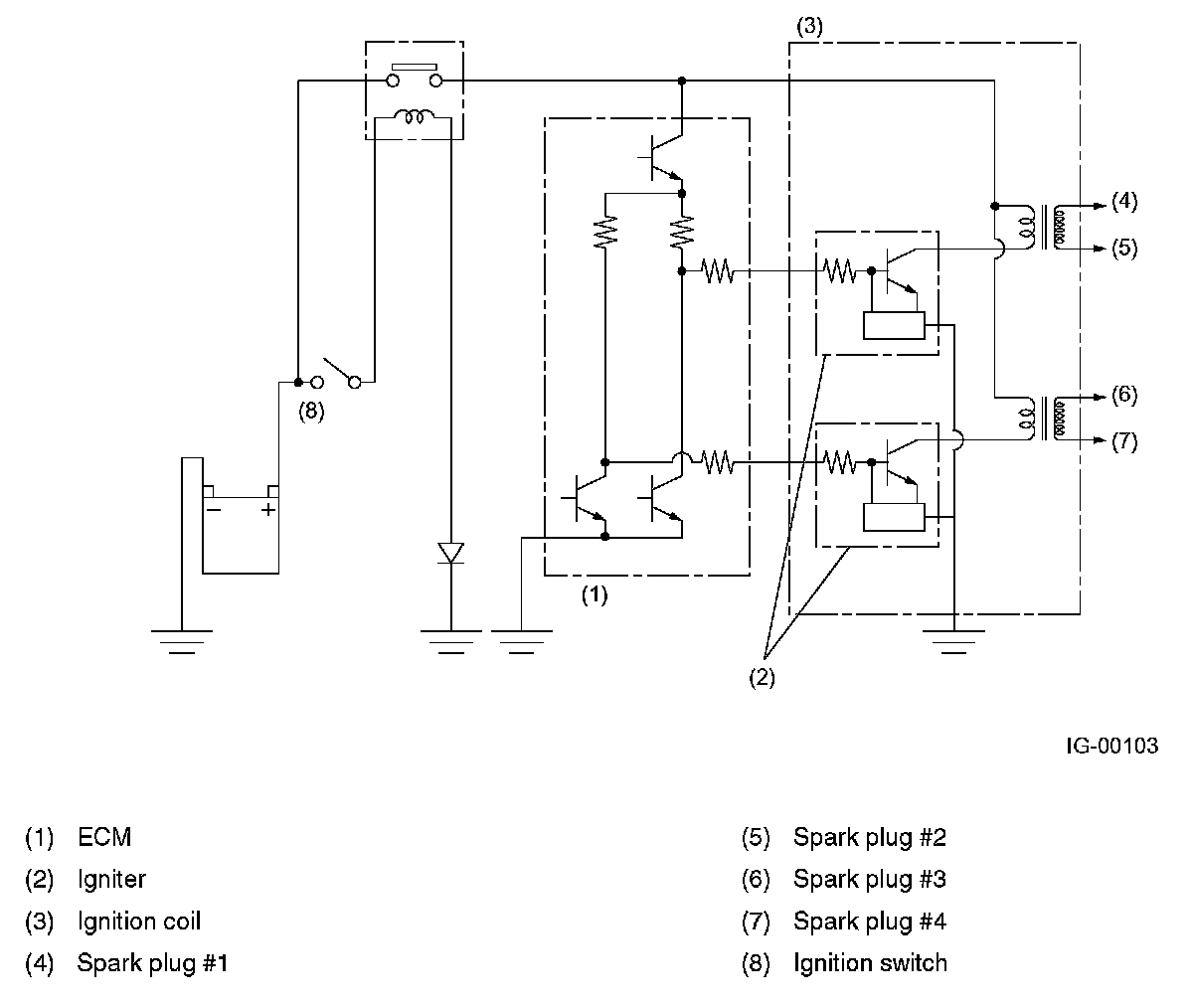
Ignition Coil

Ignition Coil







Ignition coils are made integral with an igniter. The ignition system is of a dual-ignition-coil design, each coil causing two plugs to generate sparks simultaneously. In response to the signal from the ECM, the ignitor supplies current to an ignition coil and the ignition coil supplies high-voltage current to a pair of spark plugs (#1 and #2 or #3 and #4) simultaneously.