Operation CHARM: Car repair manuals for everyone.
Manuals through 2025 now available!

Our trusted friends have launched a new website named LEMON, which has newer manuals. It also contains all the CHARM manuals.

LEMON is the spiritual successor to CHARM, I recommend you try it!

Link: lemon-manuals.la or lemon-manuals.org.ua

(Some people have issue connecting. LEMON is investigating. For now, use Firefox or change your DNS server)

Or, hide this message: temporarily or permanently

Brake Warning Indicator: Testing and Inspection

ABS Warning Light / Brake Warning Light Illumination Pattern

INSPECTION





1) When the ABS warning light and brake warning light do not illuminate in accordance with this illumination pattern, it can be thought that there is an electrical problem.
2) When the ABS warning light remains constantly OFF, check the combination meter circuit.
3) When ABS warning light does not go off, check the combination meter circuit.
4) When the brake warning light does not go off, check the brake warning circuit and the combination meter circuit.

NOTE:
Even though the ABS warning light does not go off after approximately 1.5 seconds from ABS warning light illumination, the ABS function operates normally when the warning light goes off while driving at approximately 12 km/h (7 MPH). However, the ABS system does not work while the ABS warning light is illuminated.

ABS WARNING LIGHT DOES NOT COME ON

DETECTING CONDITION:
- Defective combination meter
- Defective CAN communication

TROUBLE SYMPTOM:
When the ignition switch is turned to ON (engine OFF), ABS warning light does not illuminate.

Step 1-Step 4:





ABS WARNING LIGHT DOES NOT GO OFF

DETECTING CONDITION:
- Defective combination meter
- Defective CAN communication

TROUBLE SYMPTOM:
When starting the engine, the ABS warning light is kept on.

Step 1-Step 3:





BRAKE WARNING LIGHT DOES NOT GO OFF

DETECTING CONDITION:
- Brake warning light circuit is shorted.
- Defective sensor/connector
- Defective CAN communication

TROUBLE SYMPTOM:
After starting the engine, the brake warning light remains lit though the parking lever is released.

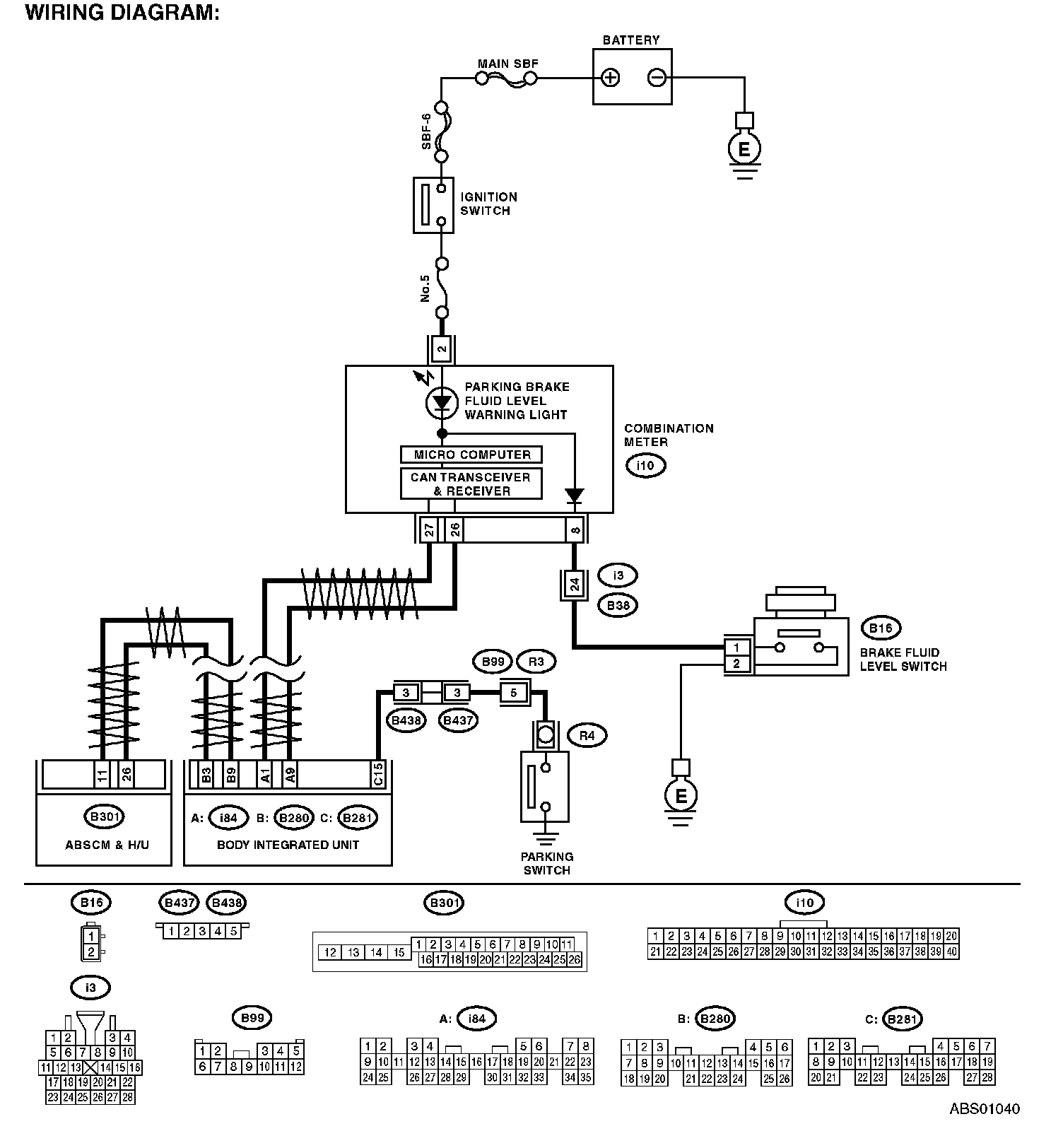
WIRING DIAGRAM:




Step 1-Step 10: