Electronic Throttle Actuator Relay: Testing and Inspection
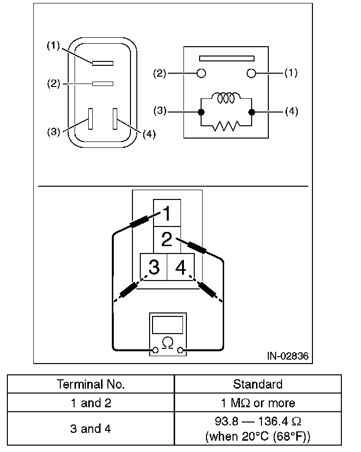
Electronic Throttle Control RelayINSPECTION
1. Check that the electronic throttle control relay has no deformation, cracks or other damages.
2. Measure the resistance between electronic throttle control relay terminals.
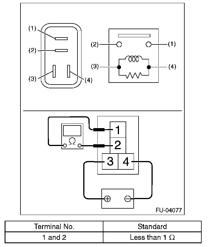
3. Connect terminal No. 3 to battery positive terminal and terminal No. 4 to the battery ground terminal, and check the resistance between the electronic throttle control relay terminals.