Operation CHARM: Car repair manuals for everyone.
Manuals through 2025 now available!

Our trusted friends have launched a new website named LEMON, which has newer manuals. It also contains all the CHARM manuals.

LEMON is the spiritual successor to CHARM, I recommend you try it!

Link: lemon-manuals.la or lemon-manuals.org.ua

(Some people have issue connecting. LEMON is investigating. For now, use Firefox or change your DNS server)

Or, hide this message: temporarily or permanently

Component Tests and General Diagnostics

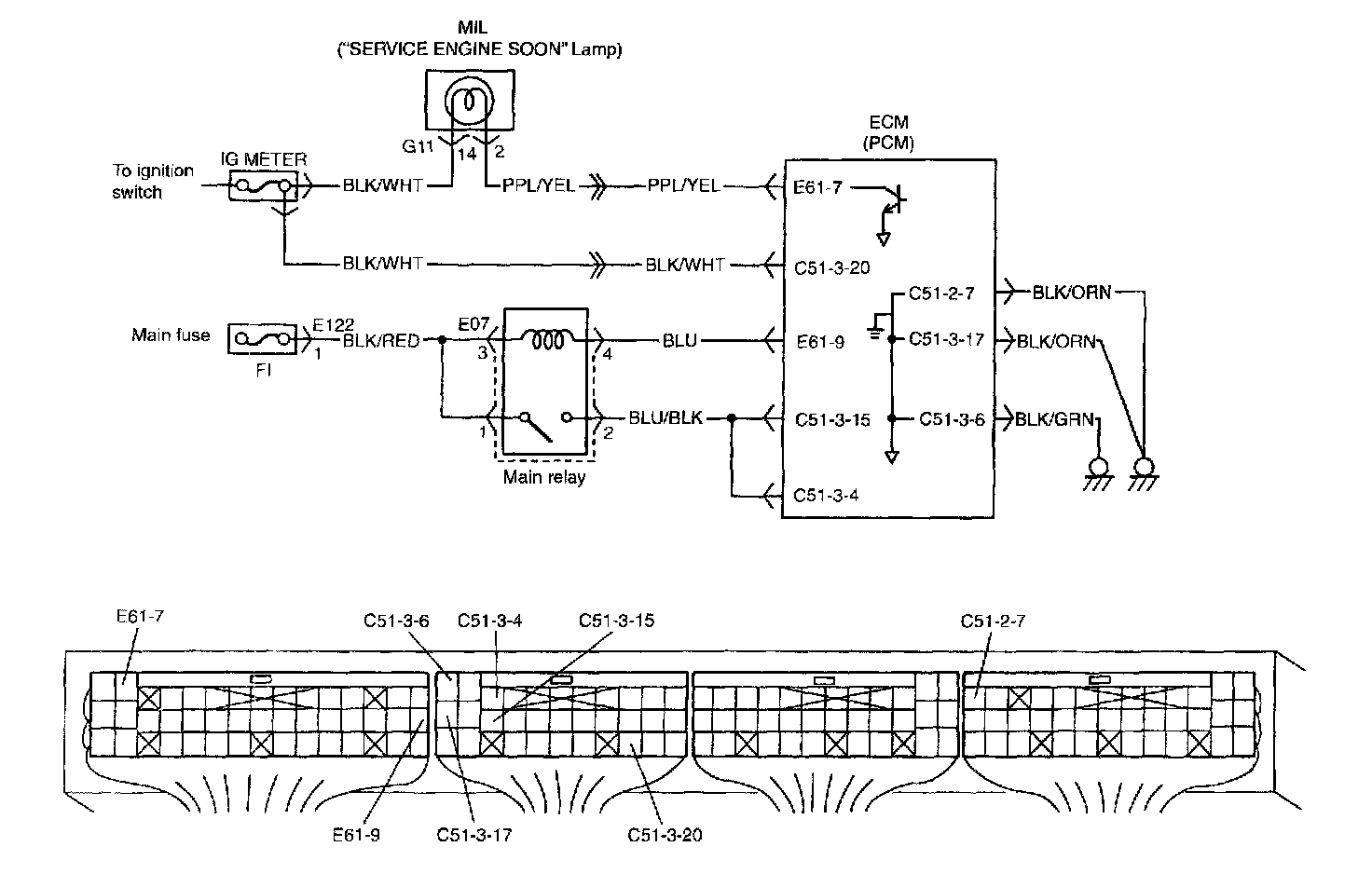
Wiring Diagram:




Wiring Diagram

Circuit Description

When the ignition switch is turned ON, the main relay turns ON (the contact point closes) and the main power is supplied to ECM (PCM).

Step 1 - 3:




Step 4 - 7:




Troubleshooting