Operation CHARM: Car repair manuals for everyone.
Manuals through 2025 now available!

Our trusted friends have launched a new website named LEMON, which has newer manuals. It also contains all the CHARM manuals.

LEMON is the spiritual successor to CHARM, I recommend you try it!

Link: lemon-manuals.la or lemon-manuals.org.ua

(Some people have issue connecting. LEMON is investigating. For now, use Firefox or change your DNS server)

Or, hide this message: temporarily or permanently

Fluid Pressure Sensor/Switch: Testing and Inspection

Pressure Control Solenoid Valve Inspection

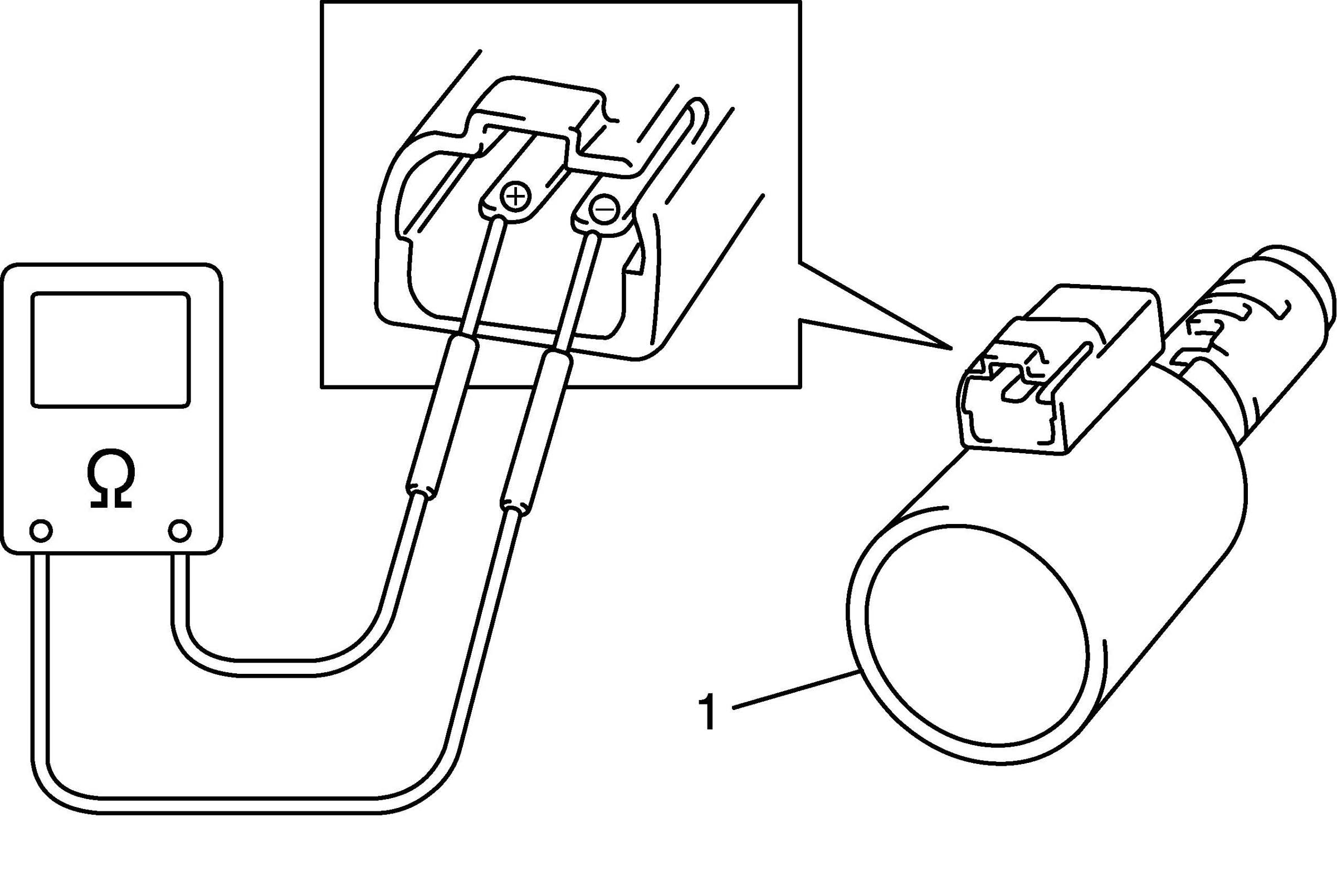
Resistance Check
Check resistance between pressure control solenoid valve (1) terminals. If check result is not as specified, replace solenoid valve.
Pressure control solenoid valve resistance
Standard: 3.3 - 3.7 ohms (at 20°C (68°F))





Operation Check
Check pressure control solenoid valve operation in the either manner of the following.

Using regulated DC power supply
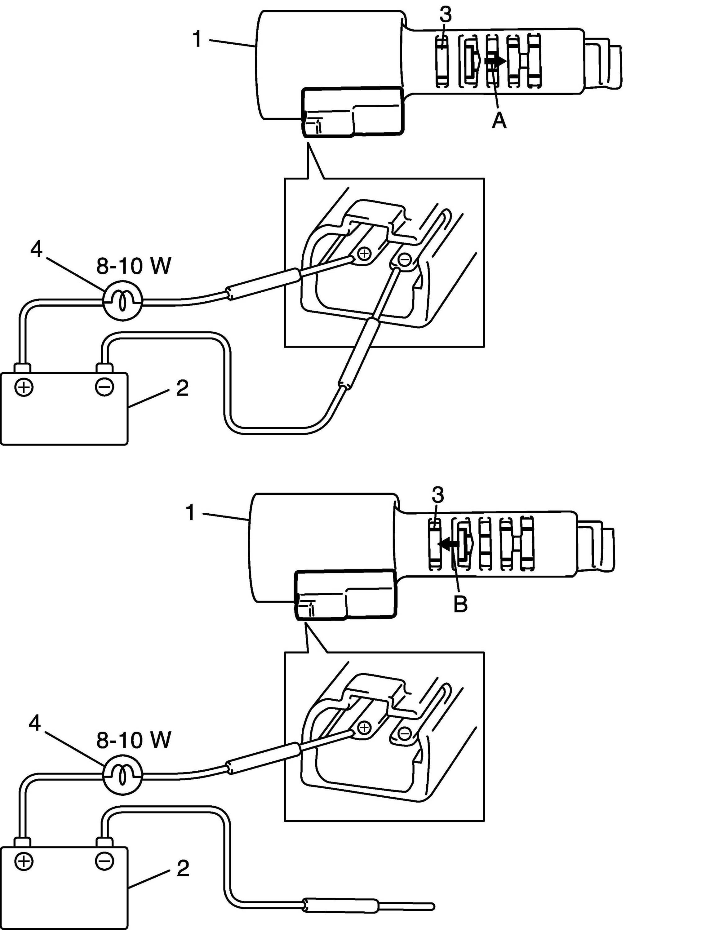
1. Connect pressure control solenoid valve (1) with regulated DC power supply (2) as shown in the figure.
2. Turn regulated DC power supply switch ON and increase voltage of power supply keeping current within 1.0 A.
3. Check for gradual movement of valve (3) in the direction of arrow "A" as voltage is increased.
4. Check movement of valve (3) in the direction of arrow "B" as voltage is decreased.
5. Turn power supply switch OFF.

CAUTION: Do not pass current 1.0 A or more, or pressure control solenoid is burned out.





Not using regulated DC power supply
1. Connect pressure control solenoid valve (1) to battery (2) setting the 8 - 10 W bulb (4) on the way as shown in the figure.
2. Check for movement of valve (3) in the direction of arrow "A".
3. Disconnect pressure control solenoid valve (1) from battery (2) and check movement of valve (3) in the direction of arrow "B" as shown in the figure.

CAUTION: Set 8 - 10 W bulb on the way, or pressure control solenoid valve is burned out.