Operation CHARM: Car repair manuals for everyone.
Manuals through 2025 now available!

Our trusted friends have launched a new website named LEMON, which has newer manuals. It also contains all the CHARM manuals.

LEMON is the spiritual successor to CHARM, I recommend you try it!

Link: lemon-manuals.la or lemon-manuals.org.ua

(Some people have issue connecting. LEMON is investigating. For now, use Firefox or change your DNS server)

Or, hide this message: temporarily or permanently

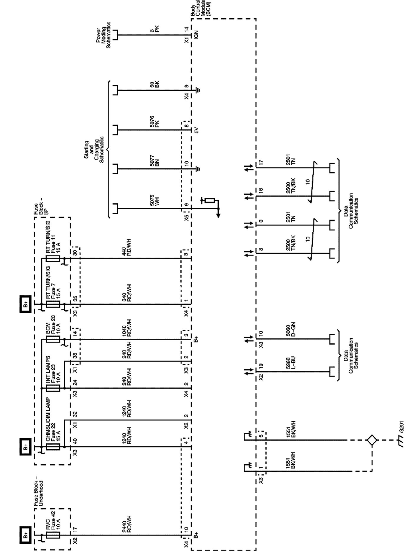
Body Control Systems

Body Control System Schematics

Power and Ground, Starting and Charging






Exterior Lights, Radio, Data Communications, ABS, Automatic Transmission, and Ignition Lock






Shift Lock, Headlights, Cruise, Wiper, and Instrument Panel






Interior Lights, Door Locks, Exterior Lights, Release Systems, Movable Windows, and Horns






Locations: The locations for the Connectors, Grounds, Splices, and Grommets shown within these diagrams can be found via their numbers at Vehicle Locations. Locations