Operation CHARM: Car repair manuals for everyone.
Manuals through 2025 now available!

Our trusted friends have launched a new website named LEMON, which has newer manuals. It also contains all the CHARM manuals.

LEMON is the spiritual successor to CHARM, I recommend you try it!

Link: lemon-manuals.la or lemon-manuals.org.ua

(Some people have issue connecting. LEMON is investigating. For now, use Firefox or change your DNS server)

Or, hide this message: temporarily or permanently

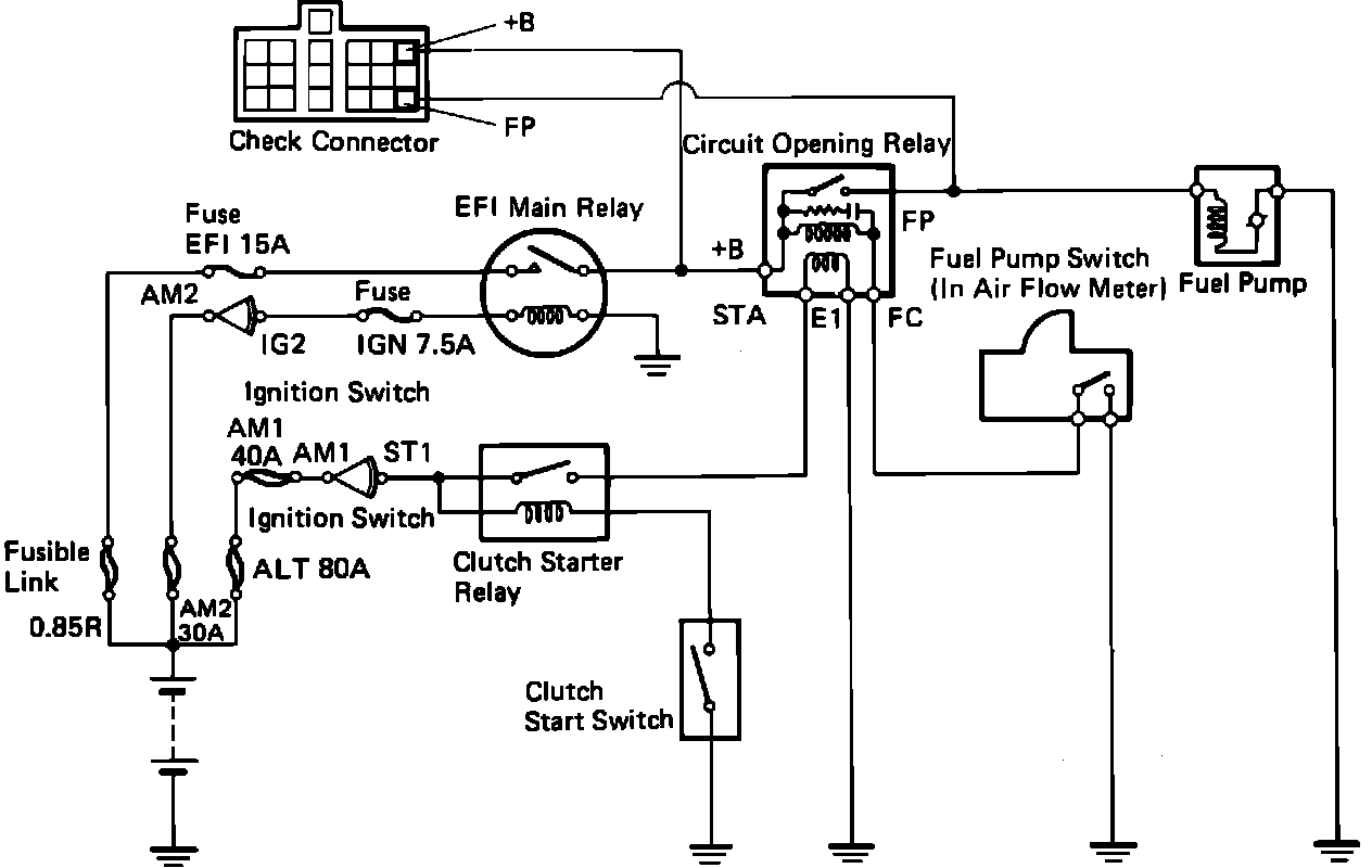
EFI Main Relay

Fuel Pump Circuit Schematic - 4A-FE Engine:




Fuel Pump Circuit Schematic - 4A-GE Engine:






The EFI Main Relay, located in the fuse panel on the LH side of the engine compartment, serves as a source of battery power for several components including the Circuit Opening Relay, (which powers the Fuel Pump), the Fuel Pressure Up VSV and the ECU. The EFI Main Relay is supplied battery current through the EFI fuse and is energized by a signal from the ignition switch. The ECU receives relay input at terminals +B and +B1.