Operation CHARM: Car repair manuals for everyone.
Manuals through 2025 now available!

Our trusted friends have launched a new website named LEMON, which has newer manuals. It also contains all the CHARM manuals.

LEMON is the spiritual successor to CHARM, I recommend you try it!

Link: lemon-manuals.la or lemon-manuals.org.ua

(Some people have issue connecting. LEMON is investigating. For now, use Firefox or change your DNS server)

Or, hide this message: temporarily or permanently

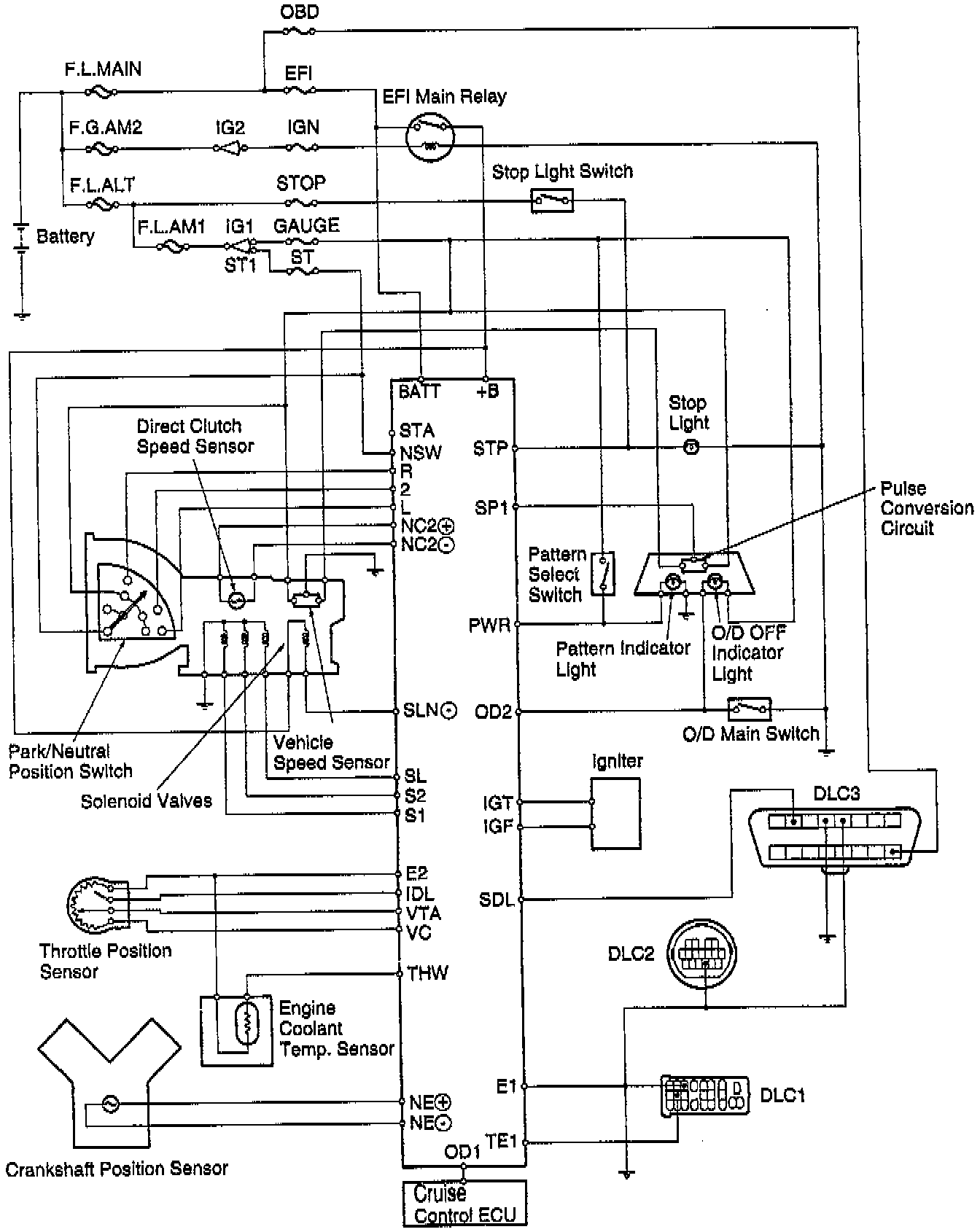
Transmission Control Systems: Description and Operation



PURPOSE
The electronic control system for the A541E automatic transaxle provides extremely precise control of the gear shift timing and lock-up timing in response to driving conditions as sensed by various sensors located throughout the vehicle and in response to the engine's running condition. At the same time, the ECM control reduces vehicle squat when the vehicle starts out and gear shift shock. The electronic control system is also equipped with a self diagnosis system which diagnoses malfunctions of electronically controlled components and warns the driver, and a fail-safe system which makes it possible for the vehicle to continue functioning when a malfunction occurs.

CONSTRUCTION:




Electronic Transaxle Control System Schematic:




The electronic control system can be broadly divided into three groups the sensors, ECM, and actuators.

OPERATION - COMPONENTS AND FUNCTIONS

Overview Of ECT System Components:





ECT System Component List And Description Of Functions: