Operation CHARM: Car repair manuals for everyone.
Manuals through 2025 now available!

Our trusted friends have launched a new website named LEMON, which has newer manuals. It also contains all the CHARM manuals.

LEMON is the spiritual successor to CHARM, I recommend you try it!

Link: lemon-manuals.la or lemon-manuals.org.ua

(Some people have issue connecting. LEMON is investigating. For now, use Firefox or change your DNS server)

Or, hide this message: temporarily or permanently

Component Inspection

INSPECTION

1. INSPECT MASS AIR FLOW METER




a. Output voltage inspection.
1. Apply battery voltage across terminals 1 (+B) and 2 (E2G).
2. Using a voltmeter, connect the positive (+) tester probe to terminal VG, and negative (-) tester probe to terminal E2G.
3. Blow air into the MAF meter, and check that the voltage fluctuates.

b. Resistance inspection.
1. Using an ohmmeter, measure the resistance between terminals 4 (THA) and 5 (E2).

Resistance:
-20 °C (-4 °F) 13.6 - 18.4 kOhm
20 °C (68 °F) 2.21 - 2.69 kOhm
60 °C (140 °F) 0.493 - 0.667 kOhm

2. INSPECT CAMSHAFT TIMING OIL CONTROL VALVE ASSY

a. Resistance inspection.
1. Using an ohmmeter, measure the resistance between the terminals.

Resistance: 6.9 - 7.9 Ohm at 20 °C (68 °F)




b. Movement inspection.
1. Connect the positive (+) lead from the battery to terminal 1 and negative (-) lead to terminal 2, and check the movement of the valve.

NOTE: Confirm that the valve does not adhere.

HINT: Bad returning of the valve by entrance of foreign objects causes subtle pressure leak to the advanced direction. Then, DTC can be detected.

3. INSPECT THROTTLE BODY ASSY




a. Check throttle body.
1. Check that throttle valve shaft is not rickety.
2. Check that each port is not stopped up
3. Check that throttle valve opens and closes smoothly.
4. Check that there is no clearance between the throttle stop screw and throttle lever when the closed throttle position.

b. Adjust the throttle stop screw.

NOTE: The throttle stop screw adjusting is very so adjust it only when the adjusting is really needed.

1. Loosen the locknut and loosen the screw until it detaches the lever.
2. Confirm that the throttle vale is fully closed.
3. After the screw touches the lever, tighten it by 1/4 revolution additionally and tighten the lock nut.
4. Seal the lock nut with yellow paint.
5. Check that the throttle position sensor operates normally.

4. INSPECT THROTTLE POSITION SENSOR




a. Resistance inspection.
1. Disconnect the throttle position sensor connector.
2. Using an ohmmeter, measure the resistance between terminals VC and E2.

Resistance: 2.5 - 5.0 kOhm

3. Check the change of resistance between terminals VTA and E2.




Change of resistance:
The resistance value increases in proportion to the throttle lever opening value.

5. INSPECT ENGINE COOLANT TEMPERATURE SENSOR




a. Resistance inspection.
1. Using an ohmmeter, measure the resistance between terminal 1 and 2.

Resistance:
Approx. 20 °C (68 °F) 2.32 - 2.59 kOhm
Approx. 80 °C (176 °F) 0.31 - 0.326 kOhm

NOTE: In case of checking the water temperature sensor in the water, be careful not to allow water to go into the terminals, and after checking, wipe out the sensor.

6. INSPECT KNOCK SENSOR




a. Continuity inspection.
1. Using an ohmmeter, check that no continuity exists between the terminal and body.

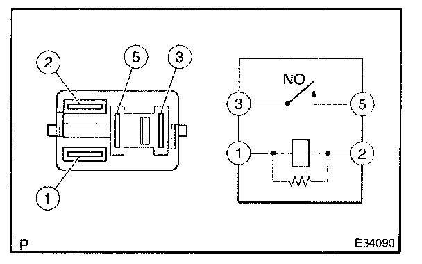
7. INSPECT CIRCUIT OPENING RELAY




a. Continuity inspection.

1. Using an ohmmeter, check that continuity exists between each terminal.

Specified condition:
Between terminal 1 and 2 Continuity
Between terminal 3 and 5 No continuity

2. Using an ohmmeter, check that continuity exists between terminals 3 and 5 when the battery voltage is applied across terminals 1 and 2.