Operation CHARM: Car repair manuals for everyone.
Manuals through 2025 now available!

Our trusted friends have launched a new website named LEMON, which has newer manuals. It also contains all the CHARM manuals.

LEMON is the spiritual successor to CHARM, I recommend you try it!

Link: lemon-manuals.la or lemon-manuals.org.ua

(Some people have issue connecting. LEMON is investigating. For now, use Firefox or change your DNS server)

Or, hide this message: temporarily or permanently

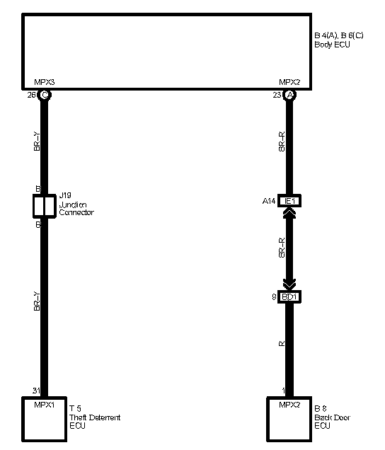
Multiplex Communication System (Communication Bus)

Multiplex Communication System Includes Following Systems

1. Automatic Light Control
2. Door Lock Control
3. Front Fog Light
4. Garage Door Opener
5. Headlight
6. Interior Light
7. Key Reminder
8. Light Auto Turn Off
9. Mirror Heater
10. Power Window
11. Rear Window Defogger
12. Rear Wiper and Washer
13. Seat Belt Warning
14. Theft Deterrent
15. Wireless Door Lock Control


Multiplex Communication System (Communication Bus):






Locations: The locations of components, connectors referred to within these diagrams can be found at Vehicle Locations. Locations

Connector Views: The connector views of connectors referred to within these diagrams can be found at Connector Views. Connector Views