Operation CHARM: Car repair manuals for everyone.
Manuals through 2025 now available!

Our trusted friends have launched a new website named LEMON, which has newer manuals. It also contains all the CHARM manuals.

LEMON is the spiritual successor to CHARM, I recommend you try it!

Link: lemon-manuals.la or lemon-manuals.org.ua

(Some people have issue connecting. LEMON is investigating. For now, use Firefox or change your DNS server)

Or, hide this message: temporarily or permanently

Component Inspection

INSPECTION

1. INSPECT MASS AIR FLOW METER




a. Output voltage inspection.
1. Apply battery voltage across terminals 1 (+B) and 2 (E2G).
2. Connect the positive (+) tester probe to terminal VG, and negative (-) tester probe to terminal E2G.
3. Blow air into the MAF meter, and check that the voltage output fluctuates.

b. Resistance inspection.
1. Using an ohmmeter, measure the resistance between terminals 4 (THA) and 5 (E2).




Resistance:

2. INSPECT CAMSHAFT TIMING OIL CONTROL VALVE ASSY

a. Resistance inspection.
1. Using an ohmmeter, measure the resistance between the terminals.

Resistance: 6.9 to 7.9 Ohm at 20°C (68°F)




b. Movement inspection.
1. Connect the positive (+) lead from the battery to terminal 1 and negative (-) lead to terminal 2, and check the movement of the valve.

NOTE: Confirm the valve moves freely and does not stick in and any position.

HINT: Dirt or foreign objects in the oil can cause the subtle pressure leaks in the valve. The pressure leak will cause the can to advance. This condition will usually set a DTC.

3. INSPECT ACCELERATOR PEDAL ROD ASSY




a. Resistance inspection
1. Using an ohmmeter, measure the resistance between the terminals.




Resistance:

4. INSPECT THROTTLE BODY ASSY




a. Resistance inspection
1. Using an ohmmeter, measure the resistance between the terminals.




Resistance:

5. INSPECT E.F.I. ENGINE COOLANT TEMPERATURE SENSOR




a. Resistance inspection.
1. Using an ohmmeter, measure the resistance between each terminal.

Resistance:
2.32 to 2.59 kOhm at Approx. 20°C (68°F)
0.310 to 0.326 kOhm at Approx. 80°C (126°F)

NOTE: If checking the engine coolant temperature sensor in water, be careful not to allow water to go into the terminals, and after checking, dry the sensor.

6. INSPECT KNOCK SENSOR




a. Continuity inspection.
1. Using an ohmmeter, measure the resistance between the terminals.

Resistance: 120 to 280 kOhm at 20°C (68°F)

HINT: If the resistance is not specified, replace the sensor.

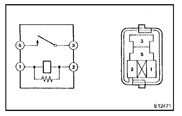
7. INSPECT EFI RELAY




a. Continuity inspection.




1. Using an ohmmeter, check for continuity between each terminal.

8. INSPECT CIRCUIT OPENING RELAY




a. Continuity inspection.




1. Using an ohmmeter, check for continuity between each terminal.