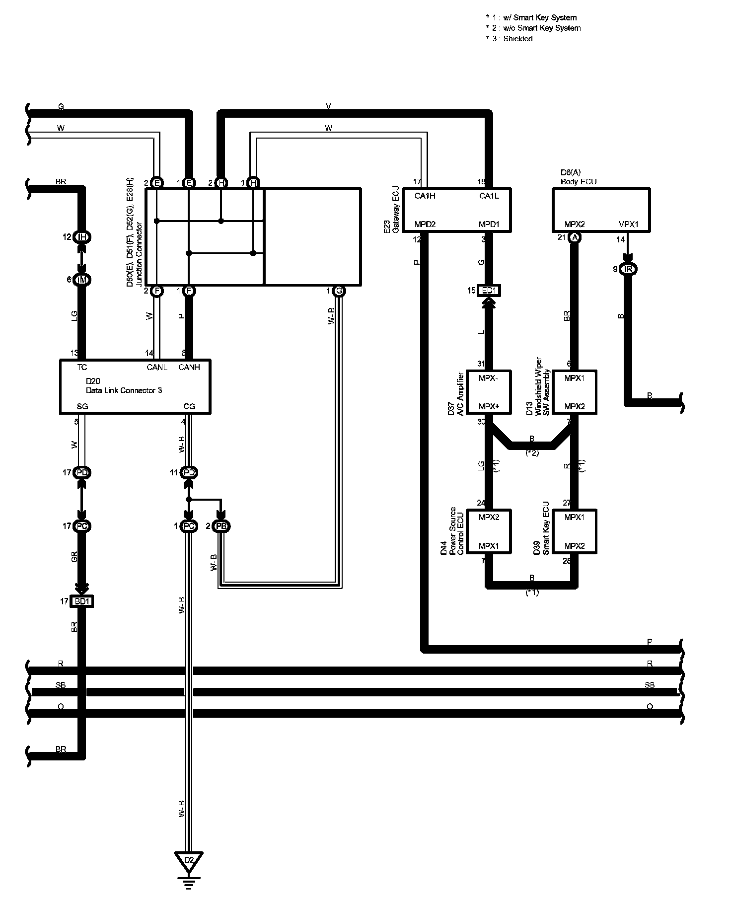
Engine Control Part 10
Engine Control Part 10:
Diagram Legend:
Next Diagram Engine Control Part 11
Previous Diagram Engine Control Part 9
Locations: The locations of components, connectors, ground points, and splices referred to within these diagrams can be found at Vehicle Locations. Locations
Connector Views: The connector views for connectors referred to within these diagrams can be found at the Vehicle level Connector Views. Connector Views