Operation CHARM: Car repair manuals for everyone.
Manuals through 2025 now available!

Our trusted friends have launched a new website named LEMON, which has newer manuals. It also contains all the CHARM manuals.

LEMON is the spiritual successor to CHARM, I recommend you try it!

Link: lemon-manuals.la or lemon-manuals.org.ua

(Some people have issue connecting. LEMON is investigating. For now, use Firefox or change your DNS server)

Or, hide this message: temporarily or permanently

Computers and Control Systems: Description and Operation

DESCRIPTION

1. Overview
a. The new CAMRY meets the Partial Zero Emission Vehicle (PZEV) requirements.
b. The PZEV requirements are as follows:




1. Exhaust emission meets the Super Ultra-Low Emission Vehicle (SULEV) requirements. (table attached)




2. Evaporative emission meets the PZEV requirements. (table attached)

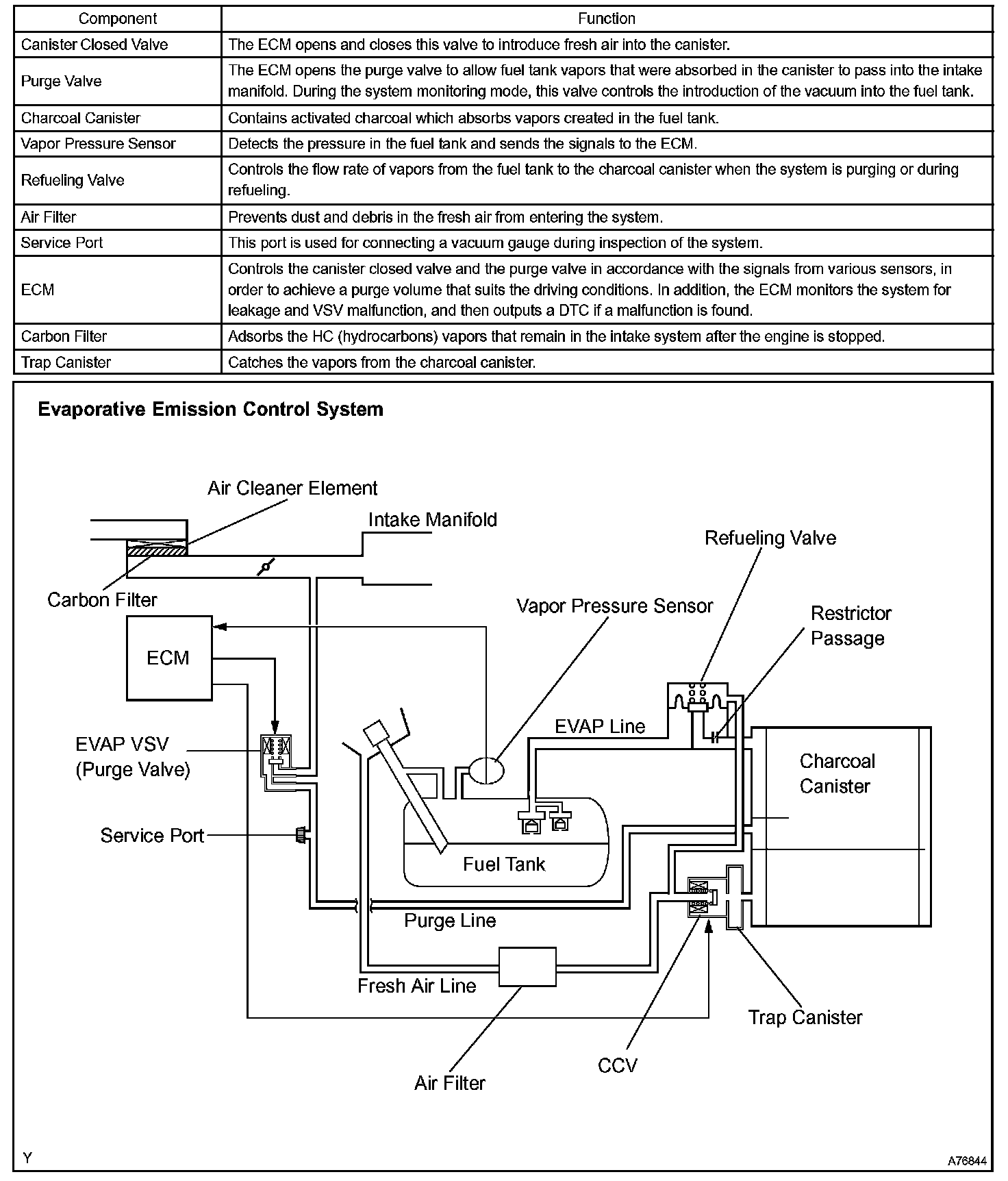
2. Structure







a. The exhaust emission system has been changed to meet the SULEV requirements.




b. The construction of the evaporative emission control system has been changed.