Operation CHARM: Car repair manuals for everyone.
Manuals through 2025 now available!

Our trusted friends have launched a new website named LEMON, which has newer manuals. It also contains all the CHARM manuals.

LEMON is the spiritual successor to CHARM, I recommend you try it!

Link: lemon-manuals.la or lemon-manuals.org.ua

(Some people have issue connecting. LEMON is investigating. For now, use Firefox or change your DNS server)

Or, hide this message: temporarily or permanently

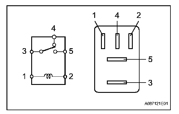
Power Distribution Relay: Testing and Inspection

ACC CUT RELAY

ON-VEHICLE INSPECTION

1. REMOVE ACC CUT RELAY
a. Remove the cowl side junction block cover RH.
b. Remove the ACC CUT relay from the cowl side junction relay block RH.







2. INSPECT ACC CUT RELAY
a. Measure the resistance of the ACC CUT relay.
If the result is not as specified, replace the relay.

3. INSTALL ACC CUT RELAY