Operation CHARM: Car repair manuals for everyone.
Manuals through 2025 now available!

Our trusted friends have launched a new website named LEMON, which has newer manuals. It also contains all the CHARM manuals.

LEMON is the spiritual successor to CHARM, I recommend you try it!

Link: lemon-manuals.la or lemon-manuals.org.ua

(Some people have issue connecting. LEMON is investigating. For now, use Firefox or change your DNS server)

Or, hide this message: temporarily or permanently

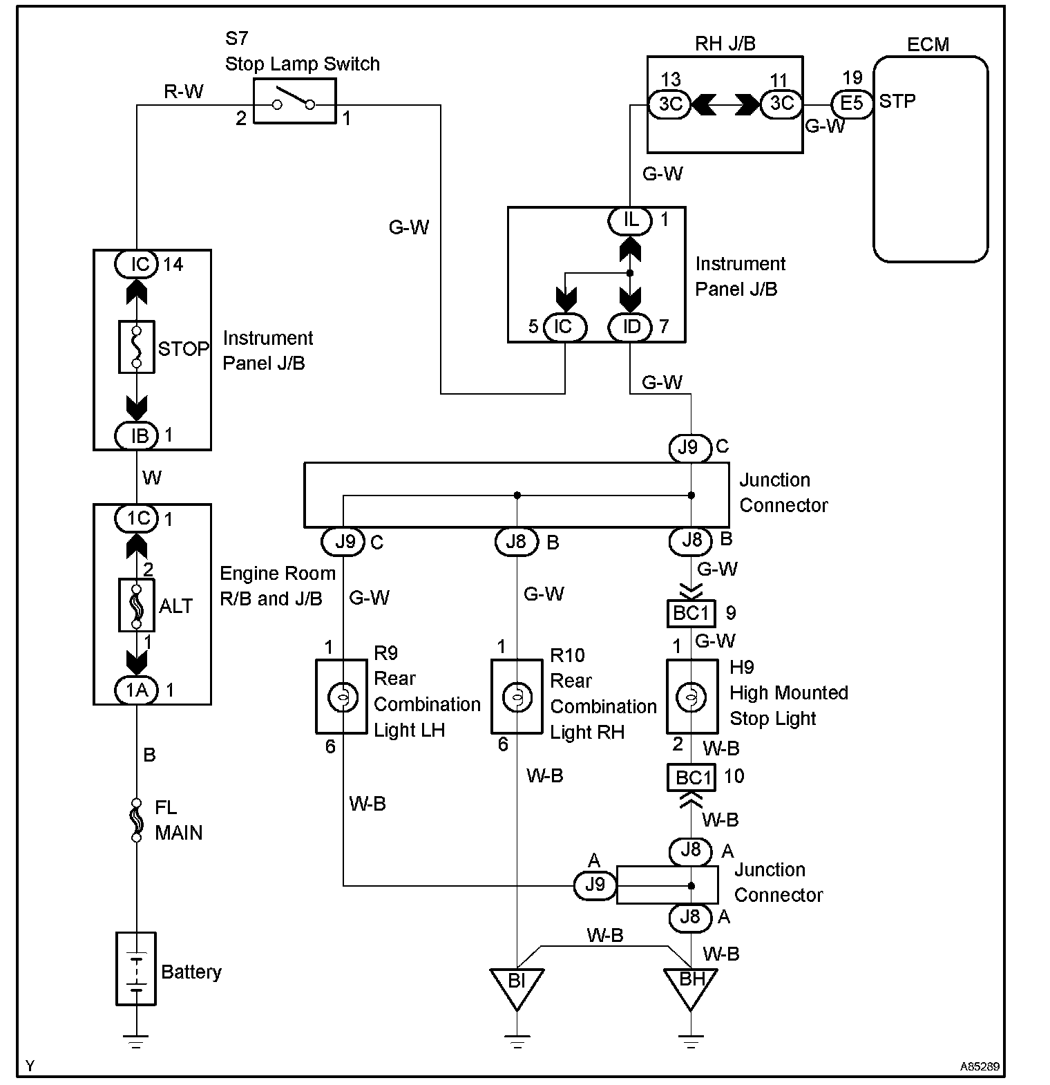
Stop Light Switch Circuit

STOP LIGHT SWITCH CIRCUIT

CIRCUIT DESCRIPTION

When the brake pedal is depressed, the stop lamp switch turns on and transmits an STP signal to the ECM. Upon receipt of the STP signal, the ECM determines that the brakes have been applied. The signal voltage level is the same as that of the voltage which is applied to the stop lamps.

In addition, the STP signal is used to control the fuel cut-off engine speed. Therefore, the fuel cut-off engine speed is slightly reduced when the vehicle is braking.

Wiring Diagram:






INSPECTION PROCEDURE

Step 1-3:




Step 4:




Hand-held tester

Step 1-3:




Step 3 (Continued)-4:




OBD II scan tool (excluding the hand-held tester)