Operation CHARM: Car repair manuals for everyone.
Manuals through 2025 now available!

Our trusted friends have launched a new website named LEMON, which has newer manuals. It also contains all the CHARM manuals.

LEMON is the spiritual successor to CHARM, I recommend you try it!

Link: lemon-manuals.la or lemon-manuals.org.ua

(Some people have issue connecting. LEMON is investigating. For now, use Firefox or change your DNS server)

Or, hide this message: temporarily or permanently

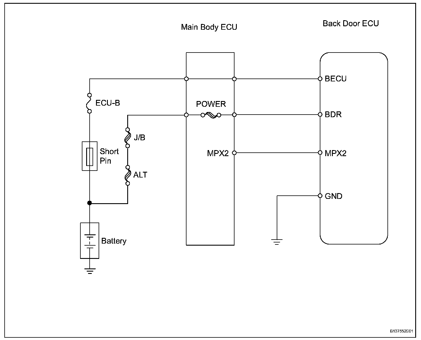
Multiplex Communication System

System Diagram:





SYSTEM DESCRIPTION

1. MULTIPLEX COMMUNICATION SYSTEM (BEAN)
a. The BEAN communication line consists of 2 systems: One is a system with a loop-shaped line that links the back door ECU with the main body ECU, which is located in the center of the line. Since the line for the back door ECU is loop-shaped, communication can be maintained by the line that is not open even if part of the line becomes open for some reason. In the case that there is a short-circuit (bus-down) in the line, however, all the BEAN communication becomes impossible in the system and some DTCs are output.

HINT:
- When bus-down occurs, communication from the related ECU stops. Therefore, DTCs cannot be output, so perform a DTC (SAE code) inspection using the intelligent tester.
- The back door ECU has a single communication line. Therefore, if the line has a short-circuit (bus-down), the BEAN communication will be impossible and DTCs will not be output, either.

2. CHECK COMMUNICATION FUNCTION
a. Check the battery voltage.

Standard voltage: 11 to 14 V

b. Inspect the DTC output.
1. Check for DTCs concerning the main body ECU by connecting the intelligent tester to the DLC3 and turning the ignition switch ON.
2. When the display shows DTCs concerning the ECU being unconnected and the communication bus defective, perform the inspection depending on the troubleshooting procedures.

HINT: When other DTCs are output, refer to the DTC table and check the applicable section.