Operation CHARM: Car repair manuals for everyone.
Manuals through 2025 now available!

Our trusted friends have launched a new website named LEMON, which has newer manuals. It also contains all the CHARM manuals.

LEMON is the spiritual successor to CHARM, I recommend you try it!

Link: lemon-manuals.la or lemon-manuals.org.ua

(Some people have issue connecting. LEMON is investigating. For now, use Firefox or change your DNS server)

Or, hide this message: temporarily or permanently

Cruise Control Switch Circuit

Cruise Control Switch Circuit

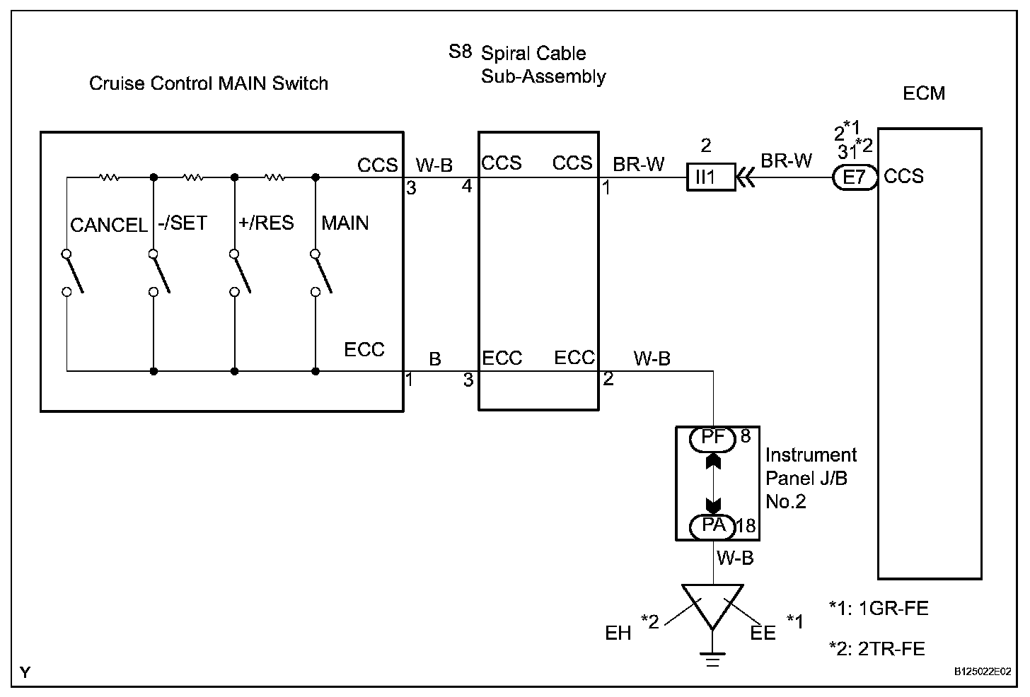
DESCRIPTION

This circuit sends signals to the ECM depending on the cruise control main switch condition.

The battery supplies the positive (+) battery voltage to the cruise control main switch. Then terminal CCS of the ECM receives the voltage as the signal according to the switch condition.

Wiring Diagram:





INSPECTION PROCEDURE

Step 1-2:




Step 2(Continued)-4:




Step 4(Continued)-5: