Operation CHARM: Car repair manuals for everyone.
Manuals through 2025 now available!

Our trusted friends have launched a new website named LEMON, which has newer manuals. It also contains all the CHARM manuals.

LEMON is the spiritual successor to CHARM, I recommend you try it!

Link: lemon-manuals.la or lemon-manuals.org.ua

(Some people have issue connecting. LEMON is investigating. For now, use Firefox or change your DNS server)

Or, hide this message: temporarily or permanently

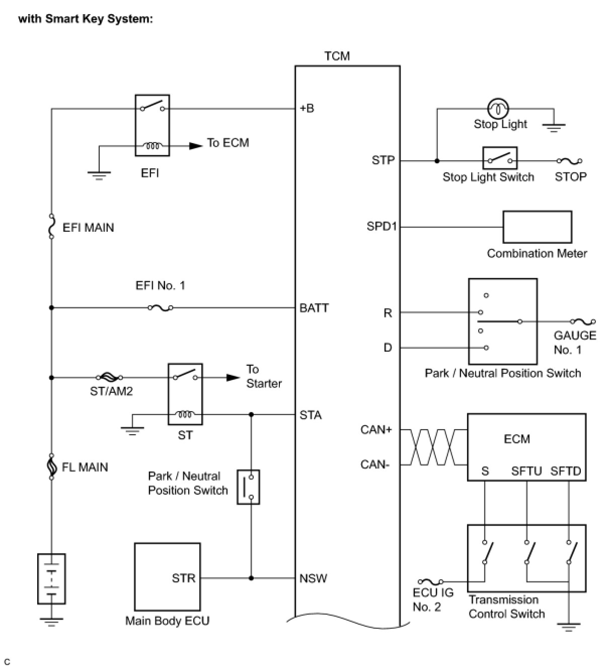
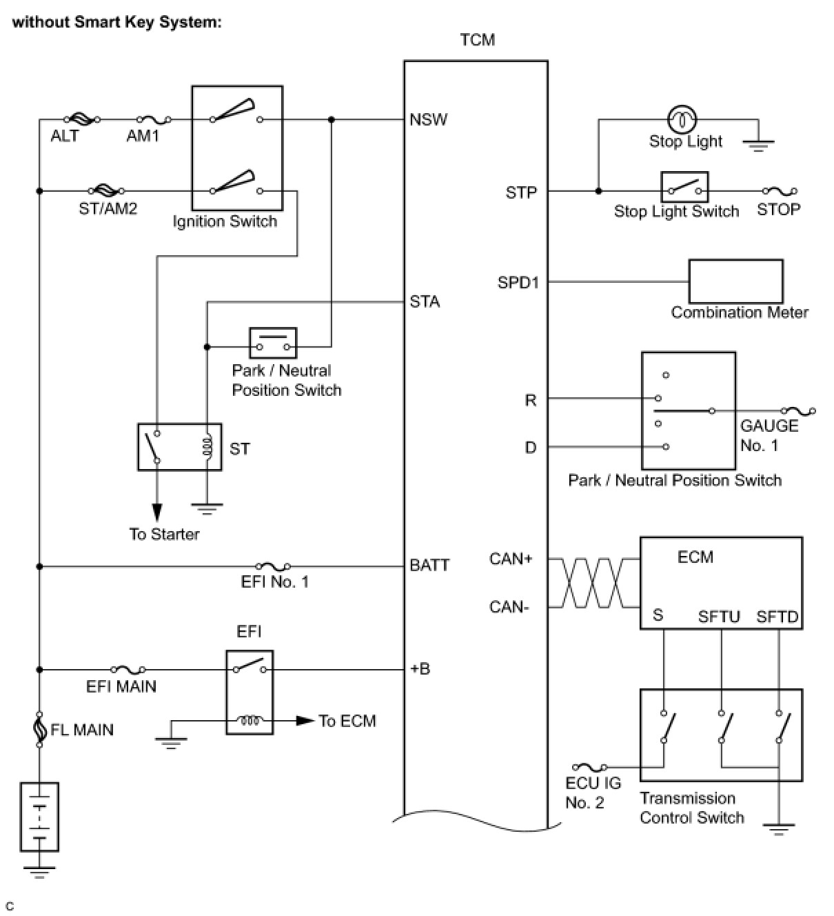
Transmission Control Systems: Description and Operation















U660E AUTOMATIC TRANSAXLE: AUTOMATIC TRANSAXLE SYSTEM: SYSTEM DIAGRAM

SYSTEM DIAGRAM

The configuration of the electronic control system in the U660E automatic transaxle is as shown in the following chart.

















U660E AUTOMATIC TRANSAXLE: AUTOMATIC TRANSAXLE SYSTEM: SYSTEM DESCRIPTION

SYSTEM DESCRIPTION

1. SYSTEM DESCRIPTION
(a) The ECT (Electronic controlled automatic transaxle) is an automatic transaxle that has its shift timing electronically controlled by the Transmission Control Module (TCM). The TCM detects electrical signals that indicate engine and driving conditions, and controls the shift point, based on driver's habits and road conditions. As a result, fuel efficiency and transaxle performance are improved.
Shift shock has been reduced by controlling the engine and transaxle simultaneously.
In addition, the ECT has features such as:
- Diagnostic function.
- Fail-safe function for use when a malfunction occurs.