Component Tests and General Diagnostics
1GR-FE ENGINE CONTROL SYSTEM: SFI SYSTEM: ECM Power Source Circuit
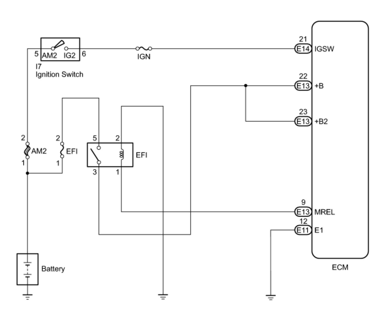
ECM Power Source Circuit
DESCRIPTION
When the ignition switch is turned to ON, the battery voltage is applied to terminal IGSW of the ECM. The ECM MREL output signal causes a current to flow to the coil, closing the contacts of the EFI relay and supplying power to terminal +B of the ECM.
If the ignition switch is turned off, the ECM holds the EFI relay ON for a maximum of 2 seconds to allow for the initial setting of the throttle valve.
WIRING DIAGRAM
INSPECTION PROCEDURE
PROCEDURE
1. INSPECT ECM (+B VOLTAGE)
(a) Turn the ignition switch to ON.
(b) Measure the voltage according to the value(s) in the table below.
Standard Voltage:
NG -- CHECK HARNESS AND CONNECTOR (ECM - BODY GROUND)
OK -- PROCEED TO NEXT SUSPECTED AREA SHOWN IN PROBLEM SYMPTOMS TABLE
2. CHECK HARNESS AND CONNECTOR (ECM - BODY GROUND)
(a) Disconnect the ECM connector.
(b) Measure the resistance according to the value(s) in the table below.
Standard Resistance (Check for Open):
(c) Reconnect the ECM connector.
NG -- REPAIR OR REPLACE HARNESS OR CONNECTOR
OK -- Continue to next step.
3. INSPECT ECM (IGSW VOLTAGE)
(a) Turn the ignition switch to ON.
(b) Measure the voltage according to the value(s) in the table below.
Standard Voltage:
NG -- INSPECT FUSE (IGN FUSE)
OK -- Continue to next step.
4. INSPECT ECM (MREL VOLTAGE)
(a) Turn the ignition switch to ON.
(b) Measure the voltage according to the value(s) in the table below.
Standard Voltage:
NG -- REPLACE ECM
OK -- Continue to next step.
5. INSPECT FUSE (EFI FUSE)
(a) Remove the EFI fuse from the engine room relay block.
(b) Measure the resistance according to the value(s) in the table below.
Standard Resistance:
(c) Reinstall the EFI fuse.
NG -- CHECK FOR SHORT IN ALL HARNESSES AND COMPONENTS CONNECTED TO FUSE
OK -- Continue to next step.
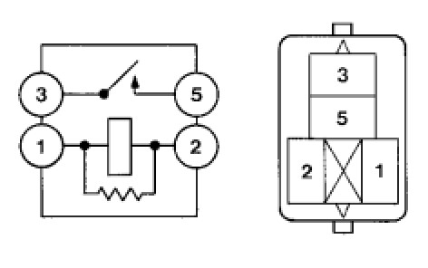
6. INSPECT EFI RELAY
(a) Remove the EFI relay from the engine room relay block.
(b) Measure the resistance according to the value(s) in the table below.
Standard Resistance:
(c) Reinstall the EFI relay.
NG -- REPLACE EFI RELAY
OK -- Continue to next step.
7. CHECK HARNESS AND CONNECTOR (EFI RELAY- ECM, EFI RELAY - BODY GROUND)
(a) Check the harness and connector between the EFI relay and ECM.
(1) Remove the EFI relay from the engine room relay block.
(2) Disconnect the ECM connector.
(3) Measure the resistance according to the value(s) in the table below.
Standard Resistance (Check for Open):
Standard Resistance (Check for Short):
(4) Reinstall the EFI relay.
(5) Reconnect the ECM connector.
(b) Check the harness and connector between the EFI relay and body ground.
(1) Remove the EFI relay from the engine room relay block.
(2) Measure the resistance according to the value(s) in the table below.
Standard Resistance (Check for Open):
(3) Reinstall the EFI relay.
NG -- REPAIR OR REPLACE HARNESS OR CONNECTOR
OK -- CHECK AND REPAIR HARNESS OR CONNECTOR (TERMINAL +B OF ECM - BATTERY POSITIVE TERMINAL)
8. INSPECT FUSE (IGN FUSE)
(a) Remove the IGN fuse from the driver side junction block.
(b) Measure the resistance according to the value(s) in the table below.
Standard Resistance:
(c) Reinstall the IGN fuse.
NG -- CHECK FOR SHORT IN ALL HARNESSES AND COMPONENTS CONNECTED TO FUSE
OK -- Continue to next step.
9. INSPECT IGNITION OR STARTER SWITCH ASSEMBLY
(a) Disconnect the ignition switch connector.
(b) Measure the resistance according to the value(s) in the table below.
Standard Resistance:
(c) Reconnect the ignition switch connector.
NG -- REPLACE IGNITION OR STARTER SWITCH ASSEMBLY
OK -- CHECK AND REPLACE HARNESS OR CONNECTOR (BATTERY - IGNITION SWITCH, IGNITION SWITCH - ECM)