Operation CHARM: Car repair manuals for everyone.
Manuals through 2025 now available!

Our trusted friends have launched a new website named LEMON, which has newer manuals. It also contains all the CHARM manuals.

LEMON is the spiritual successor to CHARM, I recommend you try it!

Link: lemon-manuals.la or lemon-manuals.org.ua

(Some people have issue connecting. LEMON is investigating. For now, use Firefox or change your DNS server)

Or, hide this message: temporarily or permanently

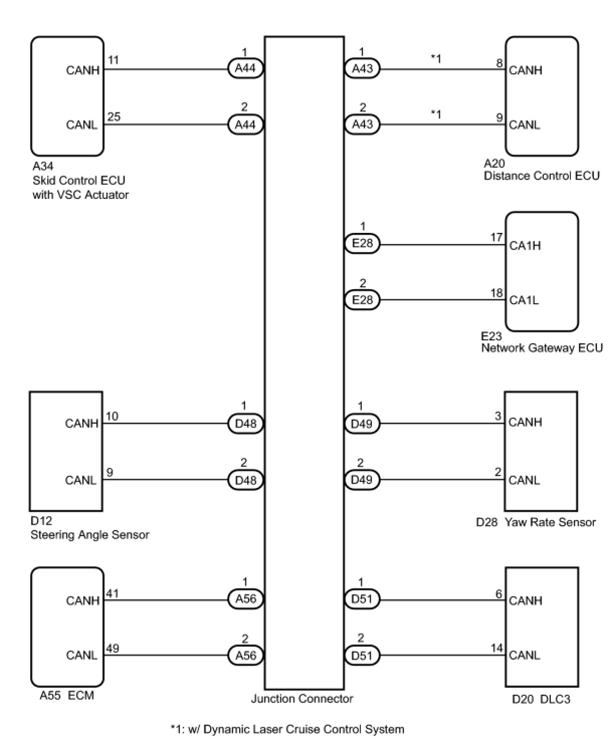
Open in One Side of CAN Sub Bus Line





CAN COMMUNICATION: CAN COMMUNICATION SYSTEM: Open in One Side of CAN Sub Bus Line
- Open in One Side of CAN Sub Bus Line

DESCRIPTION

If 2 or more ECUs and / or sensors do not appear on Techstream "CAN Bus Check" screen, one side of the CAN sub-bus line may be open. (One side of the CAN-H [sub-bus line] / CAN-L [sub-bus line] of the ECU and / or sensor is open.)





WIRING DIAGRAM





INSPECTION PROCEDURE

HINT
* The following is the troubleshooting procedure of an open in either CANH or CANL of the ECU A.
* Perform the following inspection for the ECUs (sensors) which are not displayed on Techstream. If a malfunction cannot be identified, then perform the following inspections for the ECUs (sensors) connected to CAN communication.
PROCEDURE

1. CHECK CAN BUS WIRE

(a) Disconnect the connector with terminals CANH and CANL of the ECU A.





(b) Select "CAN Bus Check" on Techstream.

Standard:





B -- CONNECT THE ECU A CONNECTOR TO THE ECU (SENSOR) AND INSPECT OTHER ECUS (SENSORS) TO MEET "STANDARD A"
A -- Continue to next step.

2. CHECK CAN BUS WIRE

(a) Measure the resistance according to the value(s) in the table below.





Resistance:





NG -- REPAIR OR REPLACE ECU A BUS LINE OR CONNECTOR

OK -- REPLACE ECU A