Operation CHARM: Car repair manuals for everyone.
Manuals through 2025 now available!

Our trusted friends have launched a new website named LEMON, which has newer manuals. It also contains all the CHARM manuals.

LEMON is the spiritual successor to CHARM, I recommend you try it!

Link: lemon-manuals.la or lemon-manuals.org.ua

(Some people have issue connecting. LEMON is investigating. For now, use Firefox or change your DNS server)

Or, hide this message: temporarily or permanently

Fuel Injector Circuit





2AZ-FE ENGINE CONTROL: SFI SYSTEM: Fuel Injector Circuit
- Fuel Injector Circuit

DESCRIPTION

The fuel injectors are located on the intake manifold. They inject fuel into the cylinders based on the signals from the ECM.

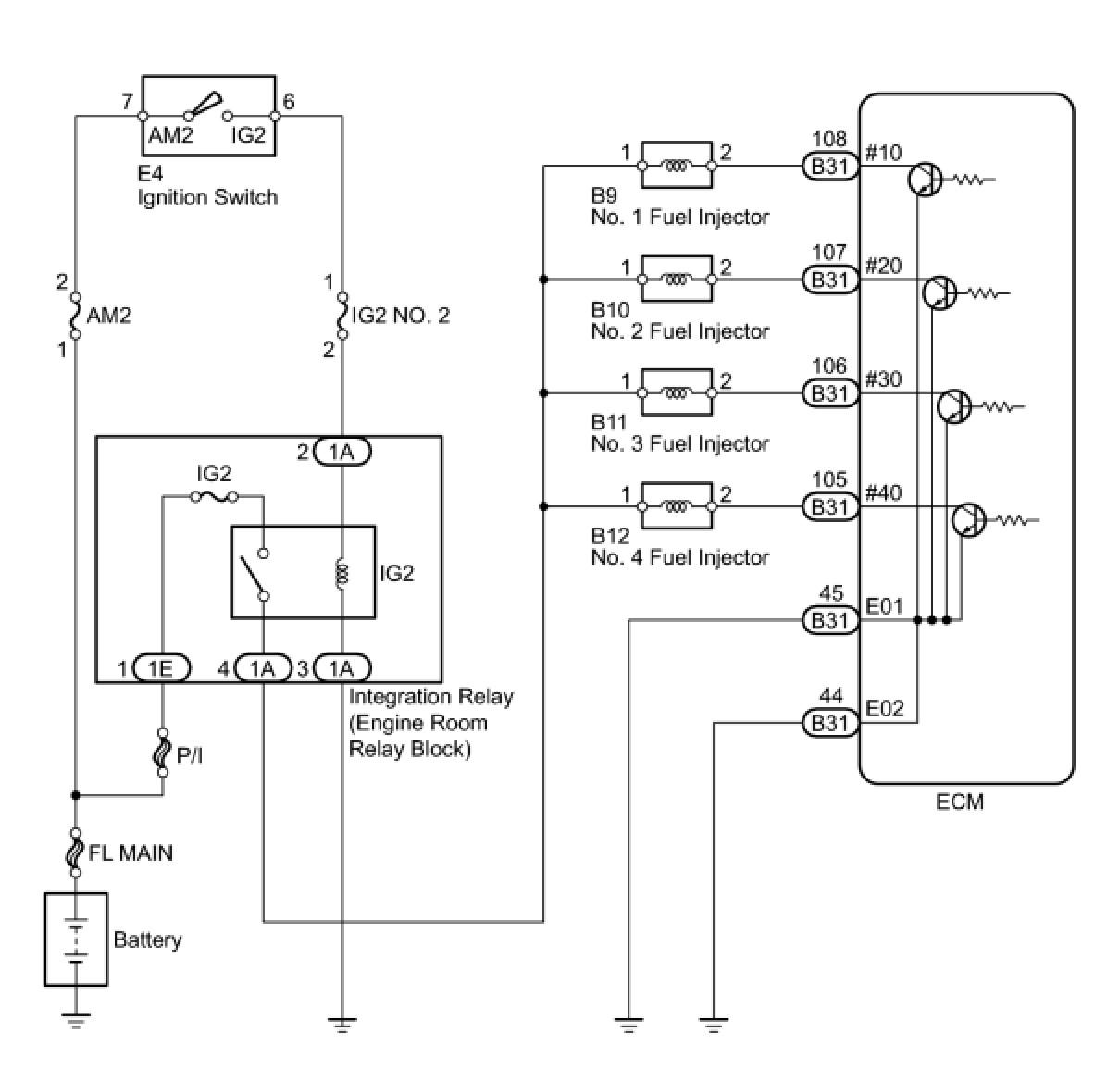
WIRING DIAGRAM





INSPECTION PROCEDURE

PROCEDURE

1. INSPECT FUEL INJECTOR (POWER SOURCE)

(a) Disconnect the fuel injector connectors.





(b) Turn the ignition switch to ON.

(c) Measure the voltage according to the value(s) in the table below.

Standard Voltage:





(d) Reconnect the fuel injector connectors.

NG -- CHECK HARNESS AND CONNECTOR (FUEL INJECTOR - INTEGRATION RELAY)
OK -- Continue to next step.

2. INSPECT FUEL INJECTOR (INJECTOR RESISTANCE)





(a) Disconnect the fuel injector connectors.

(b) Measure the resistance according to the value(s) in the table below.

Standard Resistance:





(c) Reconnect the fuel injector connectors.

NG -- REPLACE FUEL INJECTOR Components
OK -- Continue to next step.

3. CHECK HARNESS AND CONNECTOR (FUEL INJECTOR - ECM)

(a) Disconnect the ECM connector.





(b) Disconnect the fuel injector connectors.

(c) Measure the resistance according to the value(s) in the table below.

Standard Resistance (Check for Open):





Standard Resistance (Check for Short):





(d) Reconnect the fuel injector connectors.

(e) Reconnect the ECM connector.

NG -- REPAIR OR REPLACE HARNESS OR CONNECTOR (FUEL INJECTOR - ECM)
OK -- Continue to next step.

4. CHECK HARNESS AND CONNECTOR (ECM - BODY GROUND)





(a) Disconnect the ECM connector.

(b) Measure the resistance according to the value(s) in the table below.

Standard Resistance (Check for Open):





(c) Reconnect the ECM connector.

NG -- REPAIR OR REPLACE HARNESS OR CONNECTOR (ECM - BODY GROUND)
OK -- Continue to next step.

5. INSPECT FUEL INJECTOR (INJECTION AND VOLUME)

(a) Check the fuel injector injection and volume Testing and Inspection.

NG -- REPLACE FUEL INJECTOR Components

OK -- PROCEED TO NEXT CIRCUIT INSPECTION SHOWN IN PROBLEM SYMPTOMS TABLE Symptom Related Diagnostic Procedures

6. CHECK HARNESS AND CONNECTOR (FUEL INJECTOR - INTEGRATION RELAY)





(a) Disconnect the fuel injector connectors.

(b) Remove the integration relay from the engine room relay block.

(c) Measure the resistance according to the value(s) in the table below.

Standard Resistance (Check for Open):





Standard Resistance (Check for Short):





(d) Reconnect the fuel injector connectors.

(e) Reinstall the integration relay.

NG -- REPAIR OR REPLACE HARNESS OR CONNECTOR (FUEL INJECTOR - INTEGRATION RELAY)

OK -- REPAIR OR REPLACE ECM POWER SOURCE CIRCUIT ECM Power Source Circuit